![]() |
zurück | ![]() |
| Anordnung der Messstellen von Gaswarneinrichtungen | Anhang 2 |
Erläuterungen zu Abschnitt 4.2.8.2
A. Allgemeine Hinweise
1. Gefährliche explosionsfähige Gemische liegen dann vor, wenn sich in einem Bereich des Trocknerkanals oder der luftführenden Leitungen explosionsfähige Atmosphäre in gefahrdrohender Menge angesammelt hat, sodass im Falle einer Entzündung dieser explosionsfähigen Atmosphäre Personenschäden entstehen können. Schäden, z.B. das Ansengen oder auch das Abreißen der Bahn, werden dabei in Kauf genommen, wenn keine bleibende Deformation, z.B. des Trocknerkanals oder der Düsen, eintritt.
2. Die Gaswarneinrichtung muss bereits ansprechen, wenn in dem in Abschnitt 1 genannten Bereich des Lösemitteldurchlauftrockners eine Konzentration von 50 % der UEG (bei Beheizung, deren Heizflächen- oder Heizlufttemperatur oberhalb der Grenztemperatur liegt, 25 % der UEG) erreicht wird.
3. Der Messort (gegebenenfalls mehrere Messorte) ist repräsentativ, wenn das Messergebnis den unter den Abschnitten 1 und 2 genannten Anforderungen genügt.
4. Bei der Festlegung des Messortes sind die Durchlaufgeschwindigkeit des Druck- oder Beschichtungsgutes, die Temperaturverhältnisse, die aufgetragene Menge Lösemittel pro Quadratmeter Bogen oder Bahn, das Verdampfungsverhalten des Lösemittels und die Strömungsverhältnisse der Luft zu beachten; siehe Abschnitt B.
B. Ausführungsbeispiele
Wenn die Verdampfung oder die Bauart von den im folgenden dargestellten Beispielen abweichen, kann es erforderlich sein, andere als die in den Beispielen dargestellten Messorte zu wählen.
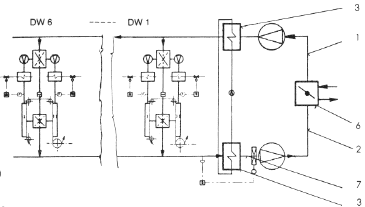
1 Beispiele für Durchlauftrockner von Druckmaschinen
1.1 Tiefdruck
1.1.1 Schematische Darstellung
Schema einer Einzelsektion

Schema der Luftführung in der Maschine

Erläuterungen:
DW Druckwerk(e)
1 Zuluft
2 Ablutt
3 Wärmetauscher
4 Heizkammer
5 Klappe für Parallel- oder Serienschaltung der Luftmenge
6 Mischkammer
7 Meßstelle der Gaswarneinrichtung
1.1.2 Beispielhafte Darstellung
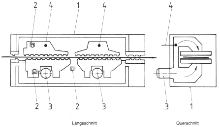
Längsschnitt einer Einzelsektion

Querschnitt einer Einzelsektion

Schema der Luftführung

Erläuterung:
1 Konzentrationsmessung
1.2 Flexodruck
1.2.1 Beispiel
Durchlauftrockner für Bahnen mit außerhalb des Trockners angeordneten Umlufteinrichtungen mit Bypass;
Zwischentrockner und Nachtrockner in paralleler Luftführung
Schema eines Zwischentrockners

Erläuterungen:
1 Zuluft
2 Abluft
3 Mischkammer
4 Heizkammer
5 Zwischentrockner
6 Nachtrockner
7 Meßstelle der Gaswarneinrichtung
Schema der Luftführung

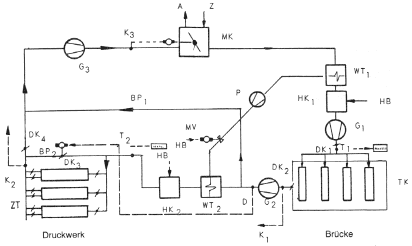
1.2.2 Beispiel:
Durchlauftrockner für Bahnen mit außerhalb des Trockners angeordneten Umluftleitungen; einstellbare Luftführung mit Konzentrationsmessungen;
Zwischentrockner und Nachtrockner in Serienluftführung
Schema eines Zwischentrockners

Erläuterungen:
a Abluft
Z Zuluft
MV Ventil
O Gebläse
T Temperaturmessung
K Messstellen der Gaswarneinrichtung
OK Drosselklappe
P Wärmetauscherpumpe
D Druckmettgerät
HB Handbedienung
TK Trockenkammer
WT Wärmetauscher
HK Heizkammer
BP Bypass
MK Mischkammer
ZT Zwischentrockner
Schema der Luftführung

1.3 Offsetdruck
1.3.1 Beispiel:
Durchlauftrockner für Bahnen mit innerhalb des Trocknerkanals angeordneten Umlufteinrichtungen
![]() |
Erläuterungen:
1 Trockner |
1.3.2 Beispiel:
Durchlauftrockner für Bahnen mit innerhalb des Trocknerkanals angeordneten Umlufteinrichtungen
![]() |
Erläuterungen:
1 Trockner |
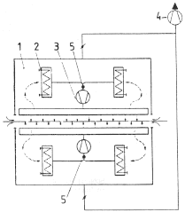
2 Beispiele für Durchlauftrockner der Papierverarbeitung
2.1 Beispiel:
| Längsschnitt einer Einzelsektion | Querschnitt einer Einzelsektion |
![]() |
![]() |
Durchlauftrockner für Bogen mit außerhalb des Trocknerkanals angeordneten Umlufteinrichtungen
| Schema der Luftführung im Trocknerkanal mit 3 Einzelsektionen | |
![]() |
Erläuterungen:
1 Zuluft |
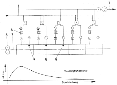
2.2 Beispiel:
Durchlauftrockner für Bahnen mit außerhalb des Trocknerkanals angeordneten Umlufteinrichtungen
| Längsschnitt einer Einzelsektion | Querschnitt einer Einzelsektion |
![]() |
![]() |
Schema der Luftführung im Trocknerkanal mit 5 Einzelsektionen
![]() |
Erläuterungen:
1 Zuluft |
2.3 Beispiel:
Durchlauftrockner für Bahnen mit innerhalb des Trocknerkanals angeordneten Umlufteinrichtungen.
| Einzelsektion | Schema der Luftlührung in einer Einzelsektion |
Erläuterungen: |
![]() |
![]() |
1 Trockner |
(Stand: 23.07.2018)
Alle vollständigen Texte in der aktuellen Fassung im Jahresabonnement
Nutzungsgebühr: ab 105.- € netto
(derzeit ca. 7200 Titel s.Übersicht - keine Unterteilung in Fachbereiche)
Die Zugangskennung wird kurzfristig übermittelt
? Fragen ?
Abonnentenzugang/Volltextversion