umwelt-online: Verordnung (EU) Nr. 164/2010 zu den technischen Spezifikationen für elektronische Meldungen in der Binnenschifffahrt über harmonisierte Binnenschifffahrtsinformationsdienste (RIS) auf den Binnenwasserstraßen (3)
![]() |
zurück | ![]() |
Fortsetzung der Tabelle 1:
Tabelle 1: ERI-Anmeldenachricht ERINOT
| Segment- gruppe |
Segment Zusammengesetztes Datenelement (C) Datenelement TAG |
Stufe | Obligatorisch (M) Bedingt (C) |
Format | Name | Beschreibung Vorgabewerte in Anführungszeichen |
| 1 | 2 | 3 | 4 | 5 | 6 | 7 |
| 7224 | n..8 | Number of packages | n. a. | |||
| CNI/ GID/ DGS/SGP | MEA | 5 | M | MEASUREMENTS | Sämtliche geladene Güter innerhalb des Schiffs | |
| 6311 | M | an..3 | Measurement purpose qualifier | "WT" für Gewicht | ||
| C502 | M | MEASUREMENT DETAILS | ||||
| 6313 | M | an..3 | Property measured | "AAL" für Nettogewicht einschließlich üblicher Verpackung | ||
| 6321 | an..3 | Measurement significance, coded | n. a. | |||
| 6155 | an.. 17 | Measurement attribute identification | n. a. | |||
| 6154 | an..70 | Measurement attribute | n. a. | |||
| C174 | M | VALUE/RANGE | ||||
| 6411 | M | an..3 | Measurement unit qualifier | "KGM" für Kilogramm (UN/ECE-Empfehlung 20) | ||
| 6314 | M | an.. 18 | Measurement value | Gewicht der Güter im Schiff | ||
| 6162 | n..18 | Range minimum | n. a. | |||
| 6152 | n..18 | Range maximum | n. a. | |||
| 6432 | n..2 | Significant digits | n. a. | |||
| 7383 | an..3 | Surface / layer indicator | n. a. | |||
| CNI/ GID/ DGS/SGP | MEA | 5 | C | MEASUREMENTS | Gesamttonnage der geladenen Güter innerhalb des Schiffs | |
| 6311 | M | an..3 | Measurement purpose qualifier | "VOL" für Volumen | ||
| C502 | M | MEASUREMENT DETAILS | ||||
| 6313 | M | an..3 | Property measured | "AAX" für festgestellten Rauminhalt nach Berücksichtigung von Faktoren wie Temperatur oder Schwerkraft | ||
| 6321 | an..3 | Measurement significance, coded | n. a. | |||
| 6155 | an.. 17 | Measurement attribute identification | n. a. | |||
| 6154 | an..70 | Measurement attribute | n. a. | |||
| C174 | M | VALUE/RANGE | ||||
| 6411 | M | an..3 | Measurement unit qualifier | "TNE" für Tonne (UN/ECEEmpfehlung 20) | ||
| 6314 | M | an..18 | Measurement value | Tonnage | ||
| 6162 | n..18 | Range minimum | n. a. |
| Segment- gruppe |
Segment Zusammengesetztes Datenelement (C) Datenelement TAG |
Stufe | Obligatorisch (M) Bedingt (C) |
Format | Name | Beschreibung Vorgabewerte in Anführungszeichen |
| 1 | 2 | 3 | 4 | 5 | 6 | 7 |
| 6152 | n..18 | Range maximum | n. a. | |||
| 6432 | n..2 | Significant digits | n. a. | |||
| 7383 | an..3 | Surface / layer indicator | n. a. | |||
| CNI/ GID/ DGS |
SGP | 4 | C | SPLIT GOODS PLACEMENT | Platzierung der Güter, falls in Containern. Werden die Güter in Containern transportiert, ist mindestens eine SGPKombination anzugeben, aus der hervorgeht, in welchem Schiff der Container verstaut ist. | |
| C237 | M | EQUIPMENT IDENTIFICATION | Identifikation | |||
| 8260 | M | an.. 17 | Equipment identification number | Container-Identifikationscode (Eigentümercode, Kennung, Seriennummer, Prüfzahl), siehe Teil 2, Kapitel 4.2.17) | ||
| 1131 | an..3 | Code list qualifier | n. a. | |||
| 3055 | an..3 | Code list responsible agency | n. a. | |||
| 3207 | an..3 | Country | n. a. | |||
| 7224 | n..8 | Number of packages | n. a. | |||
| CNI/ GID/ DGS/ SGP | LOC | C | PLACE / LOCATION IDENTIFICATION | Platzierung im Stauplan | ||
| 3227 | M | an..3 | Place / location qualifier | "147" für Stauzelle | ||
| C517 | M | LOCATION IDENTIFICATION | ||||
| 3225 | M | an..25 | Place / location identification | "BBBRRTT" für Bay / Row / Tier (Block/Reihe/Lage) | ||
| 1131 | an..3 | Code list qualifier | n. a. | |||
| 3055 | an..3 | Code list responsible agency | n. a. | |||
| 3224 | an..70 | Place / location | n. a. | |||
| C519 | RELATED LOCATION ONE IDENTIFICATION | n. a. | ||||
| 3223 | an..25 | Related place / location one identification | n. a. | |||
| 1131 | an..3 | Code list qualifier | n. a. | |||
| 3055 | an..3 | Code list responsible agency | n. a. | |||
| 3222 | an..70 | Related place / location one | n. a. |
| Segment- gruppe |
Segment Zusammengesetztes Datenelement (C) Datenelement TAG |
Stufe | Obligatorisch (M) Bedingt (C) |
Format | Name | Beschreibung Vorgabewerte in Anführungszeichen |
| 1 | 2 | 3 | 4 | 5 | 6 | 7 |
| C553 | RELATED LOCATION TWO IDENTIFICATION | n. a. | ||||
| 3233 | an..25 | Related place / location two identification | n. a. | |||
| 1131 | an 3 | Code list qualifier | n. a. | |||
| 3055 | an..3 | Code list responsible agency | n. a. | |||
| 3232 | an..70 | Related place / location two | n. a. | |||
| 5479 | an 3 | Relation | n. a. | |||
| CNI/ GID/ DGS/ SGP | MEA | 5 | M | MEASUREMENTS | Angabe des Gewichts des Guts im Container | |
| 6311 | M | an..3 | Measurement purpose qualifier | "WT" für Gewicht | ||
| C502 | M | MEASUREMENT DETAILS | ||||
| 6313 | M | an..3 | Property measured | "AAL" für Nettogewicht einschließlich üblicher Verpackung | ||
| 6321 | an..3 | Measurement significance, coded | n. a. | |||
| 6155 | an.. 17 | Measurement attribute identification | n. a. | |||
| 6154 | an..70 | Measurement attribute | Containertyp (ISO 6364, Kapitel 4 und Anhänge D und E) | |||
| C174 | M | VALUE/RANGE | ||||
| 6411 | M | an..3 | Measurement unit qualifier | "KGM" für Kilogramm (UN/ECE-Empfehlung 20) | ||
| 6314 | M | an.. 18 | Measurement value | Gewicht des Guts in diesem Container | ||
| 6162 | n..18 | Range minimum | n. a. | |||
| 6152 | n..18 | Range maximum | n. a. | |||
| 6432 | n..2 | Significant digits | n. a. | |||
| 7383 | an..3 | Surface / layer indicator | n. a. | |||
| CNI/ GID/ DGS/SGP | MEA | 5 | C | MEASUREMENTS | Gesamttonnage der Güter innerhalb des Schiffs | |
| 6311 | M | an..3 | Measurement purpose qualifier | "VOL" für Volumen | ||
| C502 | M | MEASUREMENT DETAILS | ||||
| 6313 | M | an..3 | Property measured | "AAX" für festgestellten Rauminhalt nach Berücksichtigung von Faktoren wie Temperatur oder Schwerkraft |
| Segment- gruppe |
Segment Zusammengesetztes Datenelement (C) Datenelement TAG |
Stufe | Obligatorisch (M) Bedingt(C) |
Format | Name | Beschreibung Vorgabewerte in Anführungszeichen |
| 1 | 2 | 3 | 4 | 5 | 6 | 7 |
| 6321 | an..3 | Measurement significance, coded | n. a. | |||
| 6155 | an.. 17 | Measurement attribute identification | n. a. | |||
| 6154 | an..70 | Measurement attribute | n. a. | |||
| C174 | M | VALUE/RANGE | ||||
| 6411 | M | an..3 | Measurement unit qualifier | "TNE" für Tonne (UN/ECE-Empfehlung 20) |
||
| 6314 | M | an.. 18 | Measurement value | Tonnage | ||
| 6162 | n..18 | Range minimum | n. a. | |||
| 6152 | n..18 | Range maximum | n. a. | |||
| 6432 | n..2 | Significant digits | n. a. | |||
| 7383 | an..3 | Surface / layer indicator | n. a. | |||
| UNT | M | MESSAGE TRAILER | Ende der Nachricht und Prüfung ihrer Vollständigkeit | |||
| 0074 | M | n..6 | Number of segments in a message | Anzahl der Segmente | ||
| 0062 | M | an..14 | Message reference number | erste 14 Stellen der Referenznummer der Nachricht | ||
| UNZ | M | INTERCHANGE TRAILER | Ende und Prüfung des Datenaustauschs | |||
| 0036 | M | n..6 | Interchange control count | "1" für Anzahl der im Datenaustausch enthaltenen Nachrichten | ||
| 0020 | M | an..14 | Interchange control reference | erste 14 Stellen der Referenznummer der Nachricht |
1.4 Pseudosegmente
In bestimmten Fällen, so u. a. in der Durchfahrtmeldung ERINOT(PAS), müssen Pseudosegmente (dummy segments) als Teil der obligatorischen Segmentgruppen verwendet werden. Für diese Pseudosegmente gelten folgende Regeln:
Segmentgruppe CNI:
Segmentgruppe CNI/GID:
Segmentgruppe CNI/GID/DGS:
1.5 Leere Schiffe
Wird ein leeres Schiff gemeldet, gelten für die obligatorischen Segmentgruppen folgende Regeln:
Segmentgruppe CNI:
Segmentgruppe CNI/GID:
Segmentgruppe CNI/GID/DGS:
Segmentgruppe CNI:
Segmentgruppe CNI/GID:
Segmentgruppe CNI/GID/DGS:
1.6 Containertransport mit ungefährlichen Gütern
Werden Container transportiert, gelten für die obligatorischen Segmentgruppen folgende ergänzende Regeln, wenn ein Container keine gefährlichen Güter enthält:
Segmentgruppe CNI:
Segmentgruppe CNI/GID:
Segmentgruppe CNI/GID/DGS:
Diese Art der Dateneingabe für einen Container, der ungefährliche Güter enthält, entspricht der Art der Dateneingabe für einen Container mit gefährlichen Gütern. Aus Kompatibilitätsgründen mit früheren Versionen werden die Schiffsdaten zweimal eingegeben.
1.7 Container mit unbekannten Einzelangaben über die Güter oder leere Container
Wenn Container transportiert werden, für die keine Einzelangaben über die Güter bekannt sind, oder wenn die Container leer sind, gelten folgende ergänzende Regeln:
Segmentgruppe EQD:
EQD: Container-Bereich
MEA: Anzahl der Container im jeweiligen Bereich
Segmentgruppe CNI:
CNI: gültige Seriennummer
LOC: Abfahrts- und Bestimmungsort
Segmentgruppe CNI/GID:
GID: gültige Seriennummer
FTX ACB: Art des Guts: "N", HS-Code
FTX AAA: Name des Guts, NST/R-Code, HS-Code
SGP: Einzelangaben zum Schiff
MEA: Gesamtgewicht der Container im jeweiligen Bereich
Segmentgruppe CNI/GID/DGS:
Pseudogruppe
Je nach Container-Bereich sind folgende Codes zu verwenden:
| HS-Code | NST/R-Code | |
| Container 20 Fuß leer | 8609000002 | 991001 |
| Container 30 Fuß leer | 8609000004 | 991002 |
| Container 40 Fuß leer | 8609000003 | 991003 |
| Container 20 Fuß beladen | 8609000007 | 991004 |
| Container 30 Fuß beladen | 8609000008 | 991005 |
| Container 40 Fuß beladen | 8609000009 | 991006 |
1.8 Informationsaustausch zwischen RIS-Behörden
Der Informationsaustausch zwischen RIS-Behörden erfolgt mit einer Nachricht des Typs Durchfahrtmeldung, in deren BGM-Segment (Element 100 1) "PAS" anzugeben ist.
Diese PAS-Nachricht enthält folgende Informationen über die Fahrt:
Die Segmentgruppe CNI darf nur leer sein, wenn mit der Durchfahrtmeldung eine andere (örtliche) Stelle über die letzte Position / den letzten Durchfahrtpunkt dieses Schiffs unterrichtet wird.
1.9 Annullierung einer Anmeldung
Zur Annullierung einer Anmeldung sind folgende Angaben zu machen:
| Fahrgast- und Besatzungsliste (PAXLST) | Anlage 2 |
1. UN/EDIFACT-Standardnachricht PAXLST
Die Meldung der Fahrgast- bzw. Besatzungsliste basiert auf der UN/EDIFACT-Nachricht PAXLST.
1.1 Funktionsbestimmung
Die Fahrgast- und Besatzungslisten (PAXLST) dient der Übermittlung von Daten über Fahrgäste und Besatzungsmitglieder. Die Nachricht wird beim Datenaustausch in der Binnenschifffahrt zwischen dem Kapitän/Schiffsführer oder Beförderer und zuständigen Behörden (wie ISPS-Terminals, Zoll, Einwanderungsbehörde und Polizei) verwendet.
Ferner wird die Nachricht verwendet, um Fahrgast-/Besatzungsdaten von einer zuständigen Behörde im Abfahrtsland an die zuständigen Behörden im Ankunftsland des Transportmittels zu übermitteln.
1.2 Anwendungsbereich
Die Fahrgastlisten-Nachricht kann sowohl im Inland als auch international verwendet werden. Sie beruht auf den in Verwaltung, Handel und Verkehr allgemein üblichen Verfahren und ist von der Art der Tätigkeit oder dem Wirtschaftszweig unabhängig. Die Nachricht hängt auch nicht vom Verkehrszweig ab. Die PAXLST-Nachricht beruht darauf, dass es eine Nachricht für alle Besatzungsmitglieder eines bestimmten Schiffs auf einer bestimmten Fahrt und eine weitere Nachricht für die Fahrgäste auf dieser Fahrt gibt. Ferner ist es möglich, blinde Passagiere mit einer separaten Nachricht zu melden. Die Nachricht kann einzeln oder in Verbindung mit einer anderen Datenübertragung übermittelt werden.
In Übereinstimmung mit dem IMO-FAL-Formular 5 (Besatzungsliste) dürfen die Seeschifffahrtsbehörden nur folgende Informationen verlangen:
Entsprechend den Vorschriften der zuständigen Binnenschifffahrtsbehörden können außerdem folgende Angaben verlangt werden:
Alle diese Einzelangaben können mit Hilfe der PAXLST-Nachricht übermittelt werden.
2. Nachrichtenstruktur
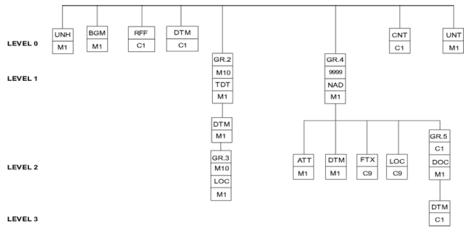
Die Umsetzung der Anmeldenachricht für die Fahrgast- und Besatzungsliste (PAXLST) erfolgt mit folgender Struktur:
2.1 Segmentdiagramm
2.2 Segment tabelle
| Tag | Name | S | R | ERI | |||||
| UNH | Message header | M | 1 | M | 1 | ||||
| BGM | Beginning of message | M | 1 | M | 1 | ||||
| RFF | Reference | C | 1 | C | 1 | ||||
| DTM | Date/time/period | C | 9 | C | 1 | ||||
| --- Segment Group2--- | ------------- | M | 10 --- | M- | 1 -- | --- | --- | ||
| TDT | Details of transport | M | 1 | M | 1 | - | |||
| DTM | Date/time/period | M | 1 | M | 1 | - | |||
| - | |||||||||
| --- Segment Group 3 --- | ------------- | C | 99 --- | M- | 10 - | --- | --- | ||
| LOC | Place/location identification | M | 1 ---- | M- | 1-- | --- | --- | ||
| --- Segment Group 4 --- | ------------- | C | 99999- | C | 9999 | --- | --- | ||
| NAD | Name and address | M | 1 | M | 1 | - | |||
| ATT | Attribute | C | 9 | M | 1 | - | |||
| DTM | Date/time/period | C | 9 | M | 1 | - | |||
| FTX | Free text | C | 9 | 9 | C | 9 | | | ||
| LOC | Place/location identification | C | 2 | 5 | C | 9 | - | ||
| - | |||||||||
| --- Segment Group 5 --- | ------------- | C | 5 ---- | C- | 1-- | --- | --- | ||
| DOC | Document/message details | M | 1 | M | 1 | - | - | ||
| DTM | Date/time/period | C | 1 ---- | C- | 1-- | --- | --- | ||
| CNT | Control total | C | 1 | C | 1 | ||||
| AUT | Authentication result | C | 1 | C | 1 | ||||
| UNT | Message trailer | M | 1 | M | 1 |
In Bezug auf eine Fahrt und ein Transportmittel können bis zu drei Nachrichten übertragen werden. Diese drei Nachrichten beinhalten:
2.3 Nachrichtenformat der Fahrgast-/Besatzungsliste
| Segment- gruppe |
Segment Zusammen- gesetztes Datenelement (C) Datenelement TAG |
Stufe | Obliga- torisch (M) Bedingt (C) |
Format | Name | Beschreibung Vorgabewerte in Anführungszeichen |
| 1 | 2 | 3 | 4 | 5 | 6 | 7 |
| UNA | 0 | C | Service String Advice | |||
| M | an1 | Component data element Separator | : | |||
| M | an1 | Segment Tag and Data element separator | + | |||
| M | an1 | Decimal Notation | . | |||
| M | an1 | Release indicator | ? | |||
| M | an1 | Reserved future use | Leerzeichen | |||
| M | an1 | Segment terminator | " | |||
| Advised string: UNA:+.? " | 6 Zeichen | |||||
| UNB | 0 | M | Interchange header | |||
| S001 | M | SYNTAX IDENTIFIER | ||||
| 0001 | M | a4 | Syntax identifier | "UNOC" Verwaltungsstelle (Controlling agency) | ||
| 0002 | M | n1 | Syntax version number | "2" | ||
| S002 | M | INTERCHANGE SENDER | ||||
| 0004 | M | an..35 (an25) |
Sender identification | Postfachnummer oder eindeutiger Name | ||
| 0007 | an..4 | Partner identification code qualifier | n. a. | |||
| 0008 | an..14 | Address for reverse routing | n. a. | |||
| S003 | M | INTERCHANGE RECIPIENT | ||||
| 0010 | M | an..35 (an25) |
Recipient identification | Postfachnummer oder eindeutiger Name | ||
| 0007 | C | an..4 | Partner identification code qualifier | n. a. | ||
| 0014 | C | an..14 | Routing address | n. a. | ||
| S004 | M | DATE / TIME OF PREPARATION | ||||
| 0017 | M | n6 | Date | Datum der Erzeugung, JJMMTT | ||
| 0019 | M | n4 | Time | Uhrzeit der Erzeugung, HHMM | ||
| 0020 | M | an..14 | Interchange reference identification. | erste 14 Stellen der Referenznummer der Nachricht | ||
| S005 | C | RECIPIENTS REFERENCE, PASSWORD | n. a. | |||
| 0022 | an..14 | Recipient"s reference / password | n. a. | |||
| 0025 | an2 | Recipient"s reference, password qualifier | n. a. | |||
| 0026 | an..14 | Anwendungsreferenz | ||||
| 0029 | a1 | Verarbeitungsprioritätscode | ||||
| 0031 | C | C | n1 | Empfangsbestätigung angefordert | ||
| 0032 | an..35 | Kennung der Kommunikationsvereinbarung | ||||
| 0035 | C | n1 | Testkennzeichnung | |||
| Segment- gruppe |
Segment Zusammen- gesetztes Datenelement (C) Datenelement TAG |
Stufe | Obliga- torisch (M) Bedingt (C) |
Format | Name | Beschreibung Vorgabewerte in Anführungszeichen |
| 1 | 2 | 3 | 4 | 5 | 6 | 7 |
| UNH | M | MESSAGE headER | Kennzeichnung, Spezifikation und Kopf einer Nachricht | |||
| 0062 | M | an.. 14 | Message reference number | erste 14 Stellen der Referenznummer der Nachricht | ||
| S009 | M | MESSAGE IDENTIFIER | Nachrichtenkennung | |||
| 0065 | M | an..6 | Message type | "PAXLST", Nachrichtentyp | ||
| 0052 | M | an..3 | Message version number | "D", Versionsnummer der Nachricht | ||
| 0054 | M | an..3 | Message release number | "05A", Versandnummer der Nachricht | ||
| 0051 | M | an..2 | Controlling agency | "UN", Verwaltungsstelle (Controlling agency) | ||
| 0057 | M | an..6 | Association assigned code | "ERI10", von der zuständigen Organisation festgelegter Code | ||
| 0068 | an..35 | Common access reference | gemeinsame Zugangsreferenz Referenz für alle Nachrichten in Bezug auf den gleichen Vorgang |
|||
| S010 | STATUS OF THE TRANSFER | Übertragungsstatus | ||||
| 0070 | n..2 | Sequence of transfers | n. a. | |||
| 0073 | a1 | First and last transfer | n. a. | |||
| BGM | 0 | M | DOCUMENT / MESSAGE NAME | Angabe des Typs und der Funktion der Nachricht | ||
| C002 | Document / message name code | Bezeichnung der Nachricht | ||||
| 1001 | M | an..3 | Code list qualifier | Art der Nachricht:
"250" Besatzungsliste |
||
| 1131 | an.. 17 | Code list responsible agency | n. a. | |||
| 3055 | an..3 | Document / message name | n. a. | |||
| 1000 | M | an..35 | DOCUMENT / MESSAGE IDENTIFICATION | Bezeichnung des Dokuments:
"BESATZUNGSLISTE" "FAHRGASTLISTE" |
||
| 1004 | C | an..35 | Document identifier | (an14) Referenznummer der Nachricht. | ||
| 1056 | an..9 | Version | Angabe der Version | |||
| 1060 | an..6 | Revision number | Angabe der Überarbeitung | |||
| 1225 | C | an..3 | Message function code | Code der Nachrichtenfunktion
"9" = neue Nachricht, |
||
| 4343 | an..3 | Response type code | n. a. | |||
| RFF | 0 | C | REFERENCE | Verweis auf die zu ändernde Nachricht, obligatorisch bei Änderungsnachrichten | ||
| C506 | M | REFERENCE | Referenz | |||
| 1153 | M | an..3 | Reference qualifier | "ACW" | ||
| 1154 | M | an..35 | Reference number | (an14) Nachrichtenreferenznummer aus BGMTag 1004 der Nachricht, auf die sich diese Nachricht bezieht | ||
| 1156 | an..6 | Line number | n. a. | |||
| 4000 | an..35 | Reference version number | n. a. | |||
| 1060 | an..35 | Revision number | n. a. | |||
| DTM | 0 | M | DATE / TIME / PERIOD | |||
| C507 | M | DATE / TIME / PERIOD | Datum / Uhrzeit / Zeitraum | |||
| 2005 | M | an..3 | Date or time or period function code qualifier |
"184" Datum der Meldung |
||
| 2380 | M | an..35 | Date or time period value | Zeit: JJJJMMTT | ||
| 2379 | M | an..3 | Date or time or period format code | "102" | ||
| TDT | 0 | M | Specification of the means of transport | Angabe des Transportmittels, Bezeichnung des Schiffs innerhalb eines Schiffsverbands (ein Einzelschiff ohne Schleppkahn oder Schubleichter gilt in diesem Zusammenhang ebenfalls als Schiffsverband) | ||
| 8051 | M | an..3 | "20" (main transport) | Codewert für Transportstufe | ||
| 8028 | an.. 17 | Conveyance reference number | Fahrtnummer, wird vom Absender der Nachricht festgelegt |
| Segment- gruppe |
Segment Zusammen- gesetztes Datenelement (C) Datenelement TAG |
Stufe | Obliga- torisch (M) Bedingt(C) |
Format | Name | Beschreibung Vorgabewerte in Anführungszeichen |
| 1 | 2 | 3 | 4 | 5 | 6 | 7 |
| C220 | Transport modality | |||||
| 8067 | an..3 | Mode of transport, coded | "8" für Binnenschifffahrt, "1" für Seeverkehr (siehe UN/ECE-Empfehlung 19) |
|||
| 8066 | an.. 17 | n.a. | ||||
| C228 | Type of means of transport identification, convoy type | Code für Schiffs- und Schiffsverbandstypen als Transportmittel gemäß UN/CEFACT-Empfehlung 28, siehe Teil 2, Kapitel 4.2.1 | ||||
| 8179 | an..8 | n.a. | ||||
| 8178 | an.. 17 | n.a. | ||||
| C040 | Carrier | |||||
| 3127 | an.. 17 | n.a. | ||||
| 1131 | an.. 17 | n.a. | ||||
| 3055 | an..3 | n.a. | ||||
| 3128 | an..35 | n.a. | ||||
| 8101 | an..3 | n.a. | ||||
| C401 | Additional transport information | |||||
| 8457 | an..3 | n.a. | ||||
| 8459 | an..3 | n.a. | ||||
| 7130 | an.. 17 | n.a. | ||||
| C222 | Transport identification | |||||
| 8213 | M | an..9 | ID. of means of transport identification | Schiffs nummer: 7 Stellen für OFS- oder IMO-Angabe, 8 Stellen für ERN-Angabe und die einheitliche europäische Schiffsnummer | ||
| 1131 | an.. 17 | Code list qualifier | "OFS" für eine amtliche Schiffsnummer des ZKRSystems, siehe Teil 2, Kapitel 4.2.2 "IMO" für eine IMONummer, siehe Teil 2, Kapitel 4.2.3 "ERN" für alle anderen Schiffe (ERI-Nummer des Internationalen elektronischen Meldewesens), siehe Teil 2, Kapitel 4.2.4 "ENI" für eine einheitliche europäische Schiffsnummer, siehe Teil 2, Kapitel 4.2.5 |
|||
| 3055 | an..3 | n.a. | ||||
| 8212 | M | an..35 | Name of the vessel | Name des Schiffs. Ist der Name des Schiffs länger als 35 Zeichen, so wird er gekürzt. | ||
| 8453 | D | an..3 | (an2) Nationality, ISO 3166 country code | ISO-3166-1-Ländercode aus zwei Buchstaben, siehe Teil 2, Kapitel 4.2.12. Hinweis: Ist die Staatszugehörigkeit des Binnenschiffs nicht verfügbar, so ist der Code des Registrierlands/-gebiets entsprechend den Spezifikationen für die ENINummer anzugeben. | ||
| 8281 | an..3 | n.a. | ||||
| TDT | DTM | 1 | M | TDT(20) | Estimated time of arrival / departure | |
| C507 | Date / time / period | |||||
| 2005 | M | an..3 | Date or time or period function code qualifier |
"132" für Ankunft "133" für Abfahrt |
||
| 2380 | M | an..35 | Date or time period value | Bestimmt durch die Ortszeit am Ankunftsort | ||
| 2379 | M | an..3 | Date or time or period format code | "203" für JJJJMMTTHHMM | ||
| TDT | LOC | 1 | M | PLACE/LOCATION IDENTIFICATION | Abfahrthafen, der Hafen, von dem der Transport abgeht | |
| 3227 | M | an..3 | Place / location qualifier | "5" Abfahrtort | ||
| C517 | M | LOCATION IDENTIFICATION | ||||
| 3225 | M | an..25 (an5) | Place / location identification | UN/ECE-Ortscode (Empfehlung 16), siehe Teil 2, Kapitel 4.2.13 | ||
| 1131 | an..3 | Code list qualifier | n. a. | |||
| 3055 | an..3 | Code list responsible agency | n. a. | |||
| 3224 | C | an..70 (an.. 17) | Place / location | Vollständiger Name des Hafens | ||
| C519 | C | RELATED LOCATION ONE IDENTIFICATION | ||||
| 3223 | M | an..25 (an..5) |
Related place / location one identification | Terminalcode, siehe Teil 2, Kapitel 4.2.15 | ||
| 1131 | an..3 | Code list qualifier | n. a. | |||
| 3055 | an..3 | Code list responsible agency | n. a. | |||
| 3222 | an..70 | Related place / location one | Vollständiger Name des Terminals | |||
| C553 | C | RELATED LOCATION TWO IDENTIFICATION | ||||
| 3233 | M | an..25 (an5) | Related place / location two identification | Code des Wasserstraßenabschnitts, siehe Teil 2, Kapitel 4.2.14 | ||
| 1131 | an..3 | Code list qualifier | ||||
| 3055 | an..3 | Code list responsible agency | n. a. | |||
| 3232 | C | an..70 (an.. 5) |
Related place / location two | Wasserstraßen-Hektometer | ||
| 5479 | an..3 | Relation | n. a. | |||
| TDT | LOC | 1 | M | PLACE/LOCATION IDENTIFICATION | Letzter Anlaufhafen | |
| 3227 | M | an..3 | Place / location qualifier | "125" | ||
| C517 | M | LOCATION IDENTIFICATION | ||||
| 3225 | M | an..25 (an5) | Place / location identification | UN/ECE-Ortscode (Empfehlung 16), siehe Teil 2, Kapitel 4.2.1 3 | ||
| 1131 | an..3 | Code list qualifier | n. a. | |||
| 3055 | an..3 | Code list responsible agency | n. a. | |||
| 3224 | C | an..70 (an.. 17) | Place / location | Vollständiger Name des Hafens | ||
| C519 | C | RELATED LOCATION ONE IDENTIFICATION | ||||
| 3223 | M | an..25 (an.. 5) |
Related place / location one identification | Terminalcode, siehe Teil 2, Kapitel 4.2.15 | ||
| 1131 | an..3 | Code list qualifier | n. a. | |||
| 3055 | an..3 | Code list responsible agency | n. a. | |||
| 3222 | an..70 | Related place / location one | Vollständiger Name des Terminals | |||
| C553 | C | RELATED LOCATION TWO IDENTIFICATION | ||||
| 3233 | M | an..25 (an5) | Related place / location two identification | Code des Wasserstraßenabschnitts, siehe Teil 2, Kapitel 4.2.14 | ||
| 1131 | an..3 | Code list qualifier | ||||
| 3055 | an..3 | Code list responsible agency | n. a. | |||
| 3232 | C | an..70 (an..5) |
Related place / location two | Wasserstraßen-Hektometer | ||
| 5479 | an..3 | Relation | n. a. | |||
| Segment- gruppe |
Segment Zusammen- gesetztes Datenelement (C) Datenelement TAG |
Stufe | Obliga- torisch (M) (C) |
Format | Name | Beschreibung Vorgabewerte in Anführungszeichen |
| 1 | 2 | 3 | 4 | 5 | 6 | 7 |
| TDT | LOC | 1 | M | PLACE/LOCATION IDENTIFICATION | Ankunftshafen | |
| 3227 | M | an..3 | Place / location qualifier | "60" | ||
| C517 | M | LOCATION IDENTIFICATION | ||||
| 3225 | M | an..25 (an5) | Place / location identification | UN/ECE-Ortscode (Empfehlung 16), siehe Teil 2, Kapitel 4.2.1 3 | ||
| 1131 | an..3 | Code list qualifier | n. a. | |||
| 3055 | an..3 | Code list responsible agency | n. a. | |||
| 3224 | C | an..70 (an.. 17) | Place / location | Vollständiger Name des Hafens | ||
| C519 | C | RELATED LOCATION ONE IDENTIFICATION | ||||
| 3223 | M | an..25 (an..5) |
Related place / location one identification | Terminalcode, siehe Teil 2, Kapitel 4.2.15 | ||
| 1131 | an..3 | Code list qualifier | n. a. | |||
| 3055 | an..3 | Code list responsible agency | n. a. | |||
| 3222 | an..70 | Related place / location one | Vollständiger Name des Terminals | |||
| C553 | C | RELATED LOCATION TWO IDENTIFICATION | ||||
| 3233 | M | an..25 (an5) | Related place / location two identification | Code des Wasserstraßenabschnitts, siehe Teil 2, Kapitel 4.2.14 | ||
| 1131 | an..3 | Code list qualifier | ||||
| 3055 | an..3 | Code list responsible agency | n. a. | |||
| 3232 | C | an..70 (an..5) |
Related place / location two | Wasserstraßen-Hektometer | ||
| 5479 | an..3 | Relation | n. a. | |||
| NAD | 0 | M | NAME and ADDRESS | Name und Anschrift der Person | ||
| 3035 | M | an..3 | Party function code qualifier | Namenstyp:
"FM" für Besatzungsmitglied "FL" für Fahrgast "BV" für blinde Passagiere |
||
| C082 | C | PARTY IDENTIFICATION DETAILS | Namensangabe | |||
| 3039 | an..35 | Party identification | Code oder Textbeschreibung für die Beziehung | |||
| 1131 | an.. 17 | Code list qualifier | n. a. | |||
| 3055 | an..3 | Code list responsible agency | n. a. | |||
| C058 | M | NAME AND ADDRESS | n. a. | |||
| 3124 | M | an..35 | Name and address line | Familienname | ||
| 3124 | M | an..35 | Name and address line | Vornamen | ||
| 3124 | C | an..35 | Name and address line | Anrede (Geschlecht) | ||
| 3124 | an..35 | Name and address line | n. a. | |||
| 3124 | an..35 | Name and address line | n. a. | |||
| C080 | C | PARTY NAME | ||||
| 3036 | an..35 | Party name | n. a. | |||
| 3036 | an..35 | Party name | n. a. | |||
| 3036 | an..35 | Party name | n. a. | |||
| 3036 | an..35 | Party name | n. a. | |||
| 3036 | an..35 | Party name | n. a. | |||
| 3045 | an..3 | Party name format, coded | n. a. | |||
| C059 | C | STREET | ||||
| 3042 | C | an..35 | Street and number / p.o. box | Straße und Hausnummer oder Postfach | ||
| 3042 | an..35 | Street and number / p.o. box | n. a. | |||
| 3042 | an..35 | Street and number / p.o. box | n. a. | |||
| 3042 | an..35 | Street and number / p.o. box | n. a. | |||
| 3164 | C | an..35 | City name | Stadt | ||
| C819 | C | Country subentity identification | n. a. | |||
| 3229 | C | an..9 | postcode identification | Postleitzahl | ||
| 1131 | C | an.. 17 | country | ISO- 3166-1-Ländercode aus zwei Buchstaben, siehe Teil 2, Kapitel 4.2.12 | ||
| 3055 | an..3 | n.a. | ||||
| 3228 | an..70 | n.a. | ||||
| 3251 | C | an.. 17 | postal code | |||
| 3207 | M | an..3 | (an2) nationality, ISO3166 country code | |||
| ATT | C | NAD | Rank / title | Rang / Titel | ||
| 9017 | M | an..3 | Attribute function qualifier | "5" Berufsbezeichnung "1" Besatzungsmitglied |
||
| C955 | C | Attribute type | ||||
| 9021 | an.. 17 | Attribute type, coded | ||||
| 1131 | an.. 17 | n.a. | ||||
| 3055 | an..3 | n.a. | ||||
| 9020 | an..70 | n.a. | ||||
| C956 | C | Attribute detail | ||||
| 9019 | an.. 17 | n.a. | ||||
| 1131 | an.. 17 | n.a. | ||||
| 3055 | an..3 | n.a. | ||||
| 9018 | M | an..256 | Attribute detail | Rang/Titel/ Berufsbezeichnung z.B. erster Offizier |
||
| NAD | DTM | 1 | M | NAD | DATE / TIME / PERIOD | Geburtsdatum |
| C507 | Date / time / period | Datum/Uhrzeit/Zeitraum | ||||
| 2005 | M | an..3 | Date or time or period function code qualifier |
"329" | ||
| 2380 | M | an..35 | Date or time period value | Datum: YYYYMMTT | ||
| 2379 | M | an..3 | Date or time or period format code | "102" | ||
| NAD | FTX | 1 | C | NAD | Free text | Allgemeine Angaben |
| 4451 | M | an..3 | Text subject qualifier | Textbetrefftyp "AAI" Allgemeine Angaben |
||
| 4453 | an..3 | Text function, coded | ||||
| C107 | C | Text reference | ||||
| 4441 | M | an.. 17 | Free text, coded | Informationen über das Einsteigen von Personen Allgemeine Informationen über das Anlaufen des Schiffs | ||
| 1131 | an.. 17 | Code list qualifier | ||||
| 3055 | an..3 | Code list responsible agency, coded | ||||
| C108 | C | Text literal | ||||
| 4440 | C | an..512 | Free text | Amtliches Kennzeichen des Fahrzeugs | ||
| 4440 | C | an..512 | Free text | Besucher | ||
| 4440 | an..512 | Free text | Firma des Dienstleisters und weitere Angaben | |||
| 4440 | an..512 | Free text | Namen und Besuchsdauer der besuchenden Kinder | |||
| 4440 | an..512 | Free text | ||||
| 3453 | an..3 | Language, coded. | ||||
| 4447 | an..3 | Text formatting, coded | ||||
| Segment- gruppe |
Segment Zusammen- gesetztes Datenelement (C) Datenelement TAG |
Stufe | Obliga- torisch (M) Bedingt (C) |
Format | Name | Beschreibung Vorgabewerte in Anführungszeichen |
| 1 | 2 | 3 | 4 | 5 | 6 | 7 |
| NAD | LOC | M | NAD | PLACE/LOCATION IDENTIFICATION | Geburtsort | |
| 3227 | M | an..3 | Place / location qualifier | "180" | ||
| C517 | LOCATION IDENTIFICATION | |||||
| 3225 | C | an..25 | Place / location identification | ISO-3166-1-Ländercode aus zwei Buchstaben, siehe Teil 2, Kapitel 4.2.12 | ||
| 1131 | an.. 17 | Code list qualifier | ||||
| 3055 | an..3 | Code list responsible agency | ||||
| 3224 | M | an..256 | Place / location | Geburtsort | ||
| C519 | C | RELATED LOCATION ONE IDENTIFICATION | ||||
| 3223 | an..25 | Related place / location one identification | ||||
| 1131 | an.. 17 | Code list qualifier | ||||
| 3055 | an..3 | Code list responsible agency | ||||
| 3222 | an..70 | Related place / location one | ||||
| C553 | RELATED LOCATION TWO IDENTIFICATION | |||||
| 3233 | an..25 | Related place / location two identification | ||||
| 1131 | an.. 17 | Code list qualifier | ||||
| 3055 | an..3 | Code list responsible agency | ||||
| 3232 | an..70 | Related place / location two | ||||
| 5479 | an..3 | Relation | ||||
| NAD | DOC | 1 | M | NAD | Travel document details | Angaben zum Reisedokument |
| C002 | M | Document / message name | Bezeichnung des Dokuments / der Nachricht | |||
| 1001 | M | n..3 | Document/message name, coded | Art des Dokuments: "39" Reisepass "36" Personalausweis "SMB" Seefahrtbuch |
||
| 1131 | an.. 17 | Code list qualifier | ||||
| 3055 | an..3 | Code list responsible agency, coded | ||||
| 1000 | an..35 | Document name | ||||
| C503 | Document / message details | |||||
| 1004 | M | an..35 | Document/message number | Dokumentenkennung | ||
| 1373 | an..3 | Document/message status, coded | ||||
| 1366 | an..70 | Document/message source. | ||||
| 3453 | an..3 | Language, coded | ||||
| 1056 | an..9 | Version | ||||
| 1060 | an..6 | Revision number | ||||
| 3153 | an..3 | Communication channel identifier, coded | ||||
| 1220 | n..2 | Number of copies of document required | ||||
| 1218 | n..2 | Number of originals of document required | ||||
| DOC | DTM | 2 | C | DOC | DATE / TIME / PERIOD | Ablaufdatum |
| C507 | Date / time / period | Datum/Uhrzeit/Zeitraum | ||||
| 2005 | M | an..3 | Date or time or period function code qualifier |
"192" | ||
| 2380 | M | an..35 | Date or time period value | Datum: JJMMTT | ||
| 2379 | M | an..3 | Date or time or period format code | "101" | ||
| AUT | 0 | C | Authentication result | Authentifizierungsergebnis | ||
| 9280 | M | an..35 | validation result value | Validierungsergebnis (Wert) | ||
| 9282 | C | an..35 | validation key identifier | Validierungsschlüsselkennung | ||
| UNT | 0 | M | End and control of com- pleteness of the message |
|||
| 0074 | M | n..6 | number of segments in the message | |||
| 0062 | M | an.. 14 | First 14 positions of the message reference number | |||
| UNZ | M | INTERCHANGE TRAILER | Ende und Prüfung des Datenaustauschs | |||
| 0036 | M | n..6 | Interchange control count | "1" für Anzahl der im Datenaustausch enthaltenen Nachrichten | ||
| 0020 | M | an..14 | Interchange control reference | erste 14 Stellen der Referenznummer der Nachricht |
| ERINOT-Antwort- und Empfangsbestätigungsnachricht (APERAK) - ERIRSP | Anlage 3 |
1. Allgemeine APERAK-Antwort- und Empfangsbestätigungsnachricht
Diese Nachricht wird - sofern nötig - für Antwort- und Empfangsbestätigungsfunktionen beim Versenden von Nachrichten verwendet.
Diese Nachricht hat folgende Funktionen:
(a) Mitteilung an den Absender, dass seine Nachricht zwar von der Anwendung des Empfängers empfangen, aber wegen Fehlern bei der Verarbeitung in der Anwendung zurückgewiesen wurde;
(b) Bestätigung an den Absender, dass seine Nachricht von der Anwendung des Empfängers empfangen wurde.
1.1 Anwendungsbereich
Die Anwendungsfehler- und Empfangsbestätigungsnachricht kann sowohl im Inland als auch international verwendet werden. Sie beruht auf den in Verwaltung, Handel und Verkehr allgemein üblichen Verfahren und ist von der Art der Tätigkeit oder dem Wirtschaftszweig unabhängig.
1.2 Grundsätze
Eine Nachricht wird zunächst auf Systemebene (CONTRL) geprüft, um Syntaxfehler festzustellen und den Empfang zu bestätigen. Danach wird sie zur Verarbeitung an den Anwendungsprozess weitergeleitet.
Wird auf der Anwendungsebene ein Fehler festgestellt, der eine vollständige Verarbeitung verhindert, muss an den ursprünglichen Absender der Nachricht eine APERAK-Nachricht mit Einzelheiten zu den gefundenen Fehlern gesandt werden. Im Fall eines Anwendungsfehlers wird die APERAK-Nachricht manuell verarbeitet, z.B. wenn der Grund dafür ein Programmfehler ist. Falls kein Fehler festgestellt wurde und eine Empfangsbestätigung erforderlich ist (und falls es keine spezifische Antwort auf die Originalnachricht gibt), wird eine APERAK-Nachricht mit Angabe der Gründe für die Empfangsbestätigung versandt.
Im Fall einer Empfangsbestätigung wird die APERAK-Nachricht nach Ermessen des Empfängers entweder automatisch oder manuell verarbeitet.
2. ERI-Antwortnachricht ERIRSP
Die ERIRSP-Nachricht ist aus der UN/EDIFACT-APERAK-Nachricht abgeleitet. Die Antwortnachrichten zu den Funktionen (Neu, Änderung oder Annullierung) der ERINOT-Nachricht haben alle dieselbe Struktur. Die Antwort auf eine Änderung oder Annullierung enthält Informationen darüber, ob die Änderung oder Annullierung durch das empfangende System verarbeitet worden ist oder nicht. Eine Antwort ist nur dann notwendig, wenn das Segment NAD(1)/COM mit dem Vorgabewert (Qualifier) "EI" die Postfachnummer oder mit dem Wert "EM" die E-Mail Adresse enthält, an die eine Antwort zu schicken ist.
2.1 Segmenttabelle
| Pos | Tag | Name | S | R |
| 0010 | UNH | Message header | M | 1 |
| 0020 | BGM | Beginning of message | M | 1 |
| 0030 | DTM | Date/time/period | C | 9 |
| 0040 | FTX | Free text | C | 9 |
| 0050 | CNT | Control total | C | 9 |
| 0060 | ******Segment group 1********* ************ | C | 9 | |
| 0070 | REF | Reference | M | 1 |
| 0080 | DTM | Date/time/period | C | 9 |
| 0090 | ******Segment group 2********* ************ | C | 9 | |
| 0100 | NAD | Name and address | M | 1 |
| 0110 | CTA | Contact information | C | 9 |
| 0120 | COM | Communication contact | C | 9 |
| 0130 | ******Segment group 3********* ************ | C | 9 | |
| 0140 | ERC | Application error information | M | 1 |
| 0150 | FTX | Free text | C | 9 |
| 0160 | ******Segement group 4******** ************ | C | 9 | |
| 0170 | RFF | Reference | M | 1 |
| 0180 | FTX | Free text
*********************************** ************ |
C | 9 |
| 0190 | UNT | Message trailer | M | 1 |
2.2 Struktur der ERIRSP-Nachricht
Tabelle 2 definiert die Segmente der ERI-Antwortnachricht.
Tabelle 2: ERI-Antwortnachricht ERIRSP
| Segment- gruppe |
Segment Zusammen- gesetztes Datenelement (C) Datenelement TAG |
Stufe | Obligatorisch (M)Bedingt (C) |
Format | Name | Beschreibung Vorgabewerte in Anführungszeichen |
| 1 | 2 | 3 | 4 | 5 | 6 | 7 |
| UNB | 0 | M | INTERCHANGE headER | |||
| S001 | M | SYNTAX IDENTIFIER | ||||
| 0001 | M | a4 | Syntax identifier | "UNOA" Verwaltungsstelle (Controlling agency) | ||
| 0002 | M | n1 | Syntax version number | "2" | ||
| S002 | M | INTERCHANGE SENDER | ||||
| 0004 | M | an..35 (an25) |
Sender identification | Postfachnummer oder eindeutiger Name | ||
| 0007 | an..4 | Partner identification code qualifier | n. a. | |||
| 0008 | an.. 14 | Address for reverse routing | n. a. |
| Segment- gruppe |
Segment Zusammen- gesetztes Datenelement (C) Datenelement TAG |
Stufe | Obliga- torisch (M) Bedingt (C) |
Format | Name | Beschreibung Vorgabewerte in Anführungszeichen |
| 1 | 2 | 3 | 4 | 5 | 6 | 7 |
| S003 | M | INTERCHANGE RECIPIENT | ||||
| 0010 | M | an..35 (an25) |
Recipient identification | Postfachnummer oder eindeutiger Name | ||
| 0007 | an..4 | Partner identification code qualifier | n. a. | |||
| 0014 | an..14 | Routing address | n. a. | |||
| S004 | M | DATE / TIME OF PREPARATION | ||||
| 0017 | M | n6 | Date | Datum der Erzeugung, JJMMTT | ||
| 0019 | M | n4 | Time | Uhrzeit der Erzeugung, HHMM | ||
| 0020 | M | an..14 | Interchange control reference | erste 14 Stellen der Referenznummer der Nachricht | ||
| S005 | RECIPIENTS REFERENCE, PASSWORD | |||||
| 0022 | an..14 | Recipient"s reference / password | n. a. | |||
| 0025 | an2 | Recipient"s reference, password qualifier | n. a. | |||
| 0026 | an..14 | Application reference | n. a. | |||
| 0029 | a1 | Processing priority code | n. a. | |||
| 0031 | C | n1 | Acknowledgement request | |||
| 0032 | an..35 | Communications agreement id | n. a. | |||
| 0035 | C | n1 | Test indicator | "1" = Datenaustausch betrifft eine Testnachricht | ||
| UNH | 0 | M | MESSAGE headER | Kennzeichnung, Spezifikation und Kopf einer Nachricht | ||
| 0062 | M | an..14 | Message reference number | erste 14 Stellen der Referenznummer der Nachricht | ||
| S009 | M | MESSAGE IDENTIFIER | ||||
| 0065 | M | an..6 | Message type | "APERAK", Nachrichtentyp | ||
| 0052 | M | an..3 | Message version number | "D", | ||
| 0054 | M | an..3 | Message release number | "98B" | ||
| 0051 | M | an..2 | Controlling agency | "UN", | ||
| 0057 | M | an..6 | Association assigned code | "ERI12", ERI-Version 1.2 | ||
| 0068 | an..35 | Common access reference | n. a. |
| Segment- gruppe |
Segment Zusammen- gesetztes Datenelement (C) Datenelement TAG |
Stufe | Obliga- torisch (M) Bedingt (C) |
Format | Name | Beschreibung Vorgabewerte in Anführungszeichen |
| 1 | 2 | 3 | 4 | 5 | 6 | 7 |
| S010 | STATUS OF THE TRANSFER | |||||
| 0070 | n..2 | Sequence of transfers | n. a. | |||
| 0073 | a1 | First and last transfer | n. a. | |||
| BGM | 0 | M | BEGINNING OF MESSAGE | Angabe des Typs und der Funktion der Nachricht | ||
| C002 | M | DOCUMENT / MESSAGE NAME | ||||
| 1001 | M | an..3 | Document / message name code | Typ der empfangenen Nachricht, zu der diese Nachricht die Empfangsbestätigung enthält:
"VES", vom Schiff an die RIS-Behörde; |
||
| 1131 | an..3 | Code list qualifier | n. a. | |||
| 3055 | an..3 | Code list responsible agency | n. a. | |||
| 1000 | an..35 | Document / message name | n. a. | |||
| C106 | M | DOCUMENT / MESSAGE IDENTIFICATION | ||||
| 1004 | M | an..35 (an 15) |
Document identifier | Referenznummer der Nachricht. Diese Nummer muss sowohl für den Absender als auch den Empfänger möglichst eindeutig sein. Bei Weiterleitung einer empfangenen Nachricht ist die Referenznummer der ursprünglichen Nachricht anzugeben. Das weiterleitende System sollte in diesem Fall für die Nachricht keine andere Referenznummer erzeugen. | ||
| 1056 | an..9 | Version | n. a. | |||
| 1060 | an..6 | Revision number | n. a. | |||
| 1225 | M | an..3 | Message function code | Funktion der Nachricht: "9" = neue Nachricht |
| Segment- gruppe |
Segment Zusammen- gesetztes Datenelement (C) Datenelement TAG |
Stufe | Obliga- torisch (M) Bedingt (C) |
Format | Name | Beschreibung Vorgabewerte in Anführungszeichen |
| 1 | 2 | 3 | 4 | 5 | 6 | 7 |
| 4343 | M | an..3 | Response type code | "AP" akzeptiert "RE" zurückgewiesen. Die Meldung wird zurückgewiesen, wenn der Transport bereits aktiv ist. |
||
| DTM | 1 | C | DATE / TIME / PERIOD | Datum/Uhrzeit der Annahme oder Zurückweisung durch die empfangende Anwendung | ||
| C507 | M | DATE / TIME / PERIOD | ||||
| 2005 | M | an..3 | Date or time or period function code qualifier |
"137" Datum/Uhrzeit des Dokuments / der Nachricht | ||
| 2380 | M | an..35 | Date or time period value | Wert der Ankunftszeit: JJMMDDHHMM | ||
| 2379 | M | an..3 | Date or time or period format code | "201" für JJMMTTHHMM | ||
| RFF (1) | 1 | C | REFERENCE | Verweis auf die vorherige Nachricht | ||
| C506 | M | REFERENCE | ||||
| 1153 | M | an..3 | Reference qualifier | "ACW" für Referenznummer der vorherigen Nachricht | ||
| 1154 | M | an..35 | Reference number | Referenznummer aus BGMTAG 1004 der Nachricht, auf die sich diese Nachricht bezieht. | ||
| 1156 | an..6 | Line number | n. a. | |||
| 4000 | an..35 | Reference version number | n. a. | |||
| 1060 | an..6 | Revision number | n. a. | |||
| RFF (2) | 1 | C | REFERENCE | Verweis auf Transaktions/Rechnungsnummer | ||
| C506 | M | REFERENCE | ||||
| 1153 | M | an..3 | Reference qualifier | "AAY" für Referenznummer der Transaktion | ||
| 1154 | M | an..35 | Reference number | Referenznummer, die die empfangende Behörde zugeteilt hat. Die Referenznummer muss mit dem UN-Ländercode gefolgt von drei Stellen für das zuteilende System beginnen. Der letzte Teil ist die eigentliche Referenznummer. |
| Segment- gruppe |
Segment Zusammen- gesetztes Datenelement (C) Datenelement TAG |
Stufe | Obliga- torisch (M) Bedingt (C) |
Format | Name | Beschreibung Vorgabewerte in Anführungszeichen |
| 1 | 2 | 3 | 4 | 5 | 6 | 7 |
| 1156 | an..6 | Line number | n. a. | |||
| 4000 | an..35 | Reference version number | n. a. | |||
| 1060 | an..6 | Revision number | n. a. | |||
| NAD | NAD (1) | 1 | M | NAME and ADDRESS | Name und Anschrift des Absenders der Meldung | |
| 3035 | M | an..3 | Party function code qualifier | "MS" für Absender der Nachricht | ||
| C082 | PARTY IDENTIFICATION DATAILS | n. a. | ||||
| 3039 | an..35 | Party identification | n. a. | |||
| 1131 | an..3 | Code list qualifier | n. a. | |||
| 3055 | an..3 | Code list responsible agency | n. a. | |||
| C058 | NAME AND ADDRESS | n. a. | ||||
| 3124 | an..35 | Name and address line | n. a. | |||
| 3124 | an..35 | Name and address line | n. a. | |||
| 3124 | an..35 | Name and address line | n. a. | |||
| 3124 | an..35 | Name and address line | n. a. | |||
| 3124 | an..35 | Name and address line | n. a. | |||
| C080 | M | PARTY NAME | ||||
| 3036 | M | an..35 | Party name | Name des Absenders der Meldung | ||
| 3036 | an..35 | Party name | n. a. | |||
| 3036 | an..35 | Party name | n. a. | |||
| 3036 | an..35 | Party name | n. a. | |||
| 3036 | an..35 | Party name | n. a. | |||
| 3045 | an..3 | Party name format, coded | n. a. | |||
| C059 | C | STREET | ||||
| 3042 | M | an..35 | Street and number / p.o. box | Straße und Hausnummer oder Postfach | ||
| 3042 | an..35 | Street and number / p.o. box | n. a. | |||
| 3042 | an..35 | Street and number / p.o. box | n. a. | |||
| 3042 | an..35 | Street and number / p.o. box | n. a. | |||
| 3164 | C | an..35 | City name | Stadt | ||
| 3229 | an..9 | Country subentity identification | n. a. | |||
| 3251 | C | an..9 | postcode identification | Postleitzahl |
| Segment- gruppe |
Segment Zusammen- gesetztes Datenelement (C) Datenelement TAG |
Stufe | Obliga- torisch (M) Bedingt (C) |
Format | Name | Beschreibung Vorgabewerte in Anführungszeichen |
| 1 | 2 | 3 | 4 | 5 | 6 | 7 |
| 3207 | C | an..3 | country | ISO- 3166-1-Ländercode aus zwei Buchstaben, siehe Teil 2, Kapitel 4.2.12 | ||
| NAD | COM | 2 | C | COMMUNICATION CONTACT | Kommunikationskontaktangaben des Absenders (höchstens 2-mal) | |
| C076 | M | COMMUNICATION CONTACT | ||||
| 3148 | M | an..70 | Communication number | Kommunikationsnummer | ||
| 3155 | M | an..3 | Communication channel qualifier | "TE" für Telefonnummer "FX" für Faxnummer | ||
| ERC | 1 | C | APPLICATION ERROR INFORMATION | |||
| C901 | M | APPLICATION ERROR DETAIL | ||||
| 9321 | M | an..8 | Application error | Anwendungsfehlercodes | ||
| 1131 | an..3 | Code list qualifier | n. a. | |||
| 3055 | an..3 | Code list responsible agency | n. a. | |||
| ERC | FTX | 2 | C | FREE TEXT | Mitteilung des Grundes für die Zurückweisung | |
| 4451 | M | an..3 | Text subject code qualifier | " AAO" für Freitext mit der Fehlerbeschreibung | ||
| 4453 | an..3 | Free text function code | n. a. | |||
| C107 | TEXT REFERENCE | |||||
| 4441 | an.. 17 | Free text identification | n. a. | |||
| 1131 | an..3 | Code list qualifier | n. a. | |||
| 3055 | an..3 | Code list responsible agency | n. a. | |||
| C108 | C | TEXT LITERAL | Text | |||
| 4440 | M | an.. 70 | Free text | Weitere Beschreibung | ||
| 4440 | C | an.. 70 | Free text | Weitere Beschreibung | ||
| 4440 | C | an.. 70 | Free text | Weitere Beschreibung | ||
| 4440 | C | an.. 70 | Free text | Weitere Beschreibung | ||
| 4440 | C | an.. 70 | Free text | Weitere Beschreibung | ||
| 3453 | an.. 3 | Language, coded | n. a. |
| Segment- gruppe |
Segment Zusammen- gesetztes Datenelement (C) Datenelement TAG |
Stufe | Obliga- torisch (M) Bedingt (C) |
Format | Name | Beschreibung Vorgabewerte in Anführungszeichen |
| 1 | 2 | 3 | 4 | 5 | 6 | 7 |
| 4447 | an..3 | Text formatting, coded | n. a. | |||
| UNT | M | MESSAGE TRAILER | Ende der Nachricht und Prüfung ihrer Vollständigkeit | |||
| 0074 | M | n..6 | Number of segments in a message | |||
| 0062 | M | an.. 14 | Message reference number | erste 14 Stellen der Referenznummer der Nachricht | ||
| UNZ | M | INTERCHANGE TRAILER | Ende und Prüfung des Datenaustauschs | |||
| 0036 | M | n..6 | Interchange control count | "1" für Anzahl der im Datenaustausch enthaltenen Nachrichten | ||
| 0020 | M | an.. 14 | Interchange control reference | erste 14 Stellen der Referenznummer der Nachricht |
3. Fehlercodes
Dieses Kapitel enthält die Liste der Fehlercodes, die im Segment ERC, Datenelement 9321 für das Datenattribut MESSAGE REFERENCE ANSWERED TO ERROR DESCR CODE zu verwenden sind.
Es handelt sich um die von der PROTECT-Gruppe verwendete Codeliste für die Beschreibung der Fehler; die Codewerte sind numerisch.
Für örtliche Implementierungen können zusätzliche Codes notwendig sein. In örtlichen Anwendungen können zusätzliche Codes auch mit alphanumerischen Werten belegt werden; in diesem Fall soll aber das erste Zeichen ein Buchstabe sein (z.B. "A12").
Die Fehlercodes werden in zwei Tabellen aufgeführt. In der ersten Tabelle sind die Codeeinträge alphabetisch nach der Codebeschreibung geordnet, in der zweiten Tabelle nach der aufsteigenden Codenummer (Codewert).
Ferner ist angegeben, ob der Code in einer Antwort auf eine BERMAN-Nachricht (B), eine ERINOT-Nachricht (E) oder eine WASDIS-Nachricht (W) verwendet werden kann. Diese Angaben dienen lediglich als Leitfaden und sollen die Verwendung der Codes nicht einschränken.
Fehlercodes - alphabetisch geordnet nach Code-Beschreibung
| Codewert | Codebeschreibung - in der Antwort zu verwenden | BERMAN | ERINOT | WASDIS |
| 401 | Abfahrtsdatum der Vorlauffracht nicht angegeben oder ungültig | E | ||
| 653 | Abfallangabetext ungültig oder ungeeignet | W | ||
| 650 | Abfallentsorger-Kennung ungültig | W | ||
| 651 | Abfallmeldungsbefreiung ungültig oder nicht angegeben | W | ||
| 652 | Abfallmeldungs-Nachrichteninfocode (BGM.1001) ungültig | W | ||
| 654 | Abfallvolumen an Bord ungültig oder nicht angegeben (oder Maßeinheit ungültig oder nicht angegeben) | W | ||
| 655 | Abfallvolumen-Staukapazität ungültig oder nicht angegeben (oder Maßeinheit ungültig oder nicht angegeben) | W | ||
| 351 | Abwicklungsdatum (Laden) nicht angegeben | E | ||
| 352 | Abwicklungsdatum (Entladen) nicht angegeben | E | ||
| 376 | Abwicklungsdatum liegt nach dem Datum der Weiterbeförderung | E | ||
| 377 | Abwicklungsdatum liegt vor dem Datum des Vorlaufs | E | ||
| 350 | Abwicklungsdatum nicht angegeben oder ungültig | E | ||
| 375 | Abwicklungsdatum ungültig oder außerhalb der Aufenthaltszeit | E | ||
| 138 | Agent des Beförderers nicht erlaubt | B | E | W |
| 202 | Agent unbekannt | E | ||
| 658 | An Bord verbleibendes Abfallvolumen ungültig oder nicht angegeben (oder Maßeinheit ungültig oder nicht angegeben) | W | ||
| 480 | Anfrage von Hafenbehörde abgelehnt | B | D | W |
| 113 | Angabe der Nachrichtenfunktion ungültig | B | E | W |
| 236 | Angabe für gefährliche/schädliche Güter an Bord und/oder Manifest an Bord ungültig oder nicht angegeben | B | ||
| 489 | Angabe zu eingehaltenen Verfahren der Gefahrenabwehr ungültig | B | ||
| 402 | Ankunftsdatum der Vorlauffracht / Datum der Weiterbeförderung: ungültig oder nicht angegeben | E | ||
| 400 | Ankunftsdatum der Vorlauffracht nicht angegeben oder ungültig | E | ||
| 631 | Anlaufen des Schiffs abgeschlossen | B | E | W |
| 630 | Anlaufen des Schiffs annulliert | B | ||
| 207 | Anmelder nicht angegeben | E | ||
| 420 | Anmelder nicht angegeben | E | ||
| 201 | Anmelder unbekannt | E | ||
| 209 | Anmelder: nur ein Anmelder erlaubt | E | ||
| 310 | Anmerkungstext zur Änderung der Nachricht nicht angegeben | B | E | |
| 131 | Annullierung nicht erlaubt: Schiff hat festgemacht | B | E | W |
| 130 | Annullierung nicht erlaubt: Schiff kommt an | B | E | W |
| 128 | Annullierung nicht erlaubt: von VTS schon aktiviert | B | E | W |
| 158 | Ausgangsliegeplatz ist gleich Bestimmungsliegeplatz | B | ||
| 21 | Ausgangsliegeplatz nicht angegeben | B | ||
| 161 | Ausgangsliegeplatz stimmt nicht mit dem vorherigen Bestimmungsliegeplatz überein | B | ||
| 19 | Ausgangsliegeplatz unbekannt (Code und/oder Text) | B | ||
| 600 | Ausrüstungskennung ungültig (keine Übereinstimmung EQD / SGP) | E | ||
| 481 | Beantragte Priorität für Schleusendurchfahrt ungültig | B | ||
| 483 | Beantragte Priorität für Schleusendurchfahrt unmöglich | B | ||
| 482 | Beantragte Priorität für Schleusendurchfahrt zu spät erteilt | B | ||
| 22 | Bestimmungsliegeplatz (nächster Liegeplatz) nicht angegeben | B | ||
| Codewert | Codebeschreibung - in der Antwort zu verwenden | BERMAN | ERINOT | WASDIS |
| 23 | Bestimmungsliegeplatz (nächster Liegeplatz) unbekannt (Code und/oder Text) | B | ||
| 253 | Bruttogewicht der Güter ungültig oder nicht angegeben (oder Maßeinheit ungültig oder nicht angegeben) | E | ||
| 613 | Bruttotonnage des Schiffs ungültig oder nicht angegeben (oder Maßeinheit ungültig oder nicht angegeben) | B | ||
| 119 | CNI-Nummer wurde in dieser Meldung bereits verwendet | E | ||
| 470 | Code der angeforderten Hafendienste ungültig | B | ||
| 461 | Code der Anlaufhafenausfahrt ungültig | B | ||
| 460 | Code der Anlaufhafeneinfahrt ungültig | B | ||
| 551 | Code für Anlaufart (Anlaufzweck) am Liegeplatz ungültig | B | ||
| 311 | Code für Anmerkung zur Änderung der Nachricht ungültig | B | E | |
| 520 | Code gemäß MARPOL-Anhang ungültig | W | ||
| 521 | Code gemäß MARPOL-Unterteilung ungültig | W | ||
| 300 | Codewert für Beteiligten ungültig | E | ||
| 379 | Datum der Vorlauffracht liegt nach Ankunft des Transportmittels für die Weiterbeförderung | E | ||
| 378 | Datum der Weiterbeförderung liegt vor Ankunft des Vorlauftransportmittels | E | ||
| 384 | Datum/Uhrzeit der Abfallentladung des Schiffs im Anlaufhafen ungültig | W | ||
| 383 | Datum/Uhrzeit der letzten Abfallentladung des Schiffs ungültig | W | ||
| 381 | Datum/Uhrzeit der letzten Abfallentladung ungültig | E | W | |
| 382 | Datum/Uhrzeit der Meldung ungültig | B | E | W |
| 535 | Dienstanforderungscode (TSR.7273) ungültig | B | ||
| 114 | Doppelte Meldung/Anforderung für das Schiff | B | D | W |
| 112 | Doppelte Nachrichtenreferenznummer (BGM.1004) | E | ||
| 27 | Empfänger nicht angegeben | E | ||
| 370 | ETa für angegebenen Beteiligten ungültig | E | ||
| 405 | ETa für Hauptfracht am Liegeplatz ungültig oder nicht angegeben | B | E | |
| 409 | ETa für Hauptfracht am Zielliegeplatz (nächsten Liegeplatz) ungültig oder nicht angegeben | B | ||
| 411 | ETa für Hauptfracht größer als ETD | B | D | W |
| 408 | ETa für Hauptfracht im Anlaufhafen ungültig oder nicht angegeben | B | D | W |
| 407 | ETa größer als aktuelle Ortszeit (Systemzeit) | B | D | W |
| 372 | ETD für angegebenen Beteiligten ungültig | B | E | |
| 406 | ETD für Hauptfracht am Liegeplatz ungültig oder nicht angegeben | B | E | |
| 373 | ETD für Vorlauffracht ungültig oder unbekannt | B | E | |
| 635 | Fahrtnummer nicht angegeben | B | ||
| 323 | Festmachinfotextcode ungültig | B | ||
| 226 | Flammpunkt ungültig oder nicht angegeben | E | ||
| 331 | Funkrufzeichen des Schiffs ungültig | B | E | W |
| 330 | Funkrufzeichen des Schiffs ungültig oder nicht angegeben | B | E | W |
| 380 | Funkrufzeichen oder ETa und ETD müssen angegeben werden | B | E | |
| Codewert | Codebeschreibung - in der Antwort zu verwenden | BERMAN | ERINOT | WASDIS |
| 485 | Für Zwecke der Gefahrenabwehr erteilte Nummer der gefährlichen Güter: nicht angegeben | E | ||
| 486 | Für Zwecke der Gefahrenabwehr erteilte Nummer der gefährlichen Güter: ungültig | E | ||
| 490 | Gefahrenabwehr: Code der ISSC-Ausstellungsbehörde ungültig | B | ||
| 492 | Gefahrenabwehr: Code für "ISSC an Bord" und/oder "ISPS durchführbar" ungültig | B | ||
| 493 | Gefahrenabwehr: ISPS-Codeinformation fehlt | B | ||
| 491 | Gefahrenabwehr: NAD-Angaben zur ISSC-Ausstellungsbehörde ungültig oder nicht angegeben | B | ||
| 487 | Gefahrenstufe in vorheriger Hafenanlage ungültig | B | ||
| 488 | Gefahrenstufe ungültig | B | ||
| 20 | Geplanter Liegeplatz unbekannt (Code und/oder Text) | B | ||
| 615 | Gesamtlänge des Schiffs ungültig oder nicht angegeben (oder Maßeinheit ungültig oder nicht angegeben) | B | ||
| 250 | Güterpositionsnummer in dieser Sendung bereits verwendet | E | ||
| 455 | Hafenordnung nicht eingehalten | E | ||
| 108 | Hat versucht, abgeschlossene Meldung/Nachricht zu ändern | B | E | W |
| 111 | Hat versucht, abgeschlossene Meldung/Nachricht zu annullieren | B | E | W |
| 126 | Hat versucht, abgeschlossene Meldung/Nachricht zu ersetzen | B | E | W |
| 105 | Hat versucht, Angabe aus abgeschlossener Meldung zu löschen | E | ||
| 102 | Hat versucht, Angabe aus unbekannter Meldung zu löschen | E | ||
| 103 | Hat versucht, Angabe zu abgeschlossener Meldung hinzuzufügen | E | ||
| 100 | Hat versucht, Angabe zu unbekannter Meldung hinzuzufügen | E | ||
| 104 | Hat versucht, Angaben in abgeschlossener Meldung zu ändern | E | ||
| 101 | Hat versucht, Angaben in unbekannter Meldung zu ändern | E | ||
| 121 | Hat versucht, gelöschte Angabe zu ändern | E | ||
| 123 | Hat versucht, gelöschte Angabe zu löschen | E | ||
| 106 | Hat versucht, Kopfabschnitt einer unbekannten Meldung zu ändern | E | ||
| 124 | Hat versucht, letzte verbleibende Angabe zu löschen | E | ||
| 107 | Hat versucht, Meldung mit doppelter Kennung zu erstellen | E | ||
| 120 | Hat versucht, unbekannte Angabe zu ändern | E | ||
| 122 | Hat versucht, unbekannte Angabe zu löschen | E | ||
| 110 | Hat versucht, unbekannte Meldung/Nachricht zu annullieren | B | E | W |
| 125 | Hat versucht, unbekannte Meldung/Nachricht zu ersetzen | B | E | W |
| 221 | IMDG-Klasse unbekannt | E | ||
| 136 | Kennung des Agenten des Beförderers ungültig | B | E | |
| 395 | Kennung des Beteiligten: nicht angegeben oder ungültig | B | E | W |
| 143 | Kennung des Nachrichtenabsenders ungültig | B | E | W |
| 132 | Kennung des Nachrichtenempfängers ungültig | B | E | W |
| 232 | Kombination ungültig: Code gemäß MARPOL-Anhang / Unterteilung gemäß MARPOL-Anhang | W | ||
| 222 | Kombination ungültig: IMDG-Klasse / UN-Nummer | E | ||
| 225 | Kombination ungültig: Lloyd-Registernummer / Funkrufzeichen | B | D | W |
| 233 | Kombination ungültig: Schiffsanlaufreferenz / Schiffskennung | B | E | W |
| Codewert | Codebeschreibung - in der Antwort zu verwenden | BERMAN | ERINOT | WASDIS |
| 156 | Kombination ungültig: Tiefgang-/Längenverhältnis des Schiffs | B | ||
| 135 | Kontaktname des Agenten des Beförderers ungültig oder nicht angegeben | B | E | |
| 610 | Kontaktname des Agenten des Schiffseigners ungültig oder nicht angegeben | B | ||
| 262 | Kritikalitätssicherheitskennzahl für radioaktive Stoff ungültig oder nicht angegeben (oder Maßeinheit ungültig oder nicht angegeben) | E | ||
| 463 | Ladehafen nicht angegeben | E | ||
| 150 | Liegeplatz nicht erlaubt oder Schiff zu lang | B | ||
| 155 | Liegeplatz nicht verfügbar | B | ||
| 25 | Liegeplatz unbekannt (Code und/oder Text) | B | ||
| 31 | Liegeplatzanforderungstyp (BGM.1001) in falscher Reihenfolge | B | ||
| 30 | Liegeplatzanforderungstyp (BGM.1001) ungültig | B | ||
| 355 | Liegeplatzcode nicht angegeben | B | E | |
| 358 | Liegeplatzcode oder Terminalcode ungültig | E | ||
| 356 | Liegeplatzcode ungültig | B | E | W |
| 550 | Liegeplatztyp für Schiffstyp ungeeignet | B | ||
| 341 | Lloyd-Nummer nicht angegeben | B | E | W |
| 340 | Lloyd-Nummer ungültig | B | E | W |
| 170 | Lloyd-Registernummer und vorherige Lloyd-Registernummer stimmen nicht überein | B | D | W |
| 171 | Lloyd-Registernummer und vorherige Lloyd-Registernummer stimmen nicht überein | B | D | W |
| 462 | Entladehafen nicht angegeben | E | ||
| 616 | Maximale Gesamtbreite des Schiffs ungültig oder nicht angegeben (oder Maßeinheit ungültig oder nicht angegeben) | B | ||
| 415 | Meldung/Anforderung zu früh übermittelt | B | ||
| 416 | Meldung/Anforderung zu spät übermittelt | B | E | |
| 231 | Mengenbegrenzung überschritten | E | ||
| 116 | Nachrichtenkennung ungültig (UNH. S009) | B | E | W |
| 142 | Nachrichtenreferenz der vorherigen Nachricht ungültig (unbekannt) | B | E | W |
| 133 | Nachrichtenreferenz ungültig oder nicht angegeben | B | D | W |
| 165 | Nachrichtenreihenfolge ungültig (unerwarteter Wert der Nachrichtenfunktion in BGM.1225) | B | E | W |
| 137 | NAD-Angaben des Agenten des Beförderers ungültig oder nicht angegeben | B | E | W |
| 611 | NAD-Angaben des Agenten des Schiffseigners ungültig oder nicht angegeben | B | ||
| 140 | NAD-Angaben des Beförderers ungültig oder nicht angegeben | B | ||
| 144 | NAD-Angaben des Nachrichtenabsenders ungültig oder nicht angegeben | B | E | W |
| 597 | Name des Schiffskapitäns ungültig oder nicht angegeben | B | ||
| 345 | Name des Transportmittels nicht angegeben | E | ||
| 261 | Nettogewicht der Güter ungültig oder nicht angegeben (oder Maßeinheit ungültig oder nicht angegeben) | E | ||
| 229 | Nettogewicht ungültig oder nicht angegeben (oder Maßeinheit ungültig oder nicht angegeben) | E | ||
| 265 | Netto-Sprengstoffgewicht der Güter ungültig oder nicht angegeben (oder Maßeinheit ungültig oder nicht angegeben) | E | ||
| Codewert | Codebeschreibung - in der Antwort zu verwenden | BERMAN | ERINOT | WASDIS |
| 450 | Nummer der Lotsenpflichtbefreiung ungültig | B | ||
| 506 | Ortsangabe, Name/Anschrift für Warenlager nicht angegeben | E | ||
| 505 | Ortscode für Warenlager ungültig | E | ||
| 264 | Radioaktivität der Güter ungültig oder nicht angegeben (oder Maßeinheit ungültig oder nicht angegeben) | E | ||
| 263 | Radioaktivitätsindex des Transports ungültig oder nicht angegeben (oder Maßeinheit ungültig oder nicht angegeben) | E | ||
| 317 | Referenz der vorherigen Nachricht ungültig | B | E | |
| 366 | Referenz des Agenten nicht angegeben | E | ||
| 367 | Referenz des Agenten ungültig | E | ||
| 546 | Referenz des Schiffsaufenthalts (Anlaufreferenz) im Anlaufhafen nicht angegeben | B | ||
| 360 | Referenz des Spediteurs nicht angegeben | E | ||
| 361 | Referenz des Spediteurs ungültig | E | ||
| 545 | Referenznummer des Schiffsaufenthalts (Anlaufreferenz) ungültig | B | E | |
| 353 | Registrierdatum ungültig | B | ||
| 139 | SCAC-Code der Beförderer-Kennung ungültig oder nicht angegeben | B | E | |
| 235 | Schiff läuft Hafen nicht an | B | ||
| 594 | Schiff unterliegt Boykottregelung | B | ||
| 541 | Schifffahrtsunternehmen/Liniendienst (SCAC-Code) ungültig oder nicht angegeben | B | E | |
| 591 | Schiffsmängelcode ungültig | B | ||
| 172 | Schiffsmerkmale in Nachricht und in PA-Datenbank stimmen nicht überein | W | ||
| 598 | Schiffsname ungültig | |||
| 620 | Schiffstypcode ungültig | B | ||
| 224 | IMDG-Codeseitennummer: ungültiges Format | E | ||
| 203 | Spediteur unbekannt | E | ||
| 599 | Staatszugehörigkeit des Schiffs ungültig oder nicht angegeben | B | E | W |
| 592 | Tatsächlicher Tiefgang des Schiffs an Bug und/oder Heck ungültig oder nicht angegeben | B | ||
| 220 | Technische Benennung der gefährlichen Güter nicht angegeben | E | ||
| 357 | Terminalcode ungültig | E | ||
| 614 | Tragfähigkeit des Schiffs ungültig oder nicht angegeben (oder Maßeinheit ungültig oder nicht angegeben) | B | ||
| 531 | Transportgenehmigung für Sprengstoffe nicht angegeben | E | ||
| 326 | Transportstufe ungültig oder nicht angegeben | B | E | W |
| 440 | Überschneidung der Anlaufdaten des Schiffes gefunden | B | ||
| 234 | Umschlag am angegebenen Liegeplatz/Warenlager nicht erlaubt | E | ||
| 305 | Umschlagsanweisung ungültig für Anmelder | E | ||
| 304 | Umschlagsanweisungscode ungültig | E | ||
| 555 | UN-Gefahrgutnummer (UNDG) ungültig | E | ||
| 227 | UN-Gefahrgutnummer oder IMDG-Codeseitennummer: nicht angegeben | E | ||
| 572 | UNLOCODE für Abfallentladehafen ungültig | W | ||
| 563 | UNLOCODE für Anlaufhafen ungültig | B | ||
| Codewert | Codebeschreibung - in der Antwort zu verwenden | BERMAN | ERINOT | WASDIS |
| 576 | UNLOCODE für Ausgangshafen ungültig | B | ||
| 577 | UNLOCODE für Bestimmungshafen ungültig | B | ||
| 574 | UNLOCODE für Ladehafen ungültig | E | ||
| 570 | UNLOCODE für Entladehafen ungültig | E | ||
| 565 | UNLOCODE für nächsten Anlaufhafen ungültig | B | ||
| 561 | UNLOCODE für Ort der letzten Abfallüberprüfung ungültig | W | ||
| 562 | UNLOCODE für Registrierort ungültig | B | ||
| 568 | UNLOCODE für Restabfall-Auffanghafen ungültig | W | ||
| 567 | UNLOCODE für vorherigen Anlaufhafen ungültig | B | ||
| 575 | UNLOCODE Vorlauf-Ladehafen ungültig | E | ||
| 153 | Verfügbarer Anlegeplatz unzureichend | B | ||
| 322 | Verkehrsträger nicht erlaubt (z.B. für anmeldenden Agenten) | E | ||
| 321 | Verkehrsträger ungültig oder nicht angegeben | B | E | W |
| 540 | Verlader nicht angegeben | E | ||
| 228 | Verpackungsart nicht angegeben oder ungültig | E | ||
| 115 | Vorherige Nachricht nicht erhalten | B | E | W |
| 475 | Vorherige Nachricht steht noch aus | B | D | W |
| 152 | Wassertiefe unzureichend | B | ||
| 425 | Zahl der Besatzungsmitglieder an Bord ungültig | B | ||
| 428 | Zahl der erforderlichen Lotsen ungültig | B | ||
| 429 | Zahl der erforderlichen Schleppbote ungültig | B | ||
| 426 | Zahl der Packstücke nicht angegeben | E | ||
| 427 | Zahl der Personen an Bord ungültig | B | ||
| 656 | Zu entladendes Abfallvolumen ungültig oder nicht angegeben (oder Maßeinheit ungültig oder nicht angegeben) | W | ||
| 657 | Zu erzeugendes Abfallvolumen ungültig oder nicht angegeben (oder Maßeinheit ungültig oder nicht angegeben) | W |
![]() |
weiter . | ![]() |
(Stand: 25.04.2022)
Alle vollständigen Texte in der aktuellen Fassung im Jahresabonnement
Nutzungsgebühr: ab 105.- € netto
(derzeit ca. 7200 Titel s.Übersicht - keine Unterteilung in Fachbereiche)
Die Zugangskennung wird kurzfristig übermittelt
? Fragen ?
Abonnentenzugang/Volltextversion