umwelt-online: ADR/RID Teil 2 Klassifizierung (15)

ADR/RID - Teil 2 Klassifizierung

Kapitel 2.3[ 18]
Prüfverfahren


zurück

2.3.0 Allgemeines

Sofern in Kapitel 2.2 oder in diesem Kapitel nichts anderes vorgeschrieben ist, entsprechen die für die Klassifizierung gefährlicher Güter verwendeten Prüfverfahren denen, die im Handbuch Prüfungen und Kriterien beschrieben sind.

2.3.1 Prüfung auf Ausschwitzen für Sprengstoffe des Typs A

2.3.1.1 UN 0081 Sprengstoffe Typ a müssen, wenn sie einen Gehalt an flüssigem Salpetersäureester von mehr als 40 % aufweisen, zusätzlich zu der im Handbuch Prüfungen und Kriterien erwähnten Prüfung noch der nachstehenden Prüfung auf Ausschwitzen genügen.

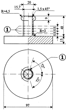
2.3.1.2 Der Apparat für die Prüfung der Sprengstoffe auf Ausschwitzen (Abbildungen 1 bis 3) besteht aus einem hohlen Bronzezylinder. Dieser Zylinder, der an einer Seite durch eine Platte aus dem gleichen Metall verschlossen ist, hat einen inneren Durchmesser von 15,7 mm und eine Tiefe von 40 mm. Er weist an der Wand 20 Löcher von je 0,5 mm Durchmesser (4 Reihen zu 5 Löchern) auf. Ein auf einer Länge von 48 mm zylindrisch gestalteter Bronzekolben, dessen Gesamtlänge 52 mm beträgt, kann in den senkrecht gestellten Zylinder hineingleiten; dieser Kolben, dessen Durchmesser 15,6 mm beträgt, wird mit einer Masse von 2220 g belastet, so dass ein Druck von 120 kPa (1,2 bar) auf den Zylinderboden ausgeübt wird.

2.3.1.3 Man bildet aus 5 Gramm bis 8 Gramm Sprengstoff einen kleinen Wulst von 30 mm Länge und 15 mm Durchmesser, den man mit ganz feiner Gaze umgibt und in den Zylinder bringt; dann setzt man den Kolben und die Belastungsmasse darauf, damit der Sprengstoff einem Druck von 120 kPa (1,2 bar) ausgesetzt wird.

Man notiert die Zeit, die es braucht, bis die ersten öligen Tröpfchen (Nitroglycerin) an der Außenseite der Löcher des Zylinders erscheinen.

2.3.1.4 Wenn bei einem bei 15 °C bis 25 °C durchgeführten Versuch die ersten Tröpfchen erst nach einem Zeitraum von mehr als fünf Minuten erscheinen, entspricht der Sprengstoff den Bedingungen.

Prüfung der Sprengstoffe auf Ausschwitzen

Abb. 1: Belastungskörper, glockenförmig; Masse 2220 g;
aufhängbar auf Bronzekolben
  Abb. 3: Hohler Bronzezylinder, einseitig
verschlossen Aufriss und Grundriss; Maße in mm
Abb. 2: Zylindrischer Bronzekolben; Maße in mm
zu Abbildungen 1 bis 3:
(1) 4 Reihen zu 5 Löchern mit einem Durchmesser von 0,5 mm
(2) Kupfer
(3) Bleiplatte mit zentrischem Konus an der Unterseite
(4) 4 Öffnungen, ca. 46 mm x 56 mm, gleichmäßig auf Umfang verteilt

2.3.2 Prüfungen bezüglich der nitrierten Cellulosemischungen der Klasse 4.1

2.3.2.1 Nitrocellulose darf während eines halbstündigen Erhitzens bei 132 °C keine sichtbaren gelbbraunen nitrosen Dämpfe (nitrose Gase) abgeben. Die Entzündungstemperatur muss über 180 °C liegen. Siehe Unterabschnitte 2.3.2.3 bis 2.3.2.8, 2.3.2.9 a) und 2.3.2.10.

2.3.2.2 3 g der plastifizierten Nitrocellulose dürfen während eines einstündigen Erhitzens bei 132 °C keine sichtbaren gelbbraunen nitrosen Dämpfe (nitrose Gase) abgeben. Die Entzündungstemperatur muss über 170 °C liegen. Siehe Unterabschnitte 2.3.2.3 bis 2.3.2.8, 2.3.2.9 b) und 2.3.2.10.

2.3.2.3 Die nachstehend angegebenen Prüfverfahren sind anzuwenden, wenn über die Zulässigkeit der[Straßenbeförderung] {Eisenbahnbeförderung}der Stoffe Meinungsverschiedenheiten entstehen.

2.3.2.4 Wenn andere Verfahren zur Prüfung der in diesem Abschnitt oben angegebenen Beständigkeitsbedingungen gewählt werden, müssen diese zu der gleichen Beurteilung führen wie die nachstehend angegebenen Verfahren.

2.3.2.5 Bei der nachstehend beschriebenen Wärmebeständigkeitsprüfung darf die Temperatur im Trockenschrank, in dem sich das Muster zur Prüfung befindet, nicht mehr als 2 °C von der vorgeschriebenen Temperatur abweichen; die Prüfzeit muss bei einer Prüfdauer von 30 oder 60 Minuten mit einer Abweichung von höchstens 2 Minuten eingehalten werden. Der Trockenschrank muss so beschaffen sein, dass nach Einsetzen des Musters die Temperatur die erforderliche Höhe in höchstens 5 Minuten erreicht.

2.3.2.6 Vor den Prüfungen nach den Unterabschnitten 2.3.2.9 und 2.3.2.10 müssen die Proben während mindestens 15 Stunden in einem mit geschmolzenem und gekörntem Chlorcalcium beschickten Vakuum-Exsikkator bei Raumtemperatur getrocknet werden, wobei die Probe in dünner Schicht ausgelegt wird; zu diesem Zwecke müssen die Proben, die weder pulverförmig noch faserig sind, entweder zu Stücken mit kleinen Abmessungen zerbrochen, geraspelt oder geschnitten werden. Der Druck muss im Exsikkator unter 6,5 kPa (0,065 bar) gehalten werden.

2.3.2.7

umwelt-online - Demo-Version


(Stand: 14.01.2021)

Alle vollständigen Texte in der aktuellen Fassung im Jahresabonnement
Nutzungsgebühr: ab 105.- € netto

(derzeit ca. 7200 Titel s.Übersicht - keine Unterteilung in Fachbereiche)

Preise & Bestellung

Die Zugangskennung wird kurzfristig übermittelt

? Fragen ?
Abonnentenzugang/Volltextversion