umwelt-online: BGV D3 - Wärmeübertragungsanlagen mit organischen Wärmeträgern BGV (3)
zurück

3.2.8 Ausdehnungsraum, Absicherung gegen Überdruck für Wärmeträger, die in der flüssigen Phase betrieben werden

Die Ausdehnungsräume müssen so ausgelegt sein, daß sie mindestens die 1,3fache Volumenzunahme des Füllvolumens zwischen der Fülltemperatur und der zulässigen Betriebstemperatur oberhalb des Mindestfüllstandes aufnehmen können.

3.2.8.1 Bei Ausführungen nach den Bildern 1 und 2 ist der Ausdehnungsraum durch eine ausreichende Öffnung mit der Atmosphäre zu verbinden, damit keine gefährliche Druckdifferenz zwischen Ausdehnungsraum und Atmosphäre entstehen kann. Dies ist gewährleistet, wenn der Querschnitt dieser Öffnung mindestens den Anforderungen der Tabelle 1 entspricht (siehe Erläuterungen).

3.2.8.2 Bei Ausführungen nach den Bildern 3 und 4 muß der Ausdehnungsraum mit einer zuverlässigen Sicherheitseinrichtung gegen Drucküberschreitung (z.B. Sicherheitsventil, Standrohr) ausgerüstet sein.

Standrohre sind zulässig, wenn der maximale Gasüberdruck im Ausdehnungsraum 0,1 bar nicht übersteigt.

Hinsichtlich der Begriffe für Sicherheitsventile siehe DIN 3320 Teil 1.

Der rechnerische Nachweis für die ausreichende Bemessung der Sicherheitseinrichtung (z.B. nach AD-Merkblatt a 2) ist vom Ersteller der Anlage zu führen,

3.2.8.3 Überlandleitungen nach Abschnitt 3.2.8.1 und Abblaseleitungen von Sicherheitseinrichtungen an Ausdehnungsräumen von Anlagen nach Abschnitt 3.2.8.2 sind an den Sammelbehälter (siehe Abschnitt 3.2.10) - falls ein solcher vorhanden ist - oder ein ausreichend bemessenes offenes Gefäß (siehe Abschnitt 3.2.11.7) anzuschließen.

Wird die Sicherheitseinrichtung gegen Drucküberschreitung bei Anlagen nach Bild 3 statt am Ausdehnungsbehälter am Sammelbehälter angebracht, darf die Verbindungsleitung vom Ausdehnungsraum zum Sammelbehälter nicht absperrbar sein und muß die gleiche Nennweite wie in der Tabelle 1 haben.

3.2.8.4 Alle vom Ausdehnungsraum für sich absperrbaren Anlagenteile wie z.B. Erhitzer, Rohrleitungen, Verbraucher, in denen sich der Wärmeträger durch äußere Wärmezufuhr ausdehnen kann, müssen gegen den dadurch entstehenden unzulässigen Druck mit einer zuverlässigen 2 Sicherheitseinrichtung versehen werden.

3.2.8.5 Anlagen mit Ausdehnungsbehältern müssen mindestens mit einer Ausdehnungsleitung zum Ausdehnungsbehälter ausgerüstet sein.

Die Ausdehnungsleitungen müssen in der Lage sein, einen Druckanstieg von mehr als 10 % über den zulässigen Betriebsüberdruck in der Anlage zu verhindern. Sie müssen entsprechend der Leistung der Erhitzer, mindestens jedoch nach der Tabelle 1, bemessen sein.

Die Ausdehnungsleitung ist mit möglichst geringer seitlicher Auslage stetig steigend zu verlegen. Der Ausdehnungsbehälter ist jedoch nicht direkt über der Feuerung anzuordnen, sofern nicht durch andere Maßnahmen verhindert wird, daß eventuell austretender Wärmeträger auf den Erhitzer gelangen kann (siehe Erläuterungen).

Bei Anlagen, die gegen Überdruck nur am Ausdehungsbehälter abgesichert sind, darf die Ausdehnungsleitung nicht absperrbar sein, keine Querschnittsverengung aufweisen und muß mit stetiger Steigung zum Ausdehnungsbehälter geführt sein.

Tabelle 1. Maße für Ausdehnungs- und Überlaufleitungen sowie Entleerungs- und Entlüftungsleitungen in Abhängigkeit von der Leistung des Erhitzers

Bis zu einer Leistung des Erhitzers in kW Ausdehnungs- und Überlaufleitungen Nennweite DN Entleerungs- und Lüftungsleitungen Nennweite DN
25 15 20
100 20 25
600 25 32
900 32 40
1200 40 50
2400 50 65
6000 65 80
12000 80 100
24000 100 150
35000 150 200

Für die Aufnahme des gesamten Ausdehnungsvolumens kann an die Stelle eines großen, hochfliegenden Ausdehnungsbehälters ein kleines Gefäß installiert werden, welches mit einem tiefer aufgestellten Gefäß unabsehbar verbunden ist.

Der Flüssigkeitsstand im hochfliegenden Ausdehnungsbehälter muß in diesem Fall durch einen selbsttätig wirkenden Regler mit Hilfe einer Nachfüllpumpe eingehalten werden. Die Überlaufleitung zwischen den beiden Gefäßen ist wie die Sicherheitsausdehnungs- und Überlaufleitung der Anlage auszuführen.

Um das Nachströmen von Wärmeträger aus hochliegenden Ausdehnungsbehältern mit einem Gesamtinhalt von mehr als 1000 Liter bei Anlagenstörungen zu vermeiden, sind entsprechende Maßnahmen nach den Bildern 5 oder 6 vorzusehen.

Schnellabsperreinrichtungen nach Bild 5 müssen Einrichtungen enthalten, die beim Schließen die Beheizung abschaltet.

Schnellablaßeinrichtungen zu einem tiefliegenden Sammelbehälter nach Bild 6 müssen von einem sicheren Standort bedient werden können. Der Durchmesser der Entleerungsleitung ist nach der Tabelle 1 auszuführen. Sie soll möglichst kurz mit stetigem Gefälle zum Sammelbehälter geführt werden. In die Leitung ist eine Schnellablaßeinrichtung einzubauen, die bei Betätigung die Feuerung und die Umwälzpumpe abschaltet.

Wärmeträger sind vor Oxidation zu schützen (z.B. durch Aufbringen eines Inertgaspolsters).

Bei Anlagen mit einer Inertgasüberlagerung muß eine ständige Gasversorgung sichergestellt sein. Der Druck im Ausdehnungsraum muß vom Bedienungsstand der Anlage aus erkennbar sein.

Flüssigkeitsstandanzeiger mit Glasrohren, Scheiben-Schaugläsern (ausgenommen gekennzeichnete, lange Schauglasplatten nach DIN 7081), brennbaren oder nicht wärmebeständigen Bauteilen dürfen nicht verwendet werden. Die Armatur muß vom Hersteller für den Anwendungsbereich, d. h. für die höchste Wärmeträgertemperatur im Erhitzer, als geeignet bezeichnet sein. Bei Anlagen mit offener Verbindung zur Atmosphäre gelten als Flüssigkeitsstandprüfmöglichkeit absperrbare Prüfleitungen In Höhe des niedrigsten Flüssigkeitsstandes und Peilstäbe.

Am Ausdehnungsraum ist ein zuverlässiger 2 Begrenzer anzubringen, der bei Unterschreiten des niedrigsten zulässigen Flüssigkeitsstandes die Beheizung selbständig abschaltet, verriegelt und ein optisches oder akustisches Warnsignal auslöst.

3.2.9 Ausdehnungsraume für Anlagen, die mit Wärmeträger in der dampfförmigen Phase betrieben werden

Die Bemessung der Ausdehnungsräume in Anlagen für dampfförmige Wärmeträger unterliegt anderen Grundsätzen als die Bemessung der Ausdehnungsräume in Anlagen mit flüssigem Wärmeträger. Die Größe des Ausdehnungsraumes wird vom erforderlichen Ausdampfvolumen bestimmt. Der Ausdehungsraum dient bei diesen Anlagen im allgemeinen zur Trennung der dampfförmigen von der flüssigen Phase des Wärmeträgers.

Der Ausdehungsraum kann Teil des Erhitzers sein, oder er kann getrennt vom Erhitzer installiert werden.

Die sicherheitstechnische Ausrüstung ist entsprechend Abschnitt 3.2.11.10 auszuführen.

3.2.10 Sammelbehälter

Anlagen mit einem zulässigen Füllvolumen von mehr als 1000 Liter müssen für die Entleerung mit einem Sammelbehälter ausgerüstet sein (siehe UVV BGV D3). Die Sammelbehälter müssen so ausgelegt sein, daß mindestens das Volumen des größten absperrbaren Anlagenteils aufgenommen werden kann. Die Sammelbehälter müssen möglichst an der tiefsten Stelle der Anlage installiert und mit Füllstandsanzeige oder Füllstandsprüfmöglichkeit, Ablaß- und Entlüftungseinrichtung ausgerüstet sein.

Bei nicht an tiefster Stelle der Anlage angeordneten Sammelbehältern sind geeignete Einrichtungen zur Entleerung, auch der tiefgelegenen Anlagenteilen, vorzusehen.

Die Sammelbehälter sind, wenn erforderlich, mit Aufheizvorrichtungen zu versehen, falls ein Erstarren des Wärmeträgers zu erwarten ist.

Bei Anlagen, in denen der Wärmeträger oberhalb seines Siedebeginns bei Atmosphärendruck erhitzt wird, sind immer Sammelbehälter vorzusehen. An den Entlüftungseinrichtungen sind austretende Dämpfe gefahrlos abzuführen, gegebenenfalls mit Kondensator.

Bei Anlagen mit geringem Füllvolumen kann der Erhitzer auch derart ausgebildet sein, daß er sowohl die Funktion des Ausdehnungsraumes als auch die des Sammelbehälters übernehmen kann.

3.2.11 Ausrüstung

3.2.11.1 Erhitzer, Behälter und Wärmeverbraucher, die der DruckbehV unterliegen, sind entsprechend der TRB der Reihe 401 bis 404 auszurüsten und zu kennzeichnen.

Die auf den Fabrikschildern der einzelnen Druckbehälter angegebenen zulässigen Betriebsüberdrücke richten sich nach den in den zugehörigen Anlagenteilen zulässigen Überdrücken und nicht nach dem Bemessungsdruck entsprechend Abschnitt 3.2.1.

Behälter, die nicht unter den Geltungsbereich der TRB fallen, weil sie mit der Atmosphäre in offener Verbindung stehen, z.B. Ausdehnungsbehälter und Sammelbehälter, erhalten ein Herstellerschild ohne Angabe eines zulässigen Betriebsüberdruckes.

3.2.11.2 In die Vorlaufleitung ist ein Temperaturmeßgerät und in die Rücklaufleitung ein Druckmeßgerät einzubauen.

Bei geschlossenen Anlagen ist am Ausdehnungsraum ein zuverlässiger  2 Druckbegrenzer einzubauen, der beim Ansprechen die Beheizung abschaltet, verriegelt und ein optisches oder akustisches Warnsignal auslöst. Der eingestellte Druck muß kleiner als der Ansprechdruck des Sicherheitsventils sein.

3.2.11.3 Die elektrischen Einrichtungen der Begrenzer sowie diesen zugeordnete Hilfsstromkreise dürfen nicht nach dem Arbeitsstromprinzip geschaltet sein, es sei denn in Verbindung mit Ambivalenzschaltung. Pneumatische oder hydraulische dem Begrenzer nachgeschaltete Steuerkreise müssen so ausgeführt sein, daß auch bei Ausfall der Steuerenergie (Leitungsbruch) die Abschaltung und Verriegelung sichergestellt sind. Die Begrenzer müssen bei Überschreiten des zulässigen Grenzwertes die Beheizung abschalten und verriegeln sowie zusätzlich ein optisches oder akustisches Warnsignal auslösen.

Erhitzer, in denen eine unzulässige Wärmeträgertemperatur auftreten kann, sind in der Nähe des Vorlaufstutzens oder im Vorlauf am Erhitzeraustritt mit einem zuverlässigen 2 Temperaturregler und einem zuverlässigen 2 Sicherheitstemperaturbegrenzer nach DIN 3440 auszurüsten- Regler und Begrenzer müssen voneinander unabhängige Geber haben (siehe Erläuterungen). Der Geber kann zur Regelung von Einzel-Wärmeverbrauchern auch an anderer Stelle eingebaut werden.

3.2.11.4 Bei Zwanglauf-Erhitzern, bei denen durch Ausfall der Pumpe eine unzulässige Wärmeträgertemperatur auftreten kann, müssen zwei Pumpen, davon eine als Reservepumpe, mit ausreichender Leistung vorhanden sein. Für den Antrieb der beiden Pumpen müssen zwei voneinander unabhängige Energiequellen zur Verfügung stehen. Weiterhin müssen die Pumpen bei jeder Abschaltung der Beheizung so lange nachlaufen, bis keine Gefahr einer unzulässigen Erwärmung des Wärmeträgers besteht. Ausgenommen, wenn die Schnellablaßeinrichtung nach Abschnitt 3.2.&5 betätigt wird.

Es genügen eine Pumpe und eine Energiequelle, wenn bei Ausfall der Pumpe keine unzulässige Temperaturerhöhung des Wärmeträgers im Erhitzer (z.B. durch weitgehenden Verzicht auf wärmespeichernde Ausmauerung) auftreten kann. Die Pumpe muß in jedem Fall so geschaltet sein, daß bei ihrem Stillstand die Beheizung abgeschaltet und verriegelt wird.

Vor den Pumpen sind Schmutzfänger mit auswechselbarem Einsatz oder umschaltbare Schmutzfänger einzubauen. Falls mehrere Pumpen eine gemeinsame Saugleitung haben, genügt ein Schmutzfänger in dieser Leitung.

3.2.11.5 Bei Zwanglaufanlagen, bei denen durch verminderte Strömung eine unzulässige Wärmeträgertemperatur auftreten kann, ist eine zuverlässige 2 Strömungssicherung einzubauen, die bei Unterschreiten des Mindest-Durchflusses durch den Erhitzer die Beheizung abschaltet, verriegelt sowie zusätzlich ein optisches oder akustisches Warnsignal auslöst (siehe UVV BGV D3).

Der Volumenstrom bzw. die höchste Filmtemperatur muß bei einem Erhitzer bis zu einer Leistung von 50 kW überwacht, darüber gemessen und angezeigt werden (siehe Erläuterungen). Bei Inbetriebnahme darf sich die Beheizung erst einschalten lassen, nachdem die Umwälzpumpe in Betrieb gesetzt wurde.

Bei Kaltstart darf die Strömungssicherung überbrückt werden, bis der Wärmeträger eine Viskosität erreicht hat, die der Einstellung der Strömungssicherung entspricht. Eine Überbrückung darf nur mittels eines zusätzlichen, zuverlässigen 2 Begrenzers oder eines Bedienungselementes ohne Selbsthaltung geschehen. Die regelbaren Feuerungen dürfen dabei nur in Kleinlaststellung betrieben werden.

Gegebenenfalls ist der Einbau einer absperrbaren Kurzschlußleitung zwischen Vor- und Rücklauf des Erhitzers zweckmäßig, um die Kaltstartzeit am Erhitzer zu verkürzen.

3.2.11.6 Laut UVV BGV D3 müssen, um den Austritt größerer Mengen des organischen Wärmeträgers zu verhindern, bei Anlagen, in denen sich mehr als 5 t Flüssigkeit befinden, zusätzlich in die Vor- und Rücklaufleitungen Absperreinrichtungen eingebaut werden, die von sicherer Stelle aus bedienbar sein müssen (siehe auch UVV BGV D3 ).

Es empfiehlt sich, je nach Größe und Ausführung der Anlage weitere Sicherheitsabsperreinrichtungen vorzusehen (siehe Erläuterungen).

3.2.11.7 Behälter mit offener Verbindung zur Atmosphäre sind mit Lüftungsleitungen nach Tabelle 1 auszurüsten. Aus den Lüftungsleitungen austretende Dämpfe sind gefahrlos abzuführen. Bei diesen Behältern ist durch regelmäßige Kontrolle dafür Sorge zu tragen, daß kein Wasser vorhanden ist.

3.2.11.8 Es muß sichergestellt sein, daß in Abhängigkeit von den betrieblichen und sicherheitstechnischen Erfordernissen der Wärmeträger genügend dünnflüssig ist (z.B. durch Begleitheizung).

3.2.11.9 Wärmeverbraucher, die mittels Wärmeträger erhitzt werden (z.B. Gegenstromapparate, Verdampfer, Lufterhitzer) müssen so ausgeführt sein (z.B. mittels eingeschweißter Rohre in Rohrplatten), daß weder Wärmeträger in das Produkt noch umgekehrt das Produkt in den Wärmeträger eintreten kann.

Werden Produkte aufgeheizt, die korrodierend auf die Heizfläche wirken, so sind Korrosionsschutzmaßnahmen zu treffen.

3.2.11.10 Ausrüstung von Ausdehnungsräumen, Sammelbehältern und Erhitzern in Anlagen mit dampfförmigem Wärmeträger

Die Anforderungen an die Ausrüstung derartiger Anlagenteile gehen aus der TRB Reihe 400 hervor; dazu gehören:

  1. Druckwarneinrichtungen
  2. Sicherheitseinrichtungen gegen Drucküberschreitung
  3. Druckmeßeinrichtungen
  4. Sicherheitseinrichtungen gegen Temperaturüberschreitung (Temperaturbegrenzer)
  5. Flüssigkeitsstandanzeiger
  6. Einrichtungen zum Nachspeisen von Wärmeträgerflüssigkeit
  7. Einrichtungen für die Absicherung gegen minimalen Flüssigkeitsstand2

Anlagen, bei denen die Rückspeisung des Kondensates nicht direkt durch eigenes Gefälle in den Erhitzer erfolgt, sondern in einen Kondensattank, sind mit Speisepumpen auszurüsten.

Bei Ansprechen des Sicherheitsventiles tritt dampfförmiger Wärmeträger aus. Dieser ist über einen Kondensator zu verflüssigen und soweit abzukühlen, daß er gefahrlos in den Sammelbehälter geführt werden kann. Der Kondensator muß derartig bemessen sein, daß er die volle durch das Sicherheitsventil austretende Wärmeträgermenge kondensieren kann.

3.2.12 Elektrische Einrichtung

3.2.12.1 Elektrische Anlagen in Betriebsstätten, in denen Erhitzer, Sammelbehälter, Pumpen oder andere Maschinen und Apparate mit Wärmeträger aufgestellt sind, müssen den Bestimmungen nach Normen der Reihe DIN VDE 0100 entsprechen (siehe auch UVV BGV D3 , § 11).

3.2.12.2 Die elektrischen Betriebsmittel, wie Leitungen, Schaltgeräte und dergleichen, sind im Gefahrenbereich, z.B. in der Nähe von Flanschverbindungen, so zu verlegen, daß sie gegen die Einwirkungen des eventuell austretenden Wärmeträgers geschützt sind, z.B. durch entsprechende Abdeckung, Verlegung unter Putz (siehe auch UVV BGV D3 , § 11).

3.2.12.3 Elektrische Begleitheizungen sind so zu bemessen und zu verlegen, daß keine Entzündung des Wärmeträgers möglich ist. Bei Erreichen der vorgesehenen Temperatur müssen sie selbsttätig abschalten.

Die elektrischen Begleitheizungen sind so zu verlegen, daß sie gegen äußere Einwirkung geschützt sind (siehe auch UVV BGV D3 , § 11).

3.2.12.4 An einer leicht zugänglichen und nicht gefährdeten Stelle ist ein Gefahrenschalter für solche elektrischen Betriebsmittel einschließlich der Beheizung anzubringen, deren Weiterbetrieb bei Störungen zu Gefahren Anlaß gibt (siehe auch UVV BGV D3 , § 11).

Die hiernach weiter zu betreibenden Betriebsmittel, z.B. Fluchtwegbeleuchtung, müssen explosionsgeschützt sein.

3.3 Aufstellung der Erhitzer

3.3.1 Allgemeines

Für ortsfest benutzte Erhitzer sind je nach baurechtlichem Genehmigungsverfahren in den einzelnen Bundesländern - in Abhängigkeit von der Gesamt-Nennwärmeleistung - die folgenden Aufstellungsregeln zu beachten:

Eine Aufstellung unter oder über Wohnräumen ist nicht zulässig.

Bei Verfeuerung von festen, flüssigen oder gasförmigen Brennstoffen ist zusätzlich zum bauaufsichtlichen Genehmigungsverfahren in Abhängigkeit von der Feuerungswärmeleistung eine immissionsschutzrechtliche Genehmigung erforderlich, sofern die 4. BImSchV zur Anwendung kommt.

Die Erhitzer im Arbeitsraum müssen so aufgestellt sein, daß auslaufender Wärmeträger gefahrlos aufgefangen und abgeführt werden kann.

Kann die Bildung einer explosionsfähigen Atmosphäre im Aufstellraum nicht ausgeschlossen werden, sind Maßnahmen nach Abs. 2, § 5 UVV BGV D3 zu ergreifen (siehe auch Erläuterungen).

Ortveränderliche elektrisch beheizte Wärmeübertragungsanlagen, die nach ihrem Verwendungszweck nicht dazu bestimmt sind, überwiegend ortsfest benutzt zu werden, gelten nicht als bauliche Anlagen und unterliegen keinem baurechtlichem Genehmigungsverfahren.

3.3.2 Aufstellung in Heizräumen

Heizräume müssen den bauaufsichtlichen Anforderungen entsprechen.

Die Feuerungsverordnungen (FeuVO) der einzelnen Bundesländer sind zu beachten. Heizräume feuerbeheizter Erhitzer müssen während des Betriebes ständig be- und entlüftet werden (siehe Erläuterungen).

Gemeinsame Aufstellung von Erhitzern und Behältern in einem Raum ist unbedenklich.

Heizräume müssen so ausgeführt sein, daß austretender Wärmeträger gefahrlos aufgefangen wird. Fußbodenabläufe müsse eine Absperreinrichtung haben. Im Aufstellraum muß ein dauerhaftes Schild mit folgender Aufschrift angebracht sein:

Fußbodenablauf stets geschlossen halten.

Nur zum Wasserablaß öffnen!

Für das gefahrlose Ableiten austretender Wärmeträger haben sich Auffangwannen bewährt.

3.3.4 Aufstellung im Freien

Für Erhitzer im Freien gelten die Richtlinien für die Aufstellung von Feuerstätten mit einer Gesamtnennwärmeleistung von mehr als 50 kW in anderen Räumen als Heizräumen sinngemäß.

3.4 Berührungsschutz und Brandschutz

3.4.1 Berührungsschutz

Teile von Wärmeübertragungsanlagen mit einer höheren Oberflächentemperatur

als 110 °C müssen einen Berührungsschutz aus nichtbrennbaren Baustoffen haben, wenn die Gefahr einer unbeabsichtigten Berührung besteht. Der Berührungsschutz muß unverrückbar befestigt und so ausgebildet sein, daß Gegenstände auf ihm nicht abgelegt werden können.

3.4.2 Brandschutz

In der Nähe von Erhitzern sind Feuerlöscher nach DIN 14406 Teil 1, Brandklasse B, in ausreichender Zahl bereitzuhalten.

Im Bereich von Erhitzern, Behältern, Pumpen und Wärmeverbrauchern dürfen selbsttätige mit Wasser betriebene Feuerlöscheinrichtungen (z.B. Feuerlöscheinrichtungen mit über die Fläche verteilten Sprühdüsen) nur so angebracht sein, daß brennender Wärmeträger nicht von Löschwasser getroffen wird. Im Bereich der Wärmeübertragungsanlagen müssen dauerhafte, leicht sichtbare Schilder mit folgender Aufschrift angebracht sein:

Achtung !
Brennenden Wärmeträger nicht mit Wasser löschen!

3.4.3 Gefahrlose Abführung niedrig siedender Bestandteile

Wenn niedrig siedende Bestandteile des Wärmeträgers in gefahrdrohender Menge auftreten können, sind Maßnahmen (siehe z.B. Maßnahmen, dargestellt in den Bildern 1 bis 4; oder Abführung ins Freie) zu ergreifen, die entweder eine gefahrlose Abführung derselben ermöglichen oder eine Inertisierung des Ausdehnungsraumes vorsehen. . . .

6 Betriebsanleitung

Der Hersteller hat eine Betriebsanleitung nach DIN V 8418 für die WT-Anlage mitzuliefern.

Die Betriebsanleitung soll unter anderem enthalten:

  1. Name und Wohnort des Herstellers der Anlage,
  2. Name, Wohnort und Telefonnummer des Kundendienstes,
  3. Handelsname und sicherheitstechnische Kenndaten des Wärmeträgers und die für den normalen Betrieb erforderliche Füllmenge,
  4. Anleitung für das Befüllen, An- und Abstellen der Anlage,
  5. Anleitung über das Außerbetriebsetzen in Notfällen.

Nach UVV VBG 64 muß der Betreiber die Betriebsanweisung unter Berücksichtigung der Betriebsanleitung nach dieser Norm erstellen.

7 Wartung und Instandsetzung

7.1 Regel- und Sicherheitseinrichtungen werden auf ihre Wirksamkeit geprüft (siehe auch VDI-Richtlinien 3033, Tafel 1).

7.2 Reparaturen an der Wärmeübertragungsanlage sowie das Füllen, Nachfüllen und Probennehmen von Wärmeträger dürfen nur von fachlich entsprechend ausgebildeten Personen vorgenommen werden (Maßnahmen bei Installations- und Instandsetzungsarbeiten siehe insbesondere Abschnitt 5 der TRB 700).

7.3 Aus der Anlage ausgeflossener Wärmeträger darf nur dann wieder eingefüllt werden, nachdem die einwandfreie Gebrauchstauglichkeit des Wärmeträgers festgestellt worden ist.

7.4 Schweißarbeiten dürfen an dem Anlagenteil nur dann durchgeführt werden, wenn zündfähige Dampf/Luftgemische durch Spülen mit Inertgas entfernt worden sind, und wenn dieser Spülvorgang während der Arbeit aufrechterhalten wird (siehe UVV "Schweißen, Schneiden und verwandte Verfahren" (BGV D1)).

7.5 Eine Durchtränkung (Dochtwirkung) der Wärmedämmung durch den Wärmeträger führt zu einer erhöhten Brandgefahr, das ist bei der Ausführung der Wärmedämmung zu berücksichtigen. Durchtränktes Dämmaterial darf nicht wiederverwendet werden.

.

Sinnbildliche Darstellungen von Ausführungsarten von Wärmeträgeranlagen
(Beispielsammlung ohne Anspruch auf Vollständigkeit) 
Anhang A

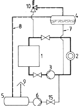
Bild A.1: Sinnbildliche Darstellung einer Anlage mit offener Verbindung des Ausdehnungsraumes zur Atmosphäre Bild A.2: Sinnbildliche Darstellung einer Anlage mit offener Verbindung des Ausdehnungsraumes zur Atmosphäre, jedoch mit absperrbarem Erhitzer
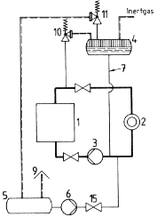
Bild A.3: Sinnbildliche Darstellung einer Anlage mit Inertgasabdeckung des Ausdehnungsraumes und des Sammelbehälters Bild A.4: Sinnbildliche Darstellung einer Anlage mit Inertgasabdeckung des Ausdehnungsraumes und absperrbarem Erhitzer (siehe Erläuterungen Nr. 10)
Bild A.5:  Sicherheitsschaltung für Anlagen mit einem hochliegenden Ausdehnungsbehälter von mehr als 1000 l Gesamtinhalt mittels Absperrmöglichkeit, die im Gefahrfall zu schließen ist (14). Ausdehnungsleitung (7) endet hierbei über dem höchstmöglichen Füllstand im Ausdehnungsbehälter (4).(Grundanlage nach Bild A1) Bild A.6 Sicherheitsschaltung für Anlagen mit einem hochliegenden Ausdehungsbehälter von mehr als 1000 l Gesamtinhalt mittels Schnellablaßeinrichtung, die im Gefahrfall zu öffnen ist (12). Schnellablaß (13) (Grundanlage nach Bild A.1)
Bild A.7 Sinnbildliche Darstellung von Anlagen, in denen der Wärmeträger über den Siedebeginn bei Atmosphärendruck erhitzt wird
Bild A.7 a) Anlage mit Flüssigkeitsumlauf Bild A.7 b) Anlage mit Naturumlauf
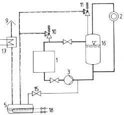
Bild 7 c) Im Zwanglauf erhitzer Wärmeträger mit Dampferzeugung im Flashtank. Beheizung des Verbrauchers im Naturumlauf

Legende zu den Bildern A.1 bis A.7

  1. Erhitzer (siehe Abschnitte 3.2.2., 3.2.3 und 3.2.11.10)
  2. Wärmeverbraucher (siehe Abschnitte 3.2.1 und 3.2.11.9)
  3. Umwälzpumpe (siehe Abschnitte 3.2.4 und 3.2.11.4)
  4. Ausdehnungsbehälter (siehe Abschnitt 3.2.8)
  5. Sammelbehälter (siehe Abschnitt 3.2.10 und 3.2.11.10)
  6. Füll- und Entleerungspumpe
  7. Ausdehnungsleitung (siehe Abschnitt 3.2.8.5)
  8. Überlaufleitung (siehe Abschnitt 3.2.8.3)
  9. Lüftung ins Freie (siehe Abschnitt 3.2.11.7)
  10. Sicherheitsventil (siehe Abschnitt 3.2.8.4 und 3.2.11.10)
  11. Sicherheitsventil (siehe Abschnitt 3.2.8.2 und 3.2.11.10)
  12. Schnellablaßeinrichtung (siehe Abschnitt 3.2.8.5)
  13. Schnellablaßleitung (Nennweite siehe Tabelle 1)
  14. Absperrmöglichkeit (siehe Abschnitt 3.2.8.5)
  15. Entleerungsventil
  16. Flashtank (siehe Abschnitt 32.5)
  17. Kühler (siehe Abschnitt 3.2.11.10)
  18. Beheizung (siehe Abschnitt 3.2.11.8) 

 

.

Beschreibung zum Antrag zur Errichtung und zum Betrieb einer Wärmeübertragungsanlage nach DIN 4754  Anhang C

Antragsteller: (Name, Firma und Wohnsitz)

Betreiber: (Name, Firma und Wohnsitz)

Aufstellungsort: (genaue Ortsbezeichnung, Straße und Haus-Nr.)

Ersteller der Anlage: (Name, Firma und Wohnsitz)

Gesamte Wärmeleistung der Anlage  [kW]:

Anzahl der Erhitzer:

C.1 Angaben auf dem Fabrikschild des Erhitzers:

Hersteller/Lieferer:
Fabriknummer:
Baujahr:
zul. Betriebsüberdruck [bar]:
zul. Betriebstemperatur: [°C]:
Inhalt [Liter]:
Leistung [kW]:
Mindestvolumenstrom [m3/h]:
Bauteilkennzeichen:

C.2 Angaben auf dem Fabrikschild des Ausdehnungsgefäßes:

Hersteller/Lieferer:
Fabriknummer:
Baujahr:
zul. Betriebsüberdruck [bar]:
zul. Betriebstemperatur [°C]:
Inhalt [Liter]:
Bauteilkennzeichen:

C.3 Angaben auf dem Fabrikschild des Sammelbehälters:

Hersteller/Lieferer:
Fabriknummer:
Baujahr:
zul. Betriebsüberdruck [bar]:
zul. Betriebstemperatur [°C]:
Inhalt [Liter]:
Bauteilkennzeichen:

C.4 Angaben auf dem Fabrikschild der Wärmeverbraucher (Wärmeträgerseite):

Benennung:
Hersteller/Lieferer:
Fabriknummer:
Baujahr:
zul. Betriebsüberdruck [bar]:
zul. Betriebstemperatur [°C]:
Inhalt [Liter]:
Bauteilkennzeichen:

Benennung:
Hersteller/Lieferer:
Fabriknummer:
Baujahr:
zul. Betriebsüberdruck [bar]:
zul. Betriebstemperatur [°C]:
Inhalt [Liter]:
Bauteilkennzeichen:

Benennung:
Hersteller/Lieferer:
Fabriknummer:
Baujahr:
zul. Betriebsüberdruck [bar]:
zul. Betriebstemperatur [°C]:
Inhalt [Liter]:
Bauteilkennzeichen:

Benennung:
Hersteller/Lieferer:
Fabriknummer:
Baujahr:
zul. Betriebsüberdruck [bar]:
zul. Betriebstemperatur [°C]:
Inhalt [Liter]:
Bauteilkennzeichen:

Benennung:
Hersteller/Lieferer:
Fabriknummer:
Baujahr:
zul. Betriebsüberdruck [bar]:
zul. Betriebstemperatur [°C]:
Inhalt [Liter]:
Bauteilkennzeichen:

C.5 Ausrüstung

C.5.1 Angaben auf dem Anlagenschild:

Ersteller der Anlage:
Hersteller oder Lieferer des Wärmeträgers:
Bezeichnung des Wärmeträgers:
zul. Vorlauftemperatur des Wärmeträgers [°C]:
Füllvolumen [Liter]

C.5.2 Sicherheitstemperaturbegrenzer (STB):

Anzahl:
Hersteller:
Abschalttemperatur [°C]:
Bauteilkennzeichen:

C.5.3 Rauchgastemperaturbegrenzer (STB):

Anzahl:
Hersteller:
Abschalttemperatur [°C]:
Bauteilkennzeichen:

C.5.4 Strömungssicherung:

Anzahl:
Bauart**):
Hersteller:
Mindestvolumenstrom, abgesichert bei [m3/h bzw. bar] ***):
Bauteilkennzeichen:

C.5.5 Flüssigkeitstandbegrenzer (Ausdehnungsgefäß):

Hersteller:
Bauteilkennzeichen:

C.5.6 Sicherheitsventil:

1 2 3 4 5 6 7
Anzahl Hersteller Bauteil-
kenn- zeichen
a) Bauart
b) Art der Belastung
c) Gehäusewerkstoff
 (Normbezeichnung)
a) Nennweite

b) Kleinster Innen-
durchmesser am Sitz, in mm

c) Engster freier Strömungsquerschnitt, in mm2

d) α/1,1

Einbauort Einstell-
über-
druck

bar

             

C.5.7 Maximaldruckbegrenzer für geschlossene Anlagen:

Hersteller:
Einstellüberdruck [bar]:
Einbauort:
Bauteilkennzeichen:

C.5.8 Sichertheitsschaltung für Anlagen mit hochliegendem Ausdehnungsgefäß (Inhalt > 1000 Liter):

Ausführung nach Bild 5 oder 6****) der DIN 4754:
Hersteller:
Gehäusewerkstoff:
Nenndruck (PN):
Nennweite (DN):

C.5.9 Angaben über die Art der

Beheizung:
Hersteller:
Feuerung:
Abgase:
Elektrische Energie:
Beschreibung: <siehe Beiblatt>

C.5.10 Umwälzpumpe:

Anzahl:
Bauart:
Hersteller:
Förderstrom [m3/h]:
Förderhöhe [m]:
Gehäuse-Nenndruck (PN):
Zwangkühlung nicht erforderlich / erforderlich***)

C.5.11 Manometer im Rücklauf:

Anzeigebereich [bar]:

C.5.12 Thermometer im Vorlauf:

Anzeigebereich [°C]:

C.5.13 Temperaturregler (TR):

Hersteller:
Abschalttemperatur [°C]:
Bauteilkennzeichen:

C.6 Anlagen

Dem Antrag sind folgende Anlagen beigefügt:

C.6.1 Anlagenschema: __ /fach

0.6.2 Datenblatt über den Wärmeträger: __ /fach

0.6.3 Filmtemperaturberechnung: /fach

0.6.4 Anlage zur Strömungssicherung: __ /fach

0.6.5 Beiblatt zur Beheizungseinrichtung: __ /fach

0.6.6 Bau- und Lageplan: __ /fach

C.6.7 Stromlaufplan der Beheizungsanlage einschließlich der zugehörigen Sicherheitseinrichtungen: __ /fach

C.7 Unterlagen für die Abnahmeprüfung:

Bei der Abnahmeprüfung werden folgende Unterlagen vorgelegt:

C.7.1 Bescheinigung über Bau- und Druckprüfung der Druckbehälter: __ /fach

C.7.2 Bescheinigung über die Dichtheitsprüfung der Wärmeübertragungsanlage: __ /fach

C.7.3 Bedienungsanweisung: __ /fach

Der Antragsteller

(Stempel/Unterschrift)

**) Siehe Anlage zur Strömungssicherung

***) Nichtzutreffendes streichen

****) Nur Angabe des Herstellers erforderlich

ENDE

umwelt-online - Demo-Version


(Stand: 16.06.2018)

Alle vollständigen Texte in der aktuellen Fassung im Jahresabonnement
Nutzungsgebühr: ab 105.- € netto

(derzeit ca. 7200 Titel s.Übersicht - keine Unterteilung in Fachbereiche)

Preise & Bestellung

Die Zugangskennung wird kurzfristig übermittelt

? Fragen ?
Abonnentenzugang/Volltextversion