![]() |
zurück | ![]() |
8.2.3 Explosionsgefährdete Bereiche in und um Pumpen 02a 02b
(1) Um Pumpen, die auf Dauer technisch dicht sind (z.B. Pumpen mit Magnetkupplung), entfallen explosionsgefährdete Bereiche. Um alle anderen Pumpen ist ein explosionsgefährdeter Bereich nach Absatz 2 bis 7 vorzusehen.
(2) Um Pumpen im Freien ist ein Bereich bis zu einem von der Pumpengehäusewand gemessenen Abstand Ra nach Diagramm 5 Zone 1. Der Bereich reicht nach unten bis zum Boden. Ist der Kühlluftstrom des Antriebsmotors gegen die Pumpe gerichtet, ist abweichend von Satz 1 der Bereich um die Pumpe mit einem Abstand Ra nach Diagramm 5 Zone 2.
Diagramm 5 Abstände Ra und Ri

(3) Das Innere von Pumpengruben ist Zone 1. Um die Pumpengrube ist ein Bereich bis zu einem Abstand von 2 m um die Öffnung bis zu einer Höhe von 0,8 m über Erdgleiche Zone 2, sofern nicht nach Absatz 2 Zone 1.
(4) Sind Pumpen, bei denen der Kühlluftstrom des Antriebsmotors gegen die Pumpe gerichtet ist, in Vertiefungen (Gruben) aufgestellt, die nicht tiefer als 1/10 der Grubenbreite und dabei nicht tiefer als 1,5 m sind, ist das Innere der Vertiefung (Grube) abweichend von Absatz 3 Zone 2.
(5) Um Pumpen in Räumen ohne besondere Lüftungsanforderungen ist ein Bereich bis zu einem von der Pumpengehäusewand aus gemessenen Abstand R, nach Diagramm 5 Zone 1. Darüber hinaus ist ein Bereich bis zu einem Abstand 2 Ri Zone 2.
(6) Um Pumpen in Räumen mit besonderen Lüftungsanforderungen (technische Lüftung mit mehr als 2-fachem Luftwechsel) ist der Bereich um die Pumpe mit einem Abstand 2Ri nach Diagramm 5 Zone 2.
(7) In Bild 10 ist ein Beispiel für explosionsgefährdete Bereiche um Pumpen dargestellt.
Bild 10 Explosionsgefährdete Bereiche um Pumpen in Gruben nach Nummer 8.2.3
(8) Das Innere von Pumpen, die betrieblich nicht ständig mit Flüssigkeit gefüllt bleiben, ist explosionsgefährdeter Bereich. Nummer 8.2.2 Absatz 1 gilt entsprechend.
8.2.4 Explosionsgefährdete Bereiche in inertisierten Tanks
8.2.4.1 Inertisierte nicht einatmende Tanks
Wird in einem Tank ohne Verbindung zur Atmosphäre, die zu einer Beatmung des Tanks führen kann, durch ausreichende Zugabe von Inertgas, z.B. Stickstoff oder Kohlendioxid, gewährleistet, dass sich keine explosionsfähige Atmosphäre im Tankinneren bilden kann, ist das Innere dieses Tanks kein explosionsgefährdeter Bereich.
8.2.4.2 Inertisierte Tanks mit Belüftungsarmaturen
(1) Die Belüftungsarmatur der Lüftungseinrichtung ist als Noteinrichtung vorzusehen, die nur in Grenzfällen (Ausfall der Inertgaszufuhr, extreme witterungsbedingte Abkühlung) anspricht.
(2) Bei Tanks dürfen durch Zugabe von Inertgas die Anforderungen an die Ausrüstung der Tanks wegen der geringeren Wahrscheinlichkeit für das Auftreten explosionsfähiger Atmosphäre verringert werden, wenn die unter Absatz 3, 4 und 5 genannten Anforderungen erfüllt sind.
(3) Vor der erstmaligen Befüllung des Tanks (z.B. auch nach Wartungsarbeiten) ist durch Inertgaszugabe die Sauerstoffkonzentration der Tankatmosphäre auf unter 50 % der z.B. in den Explosionsschutz-Regeln genannten Sauerstoffgrenzkonzentration abzusenken. Diese Erstinertisierung ist durch Messung der Sauerstoffkonzentration zu überprüfen.
(4) Wegen der Bemessung der Lüftungseinrichtungen für Tanks wird auf Nummer 9.1.2.3 verwiesen. Ist beim Ausfall von Regeleinrichtungen der Inertisierungsanlage eine Notspülung mit Inertgas vorgesehen, so ist der anfallende Inertgasvolumenstrom bei der Bemessung der Entlüftungsarmatur der Lüftungseinrichtung zu berücksichtigen. Die Entlüftungsarmatur muss auch für den Versagensdurchlass der Druckreduzierung der Inertisierungsanlage ausreichend bemessen sein.
(5) Die Tankbeatmung beim Entleeren oder bei witterungsbedingter Abkühlung der Tanks erfolgt mit Inertgas. Bei der Inertgasversorgung sind Mindestwerte des verfügbaren Inertgasvolumenstroms
I und des vorzuhaltenden Inertgasvolumens VI erforderlich. Diese Anforderungen sind auf der Grundlage der maximalen Belüftungs- und Pumpenvolumenströme
A und
P gemäß Nummer 9.1.2.3 Absatz 2 festzulegen, wobei in Verbindung mit Sicherheits- und Überwachungseinrichtungen eine dreifache Abstufung vorgesehen wird. Die Mindestwerte des in einer Inertgasanlage vorzuhaltenden Volumens VI und des Inertgasvolumenstroms
I, sind den Diagrammen 6 und 7 zu entnehmen oder wie unter Ziffer 1 bis 3 angegeben zu berechnen. In das vorzuhaltende Volumen bei Umgebungsdruck darf auch das Normvolumen des Rohrleitungsnetzes der Inertgasversorgung (z.B. ab einer Luftzerlegungsanlage) mit einbezogen werden. Es sind die jeweils unter Ziffer 1 bis 3 aufgeführten Sicherheits- und Überwachungseinrichtungen anzuwenden.
Diagramm 6 Mindestwerte des in einer Inertgasanlage vorzuhaltenden Volumens VI
Diagramm 7 Mindestwerte für extreme witterungsbedingungen Abkühlung vorzuhaltenden Inertgasvolemstromes (
I -
p)
1. Inertisierungsstufe 1
I = 0,1 ·
A +
P
VI = 0,04 ·A
I,
A,
P in m3/h
VI in m3
Die Inertgasversorgung muss durch geeignete Messungen (z.B. des Tankdrucks oder der Sauerstoffkonzentration) überwacht werden. Bei Erreichen des Ansprechdruckes des Belüftungsventils muss Alarm ausgelöst werden.
Abweichend von Nummer 8.2.1 Absatz 1 ist das Innere der Tanks Zone 1.
Abweichend von Nummer 9.2 ist der Tank ausreichend gegen das Hineinschlagen von Flammen geschützt, wenn die Flammendurchschlagsicherung der Be- und Entlüftungseinrichtung deflagrationssicher gegen atmosphärische Explosionen und dauerbrandsicher ist. Für die Dauerbrandsicherheit ist Explosionsgruppe II a gemäß prEN 12874 ausreichend. Auf Nummer 9.2.4 wird verwiesen.
2. Inertisierungsstufe 2
I = 0,2 ·
A +
P
VI = 0,08 ·A
Der unter Inertisierungsstufe 1 festgelegte Alarm muss das Abschalten der Entleerungspumpen bewirken.
Abweichend von Nummer 8.2.1 Absatz 1 ist das Innere der Tanks Zone 2.
Abweichend von Nummer 9.2 ist der Tank ausreichend gegen das Hineinschlagen von Flammen geschützt, wenn die Flammendurchschlagsicherung der Be- und Entlüftungseinrichtung deflagrationssicher gegen atmosphärische Explosionen für die Explosionsgruppe II a gemäß prEN 12874 ist. Auf Nummer 9.2.4 wird verwiesen.
3. Inertisierungsstufe 3
I = 0,5 ·
A +
P
VI = 0,12 ·A
Der Tankdruck ist redundant zu überwachen. Die Inertgasversorgung muss im Überdruckbereich geregelt werden, insbesondere muss der geforderte Volumenstrom V1 bei einem Druck, der mindestens so groß ist wie der Atmosphärendruck, erreicht werden. Der Ansprechdruck des Notbelüftungsventils muss mindestens 5 mbar unter diesem Grenzdruck liegen. Bei Unterschreiten des Grenzdruckes sind Alarm sowie das Abschalten der Entleerungspumpen auszulösen.
Abweichend von Nummer 8.2.1 Absatz 1 ist das Innere der Tanks Zone 2.
Abweichend von Nummer 9.2 ist eine Absicherung des Tanks gegen das Hineinschlagen von Flammen nicht erforderlich.
(6) Bei der gemeinsamen Versorgung mehrerer Tanks errechnet sich der Inertgasbedarf durch Aufsummieren der Einzelbeträge Σ
I,i und ΣVI,i
Sind mehrere Tanks mit gemeinsamer Inertgasversorgung so aufgeteilt, dass kein Einzeltank mehr als 20 % des gesamten Rauminhalts der Tanks umfasst, so dürfen die errechneten Werte um 50 % herabgesetzt werden.
(7) Bei Beatmungssystemen, bei denen mindestens fünf Tanks untereinander atmen können, braucht Vp bei der Bemessung von VI nicht berücksichtigt zu werden.
(8) Die Notbelüftung soll an der Inertgaszuführung erfolgen.
8.3 Explosionsgefährdete Bereiche in Räumen
8.3.1 Wohnungen und Keller von Wohnhäusern, Verkaufs- und Vorratsräume des Einzelhandels
Bei der Lagerung von anzeige- und erlaubnisfreien Mengen werden in Wohnungen und Kellern von Wohnhäusern sowie in Verkaufs- und Vorratsräumen des Einzelhandels explosionsgefährdete Bereiche nicht festgelegt (vgl. Nummer 3.1.1 Tafel 1).
8.3.2 Explosionsgefährdete Bereiche in Lagerräumen 02a
(1) Lagerräume nach Nummer 5.3.3 und Lagerräume mit einem 5-fachen Luftwechsel nach Nummer 5.4.2 Absatz 9 sind Zone 2.
(2) Lagerräume zur ausschließlich passiven Lagerung brennbarer Flüssigkeiten in gefahrgutrechtlich zulässigen Transportbehältern mit einem Rauminhalt bis 1000 L, in denen
gelagert werden, sind abweichend von Absatz 1 kein explosionsgefährdeter Bereich, sofern die Flüssigkeiten bei der Lagerung nicht auf Temperaturen über 30 °C erwärmt werden können. Abweichend von Nummer 5.4.2 Absatz 9 und 10 ist hinsichtlich des Explosionsschutzes keine Lüftung des Lagerraums erforderlich.
(3) Lagerräume zur ausschließlich passiven Lagerung brennbarer Flüssigkeiten in gefahrgutrechtlich zulässigen Transportbehältern mit einem Rauminhalt bis 1000 L sind
Weiterhin müssen in Lagerräumen gemäß Ziffer 3 oder 4 bis zu einer Höhe von 0,8 m über Erdgleiche alle fest installierten Betriebsmittel der Gerätekategorie 3 entsprechen (siehe hierzu Nummer 8.8.1 Absatz 5). Abweichend von Ziffer 3 und 4 sind bei der Lagerung zündempfindlicher Stoffe der Temperaturklasse T5 oder T6 sowie Diethylether diese Lagerräume bis 1,5 m Höhe Zone 2.
Bezüglich des Luftwechsels wird auf Nummer 5.4.2 Absatz 10 verwiesen. Bezüglich der Gaswarneinrichtungen wird auf Nummer 5.4.2 Absatz 12 verwiesen.
(4) Abweichend von Absatz 3 Ziffer 1 oder 2 darf auf den Einsatz von Betriebsmitteln der Kategorie 3 verzichtet werden, wenn nach Ansprechen einer fest installierten Gaswarneinrichtung im Gefahrenfall unverzüglich alle nicht geeigneten Betriebsmittel stillgesetzt und alle Zündquellen unwirksam gemacht werden. Unabhängig von Satz 1 müssen bis zu einer Höhe von 0,8 m über Erdgleiche alle fest installierten Betriebsmittel der Gerätekategorie 3 entsprechen. Bezüglich der Gaswarneinrichtung wird auf Nummer 5.4.2 Absatz 12 verwiesen.
(5) Abweichend von Absatz 3 Ziffer 1 und 2 sind Lagerräume kein explosionsgefährdeter Bereich, wenn die Behälter so eingelagert werden, dass
ist.
(6) In Nachbarräumen bzw. -bereichen, die über Öffnungen mit explosionsgefährdeten Bereichen in Verbindung stehen oder gebracht werden können, sind ggf. explosionsgefährdete Bereiche festzulegen.
(7) Wird in den Lagerräumen nach Absatz 1 auch abgefüllt, so ist der Bereich, in dem abgefüllt wird, Zone 1. Dies gilt unabhängig von der Art der Abfüllung und der abgefüllten Menge.
(8) Wegen der Anforderungen an Räume mit Füllstellen wird auf TRbF 30 Nummer 3.1.2, Nummer 4.5 und Nummer 5.3 verwiesen.
8.3.3 Explosionsgefährdete Bereiche in und an Kammern, Schächten und anderen Räumen unter Erdgleiche 02a
(1) Das Innere von Domschächten, Fernfüllschächten, Pumpenschächten und Verteilerschächten von Anlagen zur Lagerung brennbarer Flüssig-keiten der Gefahrklassen AI, a II oder B sowie das Innere von Kammern, Schächten und anderen Räumen unter Erdgleiche, die
ist Zone 1.
(2) Zu den Kammern gehören z.B. Schieberkammern, zu den Schächten z.B. Domschächte oder Kabelschächte, zu den Räumen z.B. Pumpenräume.
(3) Um Abdeckungen, Verschlüsse, Türen oder ähnliche Einrichtungen, die Öffnungen von Kammern, Schächten und anderen Räumen unter Erdgleiche nach Absatz 1 verschließen, ist ein Bereich in einem Umkreis von 0,5 m Zone 2.
(4) Absatz 3 gilt nicht für geschlossene, dicht abschließende Abdeckungen, Verschlüsse, Türen oder ähnliche Einrichtungen sowie für vergleichbare Abdeckungen von Domschächten unterirdischer Tanks. Hier entfällt die Zone 2.
(5) Um offene oder geöffnete Kammern, Schächte oder andere Räume unter Erdgleiche, die nach Absatz 1 Zone 1 sind, ist ein Bereich bis zu einem horizontalen Abstand von 2 m um die Öffnungen bis zu einer Höhe von 0,8 m über Erdgleiche Zone 2.
8.4 Explosionsgefährdete Bereiche um Behälter und Tanks im Freien
8.4.1 Anzeige- und erlaubnisfreie Lagerung in oberirdischen Behältern im Freien
(1) Der Bereich in einem Abstand von 1 m um die Wandungen der Behälter ist Zone 1, sofern der Behälter in die Atmosphäre entlüften kann.
(2) Ein Bereich mit einem seitlichen Abstand von 5 m von den Wandungen der Behälter ist bis zu einer Höhe von 0,8 m über dem Erdboden Zone 2, soweit er nicht Zone 1 ist.
(3) Für Behälter, die auf Dauer technisch dicht sind (siehe dazu Nummer 8.2.2 Absatz 2) und die nur unter Anwendung des Gaspendelverfahrens befüllt und entleert werden, deren witterungsbedingte Atmung über ein Gaspendelsystem abgeleitet wird und die nicht mit Lüftungsöffnungen ausgerüstet sind, die in die freie Atmosphäre entlüften, ist abweichend von Absatz 1 und 2 außerhalb der Behälter kein explosionsgefährdeter Bereich.
8.4.2 Anzeige- und erlaubnisbedürftige Lagerung in oberirdischen Tanks im Freien
8.4.2.1 Tanks mit betriebsmäßig wirkenden Lüftungseinrichtungen und Schwimmdachtanks 02a
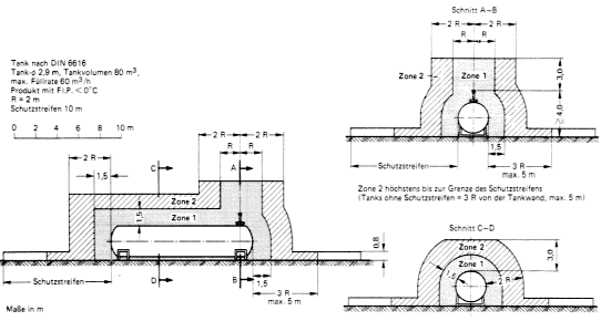
(1) Um die Mündung der Entlüftungseinrichtungen von Tanks ist der Bereich, der durch einen Zylinder mit dem Radius R nach Tafel 7 gebildet wird, Zone 1. Dieser Zylinder beginnt 3 m über der Mündung der Entlüftungseinrichtung und reicht herab bis zur Kontur des Tanks bzw. bis zur Erdgleiche. Sofern die Zone 1 um die Entlüftungseinrichtung die Konturen des Tanks berührt, ist ferner der Bereich um die Konturen des Tanks bis zu einem Abstand R, jedoch höchstens bis zu 1,5 m, Zone 1.
(2) Bei Schwimmdachtanks ist der Bereich bis zu einem Abstand von 1,5 m um den Tankmantel bis zu einer Höhe von 1 m über die Oberkante des Tankmantels hinaus Zone 1.
(3) Unabhängig von den sich nach Absatz 1 und 2 ergebenden explosionsgefährdeten Bereichen sind Auffangräume und dazugehörige Ableitflächen bis zu einer Höhe von 0,8 m über deren Oberkante hinaus Zone 1.
(4) Um die Öffnungen im Dampfraum von Tanks, die betriebsmäßig geöffnet werden, z.B. um Peil- und Probeentnahmeöffnungen, ist der Umkreis
Tafel 7 Explosionsgefährdete Bereiche
| Max. Volumenstrom * [m3/h] |
Flammpunkt ϑ [°C] |
R [m] |
| 60 | ϑ <0 | 2 |
| 0< ϑ <21 | 1 | |
| 21< ϑ <35 | 0,5 | |
| 35< ϑ< 55 | 0,5 | |
| 180 | 0<ϑ | 3 |
| 0< ϑ <21 | 1,5 | |
| 21< ϑ <35 | 1 | |
| 35< ϑ< 55 | 0,5 | |
| 450 | ϑ <0 | 5 |
| 0< ϑ <21 | 2,5 | |
| 21< ϑ <35 | 1,5 | |
| 35< ϑ< 55 | 1 | |
| 900 | ϑ <0 | 7 |
| 0< ϑ <21 | 3,5 | |
| 21< ϑ <35 | 2 | |
| 35< ϑ< 55 | 1 | |
| 1350 | ϑ <0 | 8,5 |
| 0< ϑ <21 | 4,5 | |
| 21< ϑ <35 | 2,5 | |
| 35< ϑ< 55 | 1,5 | |
| 1800 | ϑ <0 | 10 |
| 0< ϑ <21 | 5 | |
| 21< ϑ <35 | 2,5 | |
| 35< ϑ< 55 | 1,5 | |
| 2400 | ϑ <0 | 12 |
| 0< ϑ <21 | 6 | |
| 21< ϑ <35 | 3 | |
| 35< ϑ< 55 | 2 | |
| 3000 | ϑ <0 | 14 |
| 0< ϑ <21 | 7 | |
| 21< ϑ <35 | 3,5 | |
| 35< ϑ< 55 | 2 | |
| * Maximaler Volumenstrom der Pumpe, mit welcher der Tank befüllt wird, ggf. dividiert durch die Zahl der Lüftungsöffnungen, höchstens jedoch durch 3 |
||
(5) Um die Mündung der Entlüftungseinrichtungen von Tanks ist der Bereich, der durch einen Zylinder mit dem Radius 2 R nach Tafel 7 gebildet wird, Zone 2, soweit er nicht Zone 1 ist. Dieser Zylinder beginnt 3 m über der Mündung der Entlüftungseinrichtung und reicht herab bis zur Kontur des Tanks bzw. bis zur Erdgleiche. Sofern die Zone 1 um die Entlüftungseinrichtung die Konturen des Tanks berührt, ist ferner der Bereich um die Konturen des Tanks bis zu einem Abstand 2 R, jedoch höchstens bis zu 3 m vertikal und bis zu 5 m horizontal Zone 2, soweit er nicht Zone 1 ist.
(6) Bei Schwimmdachtanks ist der Bereich bis zu einem Abstand von 4,5 m um den Tankmantel bis zu einer Höhe von 1 m über die Oberkante des Tankmantels hinaus Zone 2, soweit er nicht Zone 1 ist.
(7) Außerhalb eines Auffangraumes ist der Bereich bis zu einer Höhe von 0,8 m über Erdgleiche bis zu einem Abstand von 3 R vom Auffangraum Zone 2, soweit er nicht Zone 1 ist. Der Bereich der Zone 2 nach Satz 1 reicht höchstens bis zur Grenze der Schutzstreifen nach Nummer 6.2 bis 6.4. Sind Schutzstreifen aufgrund der Lagermenge nach Nummer 6.2 nicht gefordert, ist der Bereich bis zu einer Höhe von 0,8 m über Erdgleiche bis zu einem Abstand von 3 R von der Tankwand bzw. der freistehenden Lüftungsöffnung, höchstens jedoch bis zu 5 m Zone 2, soweit er nicht Zone 1 ist.
(8) Berührt die Zone 1 um die Mündung der Entlüftungseinrichtung nicht die Kontur des Tanks oder wird der Tank in ein geschlossenes System entlüftet, ist der Bereich bis zu einem Abstand von 1 m um den Tank Zone 2.
8.4.2.2 Inertisierte Tanks
(1) Um Tanks, in denen das Auftreten explosionsfähiger Atmosphäre durch Inertisierung wirksam verhindert ist und die nicht mit Lüftungseinrichtungen ausgerüstet sind, die in die freie Atmosphäre entlüften (Inertisierung im geschlossenen System), ist kein explosionsgefährdeter Bereich. Das Innere von Auffangräumen sowie der Bereich bis zu einer Höhe von 0,8 m über deren Oberkante hinaus sind Zone 2.
(2) Für Tanks nach Absatz 1, die mit betriebsmäßig wirkenden Lüftungseinrichtungen ausgerüstet sind, gilt Nummer 8.4.2.1 entsprechend.
(3) Für Tanks nach Absatz 1, die mit betriebsmäßig geschlossenen, nur im Notfall wirkenden Lüftungseinrichtungen ausgerüstet sind, gilt Nummer 8.4.2.3 entsprechend.
8.4.2.3 Tanks mit Schwimmdecken, Tanks mit Gaspendelung
(1) Für Tanks, die nur unter Anwendung des Gaspendelverfahrens befüllt und entleert werden und deren witterungsbedingte Atmung über Lüftungseinrichtungen erfolgt, oder für Tanks, die mit einer Schwimmdecke ausgerüstet sind, gilt Nummer 8.4.2.1 entsprechend, wobei für die Bemessung der explosionsgefährdeten Bereiche nur die Hälfte des berechneten Volumenstromes angesetzt wird.
(2) Für Tanks, die nur unter Anwendung des Gaspendelverfahrens befüllt und entleert werden, deren witterungsbedingte Atmung über ein Gaspendelsystem abgeleitet wird und die nicht mit Lüftungseinrichtungen ausgerüstet sind, die in die freie Atmosphäre entlüften, ist der Bereich bis zu einem Abstand von 1 m um den Tank Zone 2. Unabhängig von den sich nach Satz 1 ergebenden explosionsgefährdeten Bereichen sind Auffangräume bis zu einer Höhe von 0,8 m über deren Oberkante hinaus Zone 2. Für Behälter, die auf Dauer technisch dicht sind, gilt Nummer 8.4.1 Absatz 3 entsprechend.
(3) Für Tanks, die nur unter Anwendung des Gaspendelverfahrens befüllt und entleert werden, deren witterungsbedingte Atmung über ein Gaspendelsystem abgeleitet wird und die mit im Notfall wirkenden Lüftungseinrichtungen ausgerüstet sind, ist um die Mündung der Entlüftungseinrichtungen von Tanks der Bereich, der durch einen Zylinder mit einem Radius R nach Tafel 7 gebildet wird, Zone 2. Dieser Zylinder beginnt 3 m über der Mündung der Entlüftungsleitung und reicht herab bis zur Kontur des Tanks bzw. bis zur Erdgleiche. Sofern die Zone 2 um die Entlüftungseinrichtung die Kontur des Tanks berührt, ist ferner der Bereich um die Konturen des Tanks bis zu einem Abstand R, jedoch höchstens bis zu 1,5 m, Zone 2. Ferner ist der Bereich bis zu einer Höhe von 0,8 m über Erdgleiche bis zu einem Abstand von 2 R von der Tankwand bzw. der freistehenden Lüftungsöffnung Zone 2. Unabhängig von den sich nach Satz 1 und 2 ergebenden explosionsgefährdeten Bereichen sind Auffangräume bis zu einer Höhe von 0,8 m über deren Oberkante hinaus Zone 2.
8.4.2.4 Beispiele
Für die explosionsgefährdeten Bereiche sind Beispiele in Bild 11 bis 15 dargestellt.
Bild 11 Explosionsgefährdete Bereiche an Festdachtanks nach Nummer 8.4.2.1
Bild 12 Explosionsgefährdete Bereiche an Festdachtanks nach Nummer 8.4.2.1
Bild 13 Exlposionsgefährdete Bereiche an Festdachtanks nach Nummer 8.4.2.1
Bild 14 Explosionsgefährdete Bereiche an Festdachtanks nach Nummer 8.4.2.1 Abs. 6

Bild 15 Explosionsgefährdete Bereiche an Festdachtanks nach Nummer 8.4.2.3 Absatz 2

8.4.3 Anzeige- und erlaubnisbedürftige Lagerung in ortsbeweglichen Behältern im Freien
8.4.3.1 Aktive Lagerung
Bei der aktiven Lagerung brennbarer Flüssigkeiten der Gefahrklassen AI, AII oder B in ortsbeweglichen Behältern gelten die Nummern 8.4.2.1 bis 8.4.2.3 entsprechend.
8.4.3.2 Passive Lagerung
(1) Bei der passiven Lagerung brennbarer Flüssigkeiten der Gefahrklassen AI, AII oder B in gefahrgutrechtlich zulässigen ortsbeweglichen Behältern sind die Auffangräume und dazugehörigen Ableitflächen bis zu einer Höhe von 0,2 m über deren Oberkante hinaus Zone 2.
(2) Außerhalb eines Auffangraumes ist der Bereich bis zu einer Höhe von 0,2 m über Erdgleiche bis zu einem Abstand von 2 m vom Auffangraum Zone 2.
(3) Ist ein Auffangraum nicht gefordert, ist ein Abstand von 2 m bis zu einer Höhe von 0,2 m über Erdgleiche von ortsbeweglichen Behältern aus Zone 2
(4) Abweichend von den Absätzen 1 bis 3 sind Läger kein explosionsgefährdeter Bereich, wenn die Behälter so eingelagert werden, dass
ist.
![]() |
weiter . | ![]() |
(Stand: 20.08.2018)
Alle vollständigen Texte in der aktuellen Fassung im Jahresabonnement
Nutzungsgebühr: ab 105.- € netto
(derzeit ca. 7200 Titel s.Übersicht - keine Unterteilung in Fachbereiche)
Die Zugangskennung wird kurzfristig übermittelt
? Fragen ?
Abonnentenzugang/Volltextversion