![]() |
zurück | ![]() |
Abbildung 5 zeigt eine grafische Darstellung des ETH-Ablaufplans für den Leistungsprüfstand.
Abbildung 5
ETC-Ablaufplan für den Leistungsprüfstand

| Mess- und Probenahmeverfahren | Anlage 4 |
1. Einführung
Die gasförmigen Schadstoffe, Partikelbestandteile sowie der Rauch, die von dem zur Prüfung vorgeführten Motor emittiert werden, sind mit den in Anhang V beschriebenen Methoden zu messen. Die Beschreibung dieser Methoden in Anhang V umfasst auch eine Darstellung der empfohlenen Analysesysteme für die gasförmigen Emissionen (Abschnitt 1) und der empfohlenen Partikelverdünnungs- und -probenahmesysteme (Abschnitt 2) sowie der empfohlenen Trübungsmesser für die Rauchgasmessung (Abschnitt 3).
Beim ESC sind die gasförmigen Bestandteile im unverdünnten Abgas zu bestimmen. Wahlweise können sie im verdünnten Abgas bestimmt werden, wenn ein Vollstrom-Verdünnungssystem für die Partikelbestimmung verwendet wird. Die Partikel sind entweder mit einem Teilstrom- oder mit einem Vollstrom-Verdünnungssystem zu bestimmen.
Für die ETC-Prüfung können folgende Systeme eingesetzt werden:
2. Motorprüfstand und Ausstattung der Prüfzelle
Für die Emissionsprüfungen an Motoren auf Motorprüfständen ist folgende technische Ausstattung zu verwenden.
2.1. Motorprüfstand
Es ist ein Motorprüfstand zu verwenden, der entsprechende Eigenschaften aufweist, um die in den Anlagen 1 und 2 zu diesem Anhang beschriebenen Prüfzyklen durchzuführen. Die Anzeigegenauigkeit des Systems zur Messung der Drehzahl muss ± 2 % betragen. Das System zur Messung des Drehmoments muss bei > 20 % des Skalenendwerts eine Anzeigegenauigkeit von ± 3 %, bei< 20 % des Skalenendwerts eine Genauigkeit von ± 0,6 % des Skalenendwerts aufweisen.
2.2. Andere Instrumente
Die Messinstrumente für Kraftstoffverbrauch, Luftverbrauch, Kühl- und Schmiermitteltemperatur, Abgasgegendruck und Unterdruck im Einlasskrümmer, Abgastemperatur, Ansauglufttemperatur, atmosphärischen Druck, Luftfeuchtigkeit und Kraftstofftemperatur sind nach Erfordernis zu verwenden. Diese Instrumente müssen den Anforderungen in Tabelle 9 entsprechen:
Tabelle 9 Genauigkeit der Messinstrumente
| Messinstrument | Genauigkeit |
| Kraftstoffverbrauch | ± 2 % des Höchstwertes des Motors |
| Luftverbrauch | ± 2 % des Anzeigewerts oder, falls größer, ± 1 % des Höchstwertes des Motors |
| Abgasdurchsatz | ± 2,5 % des Anzeigewerts oder, falls größer, ± 1,5 % des Höchstwertes des Motors |
| Temperaturen< 600 K (327 °C) | ± 2 K absolut |
| Temperaturen> 600 K (327 °C) | ± 1 % Anzeigegenauigkeit |
| Atmosphärischer Druck | ± 0,1 kPa absolut |
| Abgasdruck | ± 0,2 kPa absolut |
| Ansaugunterdruck | ± 0,05 kPa absolut |
| Sonstige Druckwerte | ± 0,1 kPa absolut |
| Relative Luftfeuchtigkeit | ± 3 % absolut |
| Absolute Luftfeuchtigkeit | ± 5 % Anzeigegenauigkeit |
| Verdünnungsluftdurchsatz | ± 2 % Anzeigegenauigkeit |
| Durchsatz des verdünnten Abgases | ± 2 % Anzeigegenauigkeit" |
3. Bestimmung der gasförmigen Bestandteile
3.1. Allgemeine Vorschriften für Analysegeräte
Die Analysegeräte müssen einen Messbereich haben, der den Anforderungen an die Genauigkeit bei der Messung der Konzentrationen der Abgasbestandteile entspricht (Nummer 3.1.1). Es wird empfohlen, die Analysegeräte so zu betreiben, dass die gemessene Konzentration zwischen 15 % und 100 % des Skalenendwerts liegt.
Werden Ablesesysteme (Computer, Datenlogger) verwendet, die unterhalb von 15 % des Skalenendwerts ein ausreichendes Maß an Genauigkeit und Auflösung gewährleisten, sind auch Messungen unter 15 % des Skalenendwerts zulässig. In diesem Fall müssen zusätzliche Kalibrierungen an mindestens vier von null verschiedenen, nominell in gleichem Abstand befindlichen Punkten vorgenommen werden, um die Genauigkeit der Kalibrierkurven zu gewährleisten (Nummer 1.6.4 von Anlage 5 dieses Anhangs).
Die elektromagnetische Verträglichkeit (EMV) der Geräte muss so ausgelegt sein, dass zusätzliche Fehler weitestgehend ausgeschlossen sind.
3.1.1. Genauigkeit
Das Analysegerät darf vom Nennwert des Kalibrierpunktes um höchstens ± 2 % des Anzeigewertes über den gesamten Messbereich außer null sowie vom vollen Skalenendwert bei null um ± 0,3 %, je nachdem, welcher Wert größer ist, abweichen. Die Genauigkeit ist anhand der unter Nummer 1.6. von Anlage 5 dieses Anhangs aufgeführten Kalibriervorschriften zu bestimmen.
Hinweis: Im Sinne dieser Richtlinie ist Genauigkeit definiert als die Abweichung des Anzeigewertes des Analysegeräts von den mit einem Kalibriergas erzielten Kalibrierungsnennwerten (= tatsächlicher Wert).
3.1.2. Präzision
Die Präzision, definiert als das 2,5-Fache der Standardabweichung zehn wiederholter Ansprechreaktionen auf ein bestimmtes Kalibriergas, darf für die verwendeten Messbereiche über 155 ppm (oder ppm C) höchstens ± 1 % der Skalenendkonzentration und für die verwendeten Messbereiche unter 155 ppm (oder ppm C) höchstens ± 2 % betragen.
3.1.3. Rauschen
Das Peak-to-Peak-Ansprechen der Analysatoren auf Null- und Kalibriergase darf während eines Zeitraums von zehn Sekunden 2 % des Skalenendwerts bei allen verwendeten Bereichen nicht überschreiten.
3.1.4. Nullpunktdrift
Der Nullpunktwert wird als mittleres Ansprechen (einschließlich Rauschen) auf ein Nullgas in einem Zeitabschnitt von 30 Sekunden definiert. Die Drift des Nullgasansprechens muss im niedrigsten verwendeten Bereich während eines Zeitraums von einer Stunde weniger als 2 % des Skalenendwerts betragen.
3.1.5. Messbereichsdrift
Das Kalibriergasansprechen wird als mittleres Ansprechen (einschließlich Rauschen) auf ein Kalibriergas in einem Zeitabschnitt von 30 Sekunden definiert. Die Drift des Kalibriergasansprechens muss im niedrigsten verwendeten Bereich während eines Zeitraums von einer Stunde weniger als 2 % des Skalenendwerts betragen.
3.1.6. Anstiegzeit
Die Anstiegzeit des in der Messanlage angebauten Analysegeräts darf höchstens 3,5 s betragen.
Hinweis: Die Eignung des gesamten Systems für instationäre Prüfungen lässt sich nicht eindeutig definieren, wenn lediglich die Ansprechzeit des Analysegerätes bewertet wird. Volumina, insbesondere Totvolumina im ganzen System, beeinflussen nicht nur die Beförderungszeit von der Sonde zum Analysator, sondern auch die Anstiegzeit. Auch die Beförderungszeiten innerhalb eines Analysators wären als Ansprechzeit des Analysators zu definieren, etwa die Konverter oder Wasserabscheider im Inneren von NOx-Analysatoren. Die Ermittlung der Gesamtansprechzeit des Systems wird unter Nummer 1.5 in Anlage 5 zu diesem Anhang beschrieben.
3.2. Gastrocknung
Das wahlweise zu verwendende Gastrocknungsgerät muss die Konzentration der gemessenen Gase so gering wie möglich beeinflussen. Die Anwendung chemischer Trockner zur Entfernung von Wasser aus der Probe ist nicht zulässig.
3.3. Analysegeräte
Die bei der Messung anzuwendenden Grundsätze werden in den Abschnitten 3.3.1 bis 3.3.4 beschrieben. Eine ausführliche Darstellung der Meßsysteme ist in Anhang V enthalten. Die zu messenden Gase sind mit den nachfolgend aufgeführten Geräten zu analysieren. Bei nichtlinearen Analysatoren ist die Verwendung von Linearisierungsschaltkreisen zulässig.
3.3.1. Kohlenmonoxid-(CO-)Analyse
Der Kohlenmonoxidanalysator muss ein nicht dispersiver Infrarotabsorptionsanalysator (NDIR) sein.
3.3.2. Kohlendioxid-(CO2-)Analyse
Der Kohlendioxidanalysator muss ein nicht dispersiver Infrarotabsorptionsanalysator (NDIR) sein.
3.3.3. Kohlenwasserstoff-(HC-)Analyse
Bei Dieselmotoren muss der Kohlenwasserstoffanalysator ein beheizter Flammenionisationsdetektor (HFID) mit Detektor, Ventilen, Rohrleitungen usw. sein, der so zu beheizen ist, dass die Gastemperatur auf 463 K ± 10 K (190 ± 10 °C) gehalten wird. Bei NG-betriebenen und LPG-betriebenen Gasmotoren kann der Kohlenwasserstoffanalysator in Abhängigkeit von der verwendeten Methode ein nicht beheizter Flammenionisationsdetektor (FID) sein (siehe Anhang V Nummer 1.3).
3.3.4. Nichtmethan-Kohlenwasserstoff-(NMHC-)Analyse (nur für NG-betriebene Gasmotoren)
Nichtmethan-Kohlenwasserstoff sollte durch eine der folgenden Methoden bestimmt werden:
3.3.4.1. Gaschromatografische (GC-)Methode
Zur Bestimmung der Nichtmethan-Kohlenwasserstoffe ist das mit einem bei 423 K (150 °C) konditioniertem Gaschromatographen (GC) analysierte Methan von den nach Nummer 3.3.3 gemessenen Kohlenwasserstoffen zu subtrahieren.
3.3.4.2. Nicht-Methan-Cutter-(NMC-)Methode
Die Bestimmung der Nichtmethanfraktion erfolgt mittels eines beheizten, mit einem FID in Reihe angeordneten NMC gemäß Nummer 3.3.3, indem das Methan von den Kohlenstoffen subtrahiert wird.
3.3.5. Stickoxid-( NOx -)Analyse
Der Stickoxidanalysator muss ein Chemilumineszenzdetektor (CLD) oder beheizter Chemilumineszenzdetektor (HCLD) mit einem NO2/NO-Konverter sein, wenn die Messung im trockenen Bezugszustand erfolgt. Bei Messung im feuchten Bezugszustand ist ein auf über 328 K (55 °C) gehaltener HCLD mit Konverter zu verwenden, vorausgesetzt, die Prüfung auf Wasserdampf-Querempfindlichkeit (siehe Nummer 1.9.2.2 von Anlage 5 zu diesem Anhang) ist erfüllt.
3.3.6. Luft-Kraftstoff-Messung
Als Luft-Kraftstoff-Messgerät zur Bestimmung des Abgasdurchflusses nach Nummer 4.2.5 in Anlage 2 zu diesem Anhang ist eine Luft-Kraftstoff-Verhältnis-Sonde oder eine Lambda-Sonde des Typs Zirconia, jeweils mit breitem Messbereich, zu verwenden. Die Sonde ist unmittelbar am Auspuffrohr anzubringen, wo die Abgastemperatur noch so hoch ist, dass Wasserkondensation vermieden wird.
Die Präzision der Sonde mit eingebauter Elektronik muss sich in folgendem Bereich bewegen:
± 3 % Anzeigegenauigkeit λ < 2
± 5 % Anzeigegenauigkeit 2< λ < 5
± 10 % Anzeigegenauigkeit 5< λ
Um die oben angegebene Präzision zu erreichen, ist die Sonde nach Herstellerangaben zu kalibrieren.
3.4. Probenahme von Emissionen gasförmiger Schadstoffe
3.4.1. Unverdünntes Abgas
Die Probenahmesonden für gasförmige Emissionen sind so anzubringen, dass sie mindestens 0,5 m oder um das Dreifache des Durchmessers des Auspuffrohrs (je nachdem, welcher Wert höher ist) oberhalb vom Austritt der Auspuffanlage entfernt sind und sich so nahe am Motor befinden, dass eine Abgastemperatur von mindestens 343 K (70 °C) an der Sonde gewährleistet ist.
Bei einem Mehrzylindermotor mit einem verzweigten Auspuffkrümmer muss der Einlass der Sonde so weit in Strömungsrichtung entfernt sein, dass die Probe für die durchschnittlichen Abgasemissionen aus allen Zylindern repräsentativ ist. Bei Motoren mit mehreren Zylindern und getrennten Auspuffkrümmern, etwa bei V-Motoren, sollten die Krümmer nach Möglichkeit in Strömungsrichtung vor der Sonde zusammengeführt werden. Wenn dies nicht praktikabel ist, ist es zulässig, die Probe der Gruppe mit den höchsten CO2-Emissionen zu entnehmen. Es können auch andere Methoden angewandt werden, die den obigen Methoden nachweislich entsprechen. Bei der Berechnung der Abgasemissionen ist der gesamte Abgasmassendurchsatz des Motors zugrunde zu legen.
Ist der Motor mit einer Anlage zur Abgasnachbehandlung versehen, so muss die Abgasprobe hinter dieser Anlage entnommen werden.
3.4.2. Verdünntes Abgas
Das Auspuffrohr zwischen dem Motor und dem Vollstrom-Verdünnungssystem muss den Bestimmungen von Anhang V Nummer 2.3.1, EP, entsprechen.
Die Sonde(n) für die Entnahme der gasförmigen Emissionen muss (müssen) im Verdünnungstunnel an einer Stelle angebracht sein, wo Verdünnungsluft und Abgas gut vermischt sind, und sich nahe der Partikel-Probenahmesonde befinden.
Die Probenentnahme kann grundsätzlich auf zwei Arten erfolgen:
4. Partikelbestimmung
Die Bestimmung der Partikel erfordert ein Verdünnungssystem. Die Verdünnung kann mit einem Teilstrom-Verdünnungssystem oder mit einem Vollstromsystem mit doppelter Verdünnung erfolgen. Die Durchflussleistung des Verdünnungssystems muss so groß sein, dass die Wasserkondensation im Verdünnungs- und im Probenahmesystem vollständig verhindert wird. Die Temperatur des verdünnten Abgases muss unmittelbar vor dem Filterhalter weniger als 350 K (52 °C) 1 betragen. Die Steuerung der Feuchtigkeit der Verdünnungsluft vor Eintritt in das Verdünnungssystem ist zulässig, und insbesondere bei hoher Luftfeuchtigkeit ist es sinnvoll, die Verdünnungsluft zu entfeuchten. Die Temperatur der Verdünnungsluft muss nahe am Einlass zum Verdünnungstunnel mehr als 288 K (15 °C) betragen.
Das Teilstrom-Verdünnungssystem muss so ausgelegt sein, dass es aus dem Abgasstrom des Motors eine proportionale Rohabgasprobe entnimmt und folglich Ausschläge des Abgasdurchsatzes mitvollzieht und diese Probe mit Verdünnungsluft vermischt, sodass am Prüffilter eine Temperatur unter 325 K (52 °C) erreicht wird. Dazu ist es wesentlich, dass das Verdünnungsverhältnis oder das Probeverhältnis rdil oder rs so bestimmt wird, dass die Genauigkeitsgrenzen nach Anlage 5 Nummer 3.2.1 zu diesem Anhang eingehalten werden. Es können verschiedene Entnahmemethoden verwendet werden, wobei die Art der Entnahme wesentlichen Einfluss auf die zu verwendenden Probenahmegeräte und -verfahren hat (Anhang V Nummer 2.2).
Im Allgemeinen ist die Sonde für die Partikelprobenahme in der Nähe der Sonde für die Entnahme der gasförmigen Emissionen anzubringen, jedoch so weit von dieser entfernt, dass gegenseitige Beeinflussungen nicht auftreten. Die Einbauvorschriften nach Nummer 3.4.1 gelten folglich auch für die Partikelbeprobung. Die Probenahmeleitung muss den Anforderungen von Anhang V Nummer 2 genügen.
Bei einem Mehrzylindermotor mit einem verzweigten Auspuffkrümmer muss der Einlass der Sonde so weit in Strömungsrichtung entfernt sein, dass die Probe für die durchschnittlichen Abgasemissionen aus allen Zylindern repräsentativ ist. Bei Motoren mit mehreren Zylindern und getrennten Auspuffkrümmern, etwa bei V-Motoren, sollten die Krümmer nach Möglichkeit in Strömungsrichtung vor der Sonde zusammengeführt werden. Wenn dies nicht praktikabel ist, ist es zulässig, die Probe der Gruppe mit den höchsten Partikelemissionen zu entnehmen. Es können auch andere Methoden angewandt werden, die den obigen Methoden nachweislich entsprechen. Bei der Berechnung der Abgasemissionen ist der gesamte Abgasmassendurchsatz des Motors zugrunde zu legen.
Zur Bestimmung der Partikelmasse werden ein Partikel-Probenahmesystem, Partikel-Probenahmefilter, eine Mikrogramm-Waage und eine Wägekammer mit kontrollierter Temperatur und Luftfeuchtigkeit benötigt.
Bei der Partikel-Probenahme ist die Einzelfiltermethode anzuwenden, bei der für alle Prüfphasen des Prüfzyklus ein Filter verwendet wird (siehe Nummer 4.1.3). Bei der ESC-Prüfung ist während der Probenahmephase der Prüfung genau auf die Probenahmezeiten und die Durchsätze zu achten.
4.1 Partikel-Probenahmefilter
Zur Beprobung des verdünnten Abgases ist ein Filter zu verwenden, der während der Prüffolge die Anforderungen nach 4.1.1 und 4.1.2 erfüllt.
4.1.1. Spezifikation der Filter
Es werden fluorkohlenstoffbeschichtete Glasfaserfilter benötigt. Bei allen Filtertypen muss der Abscheidegrad von 0,3 µm-DOP (Dioctylphthalat) bei einer Anströmgeschwindigkeit des Gases zwischen 35 und 100 cm/s mindestens 99 % betragen.
4.1.2. Filtergröße
Empfohlen werden Partikelfilter mit einem Durchmesser von 47 mm oder 70 mm. Filter mit größerem Durchmesser sind zulässig (Nummer 4.1.4), Filter mit kleinerem Durchmesser sind nicht zulässig.
4.1.3. Filteranströmgeschwindigkeit
Es muss eine Gasanströmgeschwindigkeit durch das Filter von 35 bis 100 cm/s erreicht werden. Die Steigerung des Druckabfalls zwischen Beginn und Ende der Prüfung darf 25 kPa nicht überschreiten.
4.1.4. Filterbeladung
Tabelle 10 enthält die erforderlichen Filter-Mindestbeladungen für die gebräuchlichsten Filtergrößen. Bei größeren Filtern beträgt die Mindestfilterbeladung 0,065 mg/1.000 mm2 Filterfläche.
Tabelle 10 Mindestfilterbeladung
| Filterdurchmesser (mm) | Mindestbeladung (mg) |
| 47 | 0,11 |
| 70 | 0,25 |
| 90 | 0,41 |
| 110 | 0,62 |
Ist es nach vorangegangenen Prüfungen unwahrscheinlich, dass die geforderte Mindestfilterbeladung nach Optimierung der Durchflussmengen und des Verdünnungsverhältnisses über einen Prüfzyklus erreicht wird, so kann eine geringere Filterbeladung zulässig sein, wenn die beteiligten Stellen zustimmen und nachgewiesen werden kann, dass die Genauigkeitsanforderungen nach Nummer 4.2, d. h. mit einer 0,1 µg-Waage, eingehalten werden.
4.1.5. Filterhalter
Für die Emissionsprüfung werden die Filter in eine Filterhaltevorrichtung eingesetzt, die den Anforderungen nach Anhang V Nummer 2.2 entspricht. Die Filterhaltevorrichtung muss so ausgelegt sein, dass der Strom gleichmäßig über die wirksame Filterfläche verteilt wird. Entweder oberhalb oder unterhalb des Filterhalters sind Schnellschaltventile anzubringen. Unmittelbar oberhalb vom Filterhalter kann ein Trägheitsvorklassierer mit einem 50 %-Trennschnitt zwischen 2,5 µm und 10 µm eingebaut werden. Der Einsatz eines solchen Vorklassierers wird dringend empfohlen, wenn die Öffnung der verwendeten Probenahmeleitung gegen die Stromrichtung der Abgase gerichtet ist.
4.2. Spezifikation der Wägekammer und der Analysenwaage
4.2.1. Bedingungen für die Wägekammer
Die Temperatur der Kammer (oder des Raumes), in der (dem) die Partikelfilter konditioniert und gewogen werden, ist während der gesamten Dauer des Konditionierungs- und Wägevorgangs auf 295 K ± 3 K (22 °C ± 3 °C) zu halten. Die Luftfeuchtigkeit ist auf einem Taupunkt von 282,5 K ± 3 K (9,5 °C ± 3 °C) und auf einer relativen Feuchtigkeit von 45 ± 8 % zu halten.
4.2.2. Vergleichsfilterwägung
Die Umgebungsluft der Wägekammer (oder des Wägeraums) muss frei von jeglichen Schmutzstoffen (beispielsweise Staub) sein, die sich während der Stabilisierung der Partikelfilter auf diesen absetzen könnten. Störungen der in Abschnitt 4.2.1 dargelegten Spezifikationen für den Wägeraum sind zulässig, wenn ihre Dauer 30 Minuten nicht überschreitet. Der Wägeraum soll den vorgeschriebenen Spezifikationen entsprechen, ehe das Personal ihn betritt. Wenigstens zwei unbenutzte Vergleichsfilter sind vorzugsweise gleichzeitig mit den Probenahmefiltern zu wiegen, höchstens jedoch in einem Abstand von vier Stunden zu diesen. Die Vergleichsfilter müssen dieselbe Größe haben und aus demselben Material bestehen wie die Probenahmefilter.
Falls das Durchschnittsgewicht der Bezugsfilter sich zwischen den Wägungen von Probenahmefiltern um mehr als 10 µg verändert, sind alle Probenahmefilter wegzuwerfen, und die Emissionsprüfung ist zu wiederholen.
Wenn die in Abschnitt 4.2.1 angegebenen StABllitätskriterien für den Wägeraum nicht erfüllt sind, aber bei der Wägung des Vergleichsfilters die obigen Kriterien eingehalten wurden, kann der Motorenhersteller entweder die ermittelten Gewichte der Probenahmefilter anerkennen oder die Prüfungen für ungültig erklären, wobei das Kontrollsystem des Wägeraums zu justieren und die Prüfung zu wiederholen ist.
4.2.3. Analysenwaage
Die Analysenwaage zur Ermittlung des Filtergewichts muss nach den Angaben des Waagenherstellers eine Genauigkeit (Standardabweichung) von mindestens 2 µg und eine Auflösung von mindestens 1 µg (1 Stelle = 1 µg) aufweisen.
4.2.4. Ausschaltung der Auswirkungen statischer Elektrizität
Um die Auswirkungen der statischen Elektrizität auszuschalten, müssen die Filter vor der Wägung neutralisiert werden, z.B. mit einem Polonium-Neutralisator, einem Faraday-Käfig oder einem Gerät mit ähnlicher Wirkung.
4.2.5. Vorschriften für die Durchflussmessung
4.2.5.1. Allgemeine Vorschriften
Die absolute Genauigkeit des Durchflussmessers oder der Durchflussmessvorrichtung muss den Anforderungen von Nummer 2.2 genügen.
4.2.5.2. Besondere Vorschriften für Teilstrom-Verdünnungssysteme
Bei Teilstrom-Verdünnungssystemen ist die Genauigkeit des Probenahmestroms qmp besonders wichtig, wenn er nicht unmittelbar, sondern durch Differenzdruckmessung ermittelt wird:
qmp = qmdew - qmdw
In diesem Fall ist eine Genauigkeit von ± 2 % für qmdew und qmdw nicht ausreichend, um eine ausreichende Genauigkeit von qmp zu gewährleisten. Wird der Gasdurchsatz durch Differenzdruckmessung bestimmt, so darf der Fehler der Differenz höchstens so groß sein, dass die Genauigkeit von In, innerhalb einer Toleranz von ± 5 % liegt, sofern das Verdünnungsverhältnis weniger als 15 beträgt. Die Berechnung kann durch Bilden des quadratischen Mittelwerts der Fehler des jeweiligen Geräts erfolgen.
Hinreichende Genauigkeiten von qmp können mit einer der folgenden Methoden erzielt werden:
Die absoluten Genauigkeiten von qmdew und qmdw betragen ± 0,2 %, wodurch für qmp bei einem Verdünnungsverhältnis von 15 eine Genauigkeit von< 5 % gewährleistet wird. Allerdings treten bei höheren Verdünnungsverhältnissen größere Fehler auf.
Die Kalibrierung von qmdw gegenüber qmdew wird so ausgeführt, dass für qmp dieselben Genauigkeiten wie unter a erzielt werden. Die Einzelheiten dieser Kalibrierung sind in Anhang III Anlage 5 Nummer 3.2.1 beschrieben.
Die Genauigkeit von qmp wird mittelbar aus der mit einem Spürgas, z.B. CO2, ermittelten Genauigkeit des Verdünnungsverhältnisses abgeleitet. Auch hier werden für qmp die gleichen Genauigkeiten wie für Methode a gefordert.
Die absolute Genauigkeit von qmdew und qmdw liegt innerhalb von ± 2 % des Skalenendwerts, der Höchstfehler der Differenz zwischen qmdew und qmdw innerhalb von 0,2 % und der Linearitätsfehler innerhalb von ± 0,2 % des höchsten während der Prüfung beobachteten Wertes von gmdew.
5. Rauchmessung
Im folgenden Abschnitt werden die Spezifikationen für die vorgeschriebenen und die fakultativ einsetzbaren Prüfgeräte beschrieben, die für die ELR-Prüfung zu verwenden sind. Zur Rauchmessung ist ein Trübungsmesser zu verwenden, der über einen Anzeigemodus für die Trübung und den Lichtabsorptionskoeffizienten verfügt. Die Trübungsanzeige ist nur zur Kalibrierung und zur Überprüfung des Trübungsmessers zu verwenden. Die Messung der Rauchwerte im Prüfzyklus erfolgt im Anzeigemodus des Lichtabsorptionskoeffizienten.
5.1. Allgemeine Vorschriften
Bei der ELR-Prüfung ist die Anwendung eines Systems zur Rauchgasmessung und Datenverarbeitung vorgeschrieben, das aus drei funktionellen Einheiten besteht. Diese Einheiten können zu einem einzigen Bauteil vereint oder miteinander zu einem System verbunden werden. Es handelt sich um folgende drei Einheiten:
5.2. Spezifische Vorschriften
5.2.1. Linearität
Die Linearität muss ± 2 % Trübung betragen.
5.2.2. Nullpunktdrift
Die Nullpunktdrift während eines Zeitraums von einer Stunde darf ± 1 % Trübung nicht überschreiten.
5.2.3. Anzeige und Messbereich des Trübungsmessers
Bei Anzeige der Trübung muss der Messbereich 0-100 % Trübung und die Anzeigegenauigkeit 0,1 % Trübung betragen. Bei Anzeige des Lichtabsorptionskoeffizienten muss der Messbereich 0-30 m-1Lichtabsorptionskoeffizient und die Anzeigegenauigkeit 0,01 mm-1Lichtabsorptionskoeffizient betragen.
5.2.4. Ansprechzeit der Instrumente
Die physikalische Ansprechzeit des Trübungsmessers darf 0,2 s nicht überschreiten. Die physikalische Ansprechzeit ist die zeitliche Differenz zwischen dem Erreichen von 10 % und 90 % des Zeigervollausschlags durch den Ausgabewert eines Schnellreaktionsempfängers, wenn sich die Trübung des zu messenden Gases in weniger als 0,1 s ändert.
Die elektrische Ansprechzeit des Trübungsmessers darf 0,05 s nicht überschreiten. Die elektrische Ansprechzeit ist die zeitliche Differenz zwischen dem Erreichen von 10 % und 90 % des Skalenendwerts durch den Ausgabewert des Trübungsmessers, wenn die Lichtquelle in weniger als 0,01 s unterbrochen wird oder völlig verlischt.
5.2.5. Neutralfilter
Wird bei der Kalibrierung des Trübungsmessers, bei Linearitätsmessungen oder bei der Messbereichseinstellung ein Neutralfilter verwendet, so muss sein Wert mit einer Genauigkeit von 1,0 % der Trübung bekannt sein. Der Nennwert des Filters ist mindestens einmal jährlich auf seine Genauigkeit hin zu überprüfen, wobei ein auf eine nationale oder internationale Norm zurückzuführendes Bezugsfilter zu verwenden ist.
Neutralfilter sind Präzisionsinstrumente, die bei der Verwendung leicht beschädigt werden können. Die Handhabung sollte auf ein Mindestmaß beschränkt werden und, falls sie unumgänglich ist, mit Sorgfalt erfolgen, um Kratzer und Verschmutzungen des Filters zu vermeiden.
| Kalibrierverfahren | Anlage 5 |
1. Kalibrierung der Analysegeräte
1.1. Einleitung
Jedes Analysegerät ist so oft wie nötig zu kalibrieren, damit es den in dieser Richtlinie festgelegten Anforderungen an die Genauigkeit entspricht. Das bei den Analysegeräten nach Anhang III Anlage 4 Abschnitt 3 sowie Anhang V Abschnitt 1 anzuwendende Kalibrierverfahren ist in diesem Abschnitt beschrieben.
1.2. Kalibriergase
Die Haltbarkeitsdauer aller Kalibriergase ist zu beachten.
Das vom Hersteller angegebene Verfallsdatum der Kalibriergase ist aufzuzeichnen.
1.2.1. Reine Gase
Die erforderliche Reinheit der Gase ergibt sich aus den unten stehenden Grenzwerten der Verunreinigung. Folgende Gase müssen verfügbar sein:
Gereinigter Stickstoff
(Verunreinigung< 1 ppm C1,< 1 ppm CO,< 400 ppm CO2,< 0,1 ppm NO)
Gereinigter Sauerstoff
(Reinheitsgrad > 99,5 Vol.-% O2)
Wasserstoff-Helium-Gemisch
(40 ± 2 % Wasserstoff, Rest Helium)
(Verunreinigung< 1 ppm C1,< 400 ppm CO2)
Gereinigte synthetische Luft
(Verunreinigung< 1 ppm C1,< 1 ppm CO,< 400 ppm CO2,< 0,1 ppm NO) (Sauerstoffgehalt 18-21 Vol.-%)
Gereinigtes Propan oder CO bei der CVS-Überprüfung.
1.2.2. Kalibrier- und Messgase
Gasgemische mit folgender chemischer Zusammensetzung müssen verfügbar sein:
C3H8und gereinigte synthetische Luft (siehe Nummer 1.2.1);
CO und gereinigter Stickstoff;
NOx und gereinigter Stickstoff (die in diesem Kalibriergas enthaltene NO2-Menge darf 5 % des NO-Gehalts nicht übersteigen);
CO2 und gereinigter Stickstoff;
CH4 und gereinigte synthetische Luft,
C2H6 und gereinigte synthetische Luft.
Anmerkung: Andere Gaskombinationen sind zulässig, sofern die Gase nicht miteinander reagieren.
Die tatsächliche Konzentration eines Kalibriergases muss innerhalb von ± 2 % des Nennwerts liegen. Alle Kalibriergaskonzentrationen sind als Volumenanteil auszudrücken (Volumenprozent oder ppm als Volumenanteil).
Die zur Kalibrierung verwendeten Gase können auch mit Hilfe eines Gasteilers, durch Zusatz von gereinigtem N2 oder durch Zusatz von gereinigter synthetischer Luft gewonnen werden. Die Mischvorrichtung muss so ausgelegt sein, dass die Konzentrationen der Kalibriergasgemische mit einer Genauigkeit von ± 2 % bestimmt werden können.
1.2.3. Einsatz von Präzisionsmischgeräten
Die zur Kalibrierung verwendeten Gase können auch mithilfe von Präzisionsmischvorrichtungen (Gasteiler) durch Zusatz von gereinigtem N2 oder gereinigter synthetischer Luft gewonnen werden. Die Mischvorrichtung muss so ausgelegt sein, dass die Konzentrationen der Kalibriergasgemische mit einer Genauigkeit von ± 2 % bestimmt werden können. Dabei müssen die zur Mischung verwendeten Primärgase auf ± 1 % genau bekannt sein und sich auf nationale oder internationale Gasnormen zurückführen lassen. Die Überprüfung ist bei jeder mithilfe einer Mischvorrichtung vorgenommenen Kalibrierung bei 15 bis 50 % des vollen Skalenendwertes durchzuführen.
Wahlweise kann die Mischvorrichtung mit einem Instrument überprüft werden, das dem Wesen nach linear ist, z.B. unter Verwendung von NO-Gas mit einem CLD. Der Kalibrierwert des Instruments ist mit direkt an das Instrument angeschlossenem Kalibriergas einzustellen. Die Mischvorrichtung ist bei den verwendeten Einstellungen zu überprüfen, und der Nennwert ist mit der gemessenen Konzentration des Instruments zu vergleichen. Die Differenz muss in jedem Punkt innerhalb von ± 1 % des Nennwertes liegen.
1.3. Einsatz der Analyse- und Probenahmegeräte
Bei Einsatz der Analysegeräte sind die Anweisungen der Gerätehersteller für die Inbetriebnahme und den Betrieb zu beachten. Die in den Abschnitten 1.4 bis 1.9 angegebenen Mindestanforderungen sind einzuhalten.
1.4. Dichtheitsprüfung
Das System ist einer Dichtheitsprüfung zu unterziehen. Die Sonde ist aus der Abgasanlage zu entfernen, und deren Ende ist zu verschließen. Die Pumpe des Analysegerätes ist einzuschalten. Nach einer vorangegangenen StABllisierungsphase müssen alle Durchflussmesser null anzeigen. Ist dies nicht der Fall, so sind die Entnahmeleitungen zu überprüfen, und der Fehler ist zu beheben.
Die maximal zulässige Undichtheitsrate auf der Unterdruckseite beträgt 0,5 % des tatsächlichen Durchsatzes für den geprüften Teil des Systems. Die Analysatoren- und Bypass-Durchsätze können zur Schätzung der tatsächlichen Durchsätze verwendet werden.
Als Alternative kann das System auf einen Druck von mindestens 20 kPa Vakuum (80 kPa absolut) entleert werden. Nach einer anfänglichen Stabilisierungsphase darf die Druckzunahme p (kPa/min) im System folgenden Wert nicht übersteigen:
Δp= p / Vs x 0,005 x qvs
Hierbei sind:
Vs = Volumen des Systems, l
qvs = Systemdurchsatz, l/min
Eine weitere Methode ist die schrittweise Änderung der Konzentration am Anfang der Probenahmeleitung durch Umstellung von Null- auf Kalibriergas. Zeigt der Ablesewert nach einem ausreichend langen Zeitraum eine im Vergleich zur eingeführten Konzentration geringere Konzentration an, so deutet dies auf Probleme mit der Kalibrierung oder Dichtheit hin.
1.5. Überprüfung der Ansprechzeit des Analysesystems
Die Systemeinstellungen für die Bewertung der Ansprechzeit müssen genau dieselben sein wie bei der Probelaufmessung (d. h. Druck, Durchsätze, Filtereinstellungen an den Analysegeräten und alle anderen Faktoren, die die Ansprechzeit beeinflussen). Die Bestimmung der Ansprechzeit erfolgt durch Wechseln des Gases unmittelbar am Eintritt der Probenahmesonden. Der Wechsel des Gases muss in weniger als 0,1 Sekunde erfolgen. Die für die Prüfung verwendeten Gase sollen eine Veränderung der Konzentration von mindestens 60 % des Skalenendwertes herbeiführen.
Die Konzentrationskurve ist für jeden einzelnen Gasbestandteil aufzuzeichnen. Die Ansprechzeit ist definiert als der Zeitabstand zwischen dem Gaswechsel und der entsprechenden Veränderung der aufgezeichneten Konzentration. Die Systemansprechzeit (t90) besteht aus der Ansprechverzögerung bis zum Messdetektor und der Anstiegzeit des Detektors. Die Ansprechverzögerung ist definiert als die Zeit, die vom Wechsel (t0) bis zur Anzeige von 10 % des Endwertes (t10) verstreicht. Die Anstiegzeit ist definiert als die Zeit für den Anstieg des angezeigten Messwertes von 10 % auf 90 % des Endwertes (t90 - t10).
Für den Zeitabgleich der Signale des Analysators und des Abgasstroms im Fall der Messung des Rohabgases ist die Wandlungszeit definiert als der Zeitabstand vom Wechsel (t0) bis zum Anstieg des angezeigten Messwerts auf 50 % des Endwertes (t50).
Die Systemansprechzeit soll für alle begrenzten Bestandteile (CO, NOx, HC oder NMHC und alle verwendeten Messbereiche bei einer Anstiegzeit von< 3,5 Sekunden höchstens < 10 Sekunden betragen.
1.6. Kalibrierung
1.6.1. Messsystem
Das Messsystem ist zu kalibrieren, und die Kalibrierkurven sind mithilfe von Kalibriergasen zu überprüfen. Der Gasdurchsatz muss der gleiche wie bei der Probenahme sein.
1.6.2. Aufheizzeit
Die Aufheizzeit richtet sich nach den Empfehlungen des Herstellers. Sind dazu keine Angaben vorhanden, so wird für das Aufheizen der Analysegeräte eine Mindestzeit von zwei Stunden empfohlen.
1.6.3. NDIR- und HFID-Analysatoren
Der NDIR-Analysator muss erforderlichenfalls abgeglichen und die Flamme des HFID-Analysators optimiert werden (Abschnitt 1.8.1).
1.6.4. Erstellung der Kalibrierkurve
1.6.5. Andere Methoden
Wenn nachgewiesen werden kann, dass sich mit anderen Methoden (z.B. Computer, elektronisch gesteuerter Bereichsumschalter) die gleiche Genauigkeit erreichen lässt, so dürfen auch diese benutzt werden.
1.6.6. Kalibrierung des Spürgas-Analysators für die Messung des Abgasdurchsatzes
Die Kalibrierkurve ist durch wenigstens sechs Kalibrierpunkte (ohne den Nullpunkt) festzulegen, die in ungefähr gleichen Abständen über den Betriebsbereich verteilt sind. Der Nennwert der höchsten Konzentration muss mindestens 90 % des Skalenendwerts betragen. Die Kalibrierkurve wird nach der Fehlerquadratmethode berechnet.
Die Kalibrierpunkte dürfen von der Linie der besten Übereinstimmung der Fehlerquadrate höchstens ± 2 % des Ablesewertes oder ± 0,3 % des vollen Skalenendwertes abweichen, je nachdem, welcher Wert höher ist.
Vor dem Prüflauf ist der Analysator auf null einzustellen und zu kalibrieren; dazu ist ein Nullgas und ein Kalibriergas zu verwenden, dessen Nennwert mehr als 80 % des vollen Skalenendwertes des Analysators beträgt.
1.6.7 Überprüfung der Kalibrierung
Jeder bei normalem Betrieb verwendete Betriebsbereich ist vor jeder Analyse wie folgt zu überprüfen:
Die Kalibrierung wird unter Verwendung eines Nullgases und eines Kalibriergases überprüft, dessen Nennwert mehr als 80 % des Skalenendwerts des Messbereichs beträgt.
Weicht bei den beiden untersuchten Punkten der ermittelte Wert um höchstens ± 4 % des Skalenendwerts vom angegebenen Bezugswert ab, so können die Einstellparameter geändert werden. Sollte dies nicht der Fall sein, so ist eine neue Kalibrierkurve nach den Vorschriften von Abschnitt 1.5.5 zu ermitteln.
1.7. Prüfung der Wirksamkeit des NOx -Konverters
Der Wirkungsgrad des Konverters, der zur Umwandlung von NO2 in NO verwendet wird, ist gemäß den Abschnitten 1.7.1 bis 1.7.8 zu bestimmen (Abbildung 6).
1.7.1. Prüfanordnung
Der Wirkungsgrad des Konverters kann mit Hilfe eines Ozongenerators entsprechend der in Abbildung 6 (siehe auch Anhang III Anlage 4 Abschnitt 3.3.5) dargestellten Prüfanordnung nach dem folgenden Verfahren bestimmt werden.
1.7.2. Kalibrierung
Der CLD und der HCLD sind in dem am meisten verwendeten Messbereich nach den Angaben des Herstellers unter Verwendung von Null- und Kalibriergas (dessen NO-Gehalt ungefähr 80 % des Messbereichs entsprechen muss; die NO2-Konzentration des Gasgemischs muss weniger als 5 % der NO-Konzentration betragen) zu kalibrieren. Der NOx -Analysator muss auf den NO-Betriebszustand eingestellt sein, so dass das Kalibriergas nicht durch den Konverter strömt. Die angezeigte Konzentration ist aufzuzeichnen.
1.7.3. Berechnung
Der Wirkungsgrad des NOx -Konverters wird wie folgt berechnet:
Wirk:grad (%) = ( 1+ a - b / c- d) x 100
Hierbei bedeuten:
a = NOx -Konzentration nach Abschnitt 1.7.6
b = NOx -Konzentration nach Abschnitt 1.7.7
c = NO-Konzentration nach Abschnitt 1.7.4
d = NO-Konzentration nach Abschnitt 1.7.5
1.7.4. Zusatz von Sauerstoff
Über ein T-Verbindungsstück wird dem durchströmenden Gas kontinuierlich Sauerstoff oder Nullluft zugesetzt, bis die angezeigte Konzentration ungefähr 20 % niedriger als die angezeigte Kalibrierkonzentration nach Abschnitt 1.7.2 ist. (Der Analysator befindet sich im NO-Betriebszustand.) Die angezeigte Konzentration c ist aufzuzeichnen. Der Ozongenerator bleibt während des gesamten Vorgangs ausgeschaltet.
1.7.5. Einschalten des Ozongenerators
Anschließend wird der Ozongenerator eingeschaltet, um so viel Ozon zu erzeugen, dass die NO-Konzentration auf 20 % (Mindestwert 10 %) der Kalibrierkonzentration nach Abschnitt 1.7.2 zurückgeht. Die angezeigte Konzentration d ist aufzuzeichnen. (Der Analysator befindet sich im NO-Betriebszustand.)
1.7.6. NOx -Betriebszustand
Der NO-Analysator wird dann auf den NOx -Betriebszustand umgeschaltet, wodurch das Gasgemisch (bestehend aus NO, NO2, O2 und N2) nun durch den Konverter strömt. Die angezeigte Konzentration a ist aufzuzeichnen. (Der Analysator befindet sich im NOx -Betriebszustand.)
1.7.7. Ausschalten des Ozongenerators
Danach wird der Ozongenerator ausgeschaltet. Das Gasgemisch nach Abschnitt 1.7.6 strömt durch den Konverter in den Messteil. Die angezeigte Konzentration b ist aufzuzeichnen. (Der Analysator befindet sich im NOx -Betriebszustand.)
1.7.8. NO-Betriebszustand
Wird bei abgeschaltetem Ozongenerator auf den NO-Betriebszustand umgeschaltet, so wird auch der Zustrom von Sauerstoff oder synthetischer Luft abgesperrt. Der am Analysegerät angezeigte NOx -Wert darf dann von dem nach Abschnitt 1.7.2 gemessenen Wert um höchstens ± 5 % abweichen. (Der Analysator befindet sich im NO-Betriebszustand.)
1.7.9. Prüfabstände
Der Wirkungsgrad des Konverters ist vor jeder Kalibrierung des NOx -Analysators zu bestimmen.
1.7.10. Vorgeschriebener Wirkungsgrad
Der Wirkungsgrad des Konverters darf nicht geringer als 90 % sein, doch wird ein über 95 % liegender Wirkungsgrad ausdrücklich empfohlen.
Anmerkung: Kann der Ozongenerator bei Einstellung des Analysators auf den am meisten verwendeten Messbereich keinen Rückgang von 80 % auf 20 % gemäß Abschnitt 1.7.5 bewirken, so ist der größte Bereich zu verwenden, mit dem der Rückgang bewirkt werden kann.
Abbildung 6
Schematische Darstellung des Gerätes zur Bestimmung des Wirkungsgrades des NOx -Konverters

1.8. Einstellung des FID
1.8.1. Optimierung des Ansprechverhaltens des Detektors
Der HFID ist nach den Angaben des Geräteherstellers einzustellen. Um das Ansprechverhalten zu optimieren, ist in dem am meisten verwendeten Betriebsbereich ein Kalibriergas aus Propan in Luft zu verwenden.
Bei einer Einstellung des Kraftstoff- und Luftdurchsatzes, die den Empfehlungen des Herstellers entspricht, ist ein Kalibriergas von 350 ± 75 ppm C in den Analysator einzuleiten. Das Ansprechverhalten bei einem bestimmten Kraftstoffdurchsatz ist anhand der Differenz zwischen dem Kalibriergas-Ansprechen und dem Nullgas-Ansprechen zu ermitteln. Der Kraftstoffdurchsatz ist inkremental ober- und unterhalb der Herstellerangabe einzustellen. Das Ansprechverhalten des Kalibrier- und des Nullgases bei diesen Kraftstoffdurchsätzen ist aufzuzeichnen. Die Differenz zwischen dem Kalibrier- und dem Nullgas-Ansprechen ist in Kurvenform aufzutragen und der Kraftstoffdurchsatz auf die fette Seite der Kurve einzustellen.
1.8.2. Responsfaktoren für Kohlenwasserstoffe
Der Analysator ist unter Verwendung von Propan in Luft und gereinigter synthetischer Luft entsprechend Abschnitt 1.5 zu kalibrieren.
Die Responsfaktoren sind bei Inbetriebnahme eines Analysegerätes und später nach wesentlichen Wartungsterminen zu bestimmen. Der Responsfaktor (Rf) für einen bestimmten Kohlenwasserstoff ist das Verhältnis des am FID angezeigten C1-Wertes zur Konzentration in der Gasflasche, ausgedrückt in ppm C1.
Die Konzentration des Prüfgases muss so hoch sein, dass ungefähr 80 % des Skalenendwerts angezeigt werden. Die Konzentration muss mit einer Genauigkeit von ± 2 %, bezogen auf einen gravimetrischen Normwert, ausgedrückt als Volumen, bekannt sein. Außerdem muss die Gasflasche zuvor 24 Stunden lang bei 298 K ± 5 K (25 °C ± 5 °C) konditioniert werden.
Die zu verwendenden Prüfgase und die empfohlenen Responsfaktoren sind bei Methan und gereinigter synthetischer Luft 1,00< Rf< 1,15
Propylen und gereinigter synthetischer Luft 0,90< Rf< 1,10
Toluol und gereinigter synthetischer Luft 0,90< Rf< 1,10
Diese Werte sind bezogen auf den Responsfaktor (Rf) von 1,00 für Propan und gereinigte synthetische Luft.
1.8.3. Prüfung der Sauerstoffquerempfindlichkeit
Die Prüfung der Sauerstoffquerempfindlichkeit ist bei Inbetriebnahme eines Analysegeräts und nach wesentlichen Wartungsterminen vorzunehmen.
Der Responsfaktor ist in Abschnitt 1.8.2 definiert und dementsprechend zu ermitteln. Das zu verwendende Prüfgas und der empfohlene Responsfaktor sind bei
Propan und Stickstoff 0,95< Rf< 1,05
Dieser Wert ist bezogen auf einen Responsfaktor (Rf) von 1,00 für Propan und gereinigte synthetische Luft.
Die Sauerstoffkonzentration in der Brennerluft des FID darf von der Sauerstoffkonzentration der Brennerluft, die bei der zuletzt durchgeführten Prüfung der Sauerstoffquerempfindlichkeit verwendet wurde, höchstens um ± 1 Mol % abweichen. Ist die Differenz größer, muss die Sauerstoffquerempfindlichkeit überprüft und der Analysator gegebenenfalls justiert werden.
1.8.4. Wirkungsgrad des Nicht-Methan-Cutters (NMC, nur für NG-betriebene Gasmotoren)
Der NMC entfernt die Nichtmethan-Kohlenwasserstoffe aus der Gasprobe, indem er alle Kohlenwasserstoffe außer Methan oxidiert. Im Idealfall beträgt die Umwandlung bei Methan 0 % und bei den anderen Kohlenwasserstoffen, repräsentiert durch Ethan, 100 %. Um eine genaue Messung der NMHC zu ermöglichen, sind die beiden Wirkungsgrade zu bestimmen und zur Berechnung des Massendurchsatzes der NMHC-Emissionen heranzuziehen (siehe Anhang III Anlage 2 Abschnitt 4.3).
1.8.4.1. Wirkungsgrad gegenüber Methan
Methan-Kalibriergas ist mit und ohne Umgehung des NMC durch den FID zu leiten, und die beiden Konzentrationen sind aufzuzeichnen. Der Wirkungsgrad ist wie folgt zu ermitteln:
CEM = 1 - (concw/ concw/ o)
Hierbei bedeuten:
concw = HC-Konzentration bei Durchfluss von CH4 durch den NMC
concw/o= HC-Konzentration bei Umleitung von CH4 um den NMC
1.8.4.2. Wirkungsgrad gegenüber Ethan
Ethan-Kalibriergas ist mit und ohne Umgehung des NMC durch den FID zu leiten, und die beiden Konzentrationen sind aufzuzeichnen. Der Wirkungsgrad ist wie folgt zu ermitteln:
CEE = 1 - concw / concw/ o
Hierbei bedeuten:
concw = HC-Konzentration bei Durchfluss von C2H6 durch den NMC
concw/o= HC-Konzentration bei Umleitung von C2H6 um den NMC
1.9. Querempfindlichkeiten bei CO-, CO2- und NOx -Analysatoren
Die Gase, die neben dem zu analysierenden Gas im Abgas enthalten sind, können den Ablesewert auf verschiedene Weise beeinflussen. Eine positive Querempfindlichkeit ergibt sich bei NDIR-Geräten, wenn das beeinträchtigende Gas dieselbe Wirkung zeigt wie das gemessene Gas, jedoch in geringerem Maße. Eine negative Querempfindlichkeit ergibt sich bei NDIR-Geräten, indem das beeinträchtigende Gas die Absorptionsbande des gemessenen Gases verbreitert, und bei CLD-Geräten, indem das beeinträchtigende Gas die Strahlung unterdrückt. Die Prüfungen der Querempfindlichkeit nach den Abschnitten 1.9.1 und 1.9.2 sind vor der Inbetriebnahme des Analysators und nach wesentlichen Wartungsterminen durchzuführen.
1.9.1. Kontrolle der Querempfindlichkeit des CO-Analysators
Wasser und CO2 können die Leistung des CO-Analysators beeinträchtigen. Daher lässt man ein bei der Prüfung verwendetes CO2-Kalibriergas mit einer Konzentration von 80 bis 100 % des Skalenendwerts des bei der Prüfung verwendeten maximalen Betriebsbereichs bei Raumtemperatur durch Wasserperlen, wobei das Ansprechverhalten des Analysators aufzuzeichnen ist. Das Ansprechverhalten des Analysators darf bei Bereichen ab 300 ppm höchstens 1 % des Skalenendwerts und bei Bereichen unter 300 ppm höchstens 3 ppm betragen.
1.9.2. Kontrollen der Querempfindlichkeit beim NOx -Analysator
Zwei Gase, die bei CLD- (und HCLD-) Analysatoren besonderer Berücksichtigung bedürfen, sind CO2s und Wasserdampf. Die Querempfindlichkeit dieser Gase ist ihren Konzentrationen proportional und erfordert daher Prüftechniken zur Bestimmung der Querempfindlichkeit bei den während der Prüfung erwarteten Höchstkonzentrationen.
1.9.2.1. Kontrolle der CO2 - Querempfindlichkeit
Ein CO2-Kalibriergas mit einer Konzentration von 80 bis 100 % des Skalenendwerts des maximalen Messbereichs ist durch den NDIR-Analysator zu leiten und der CO2-Wert als a aufzuzeichnen. Danach ist das Gas zu etwa 50 % mit NO-Kalibriergas zu verdünnen und durch den NDIR und den (H)CLD zu leiten, wobei der CO2-Wert und der NO-Wert als B bzw. C aufzuzeichnen sind. Das CO2 ist abzusperren und nur das NO-Kalibriergas durch den (H)CLD zu leiten, und der NO-Wert ist als D aufzuzeichnen.
Die Querempfindlichkeit, die nicht größer als 3 % des Skalenendwerts sein darf, wird wie folgt berechnet:

a = die mit dem NDIR gemessene Konzentration des unverdünnten CO2 in %
B = die mit dem NDIR gemessene Konzentration des verdünnten CO2 in %
C = die mit dem (H)CLD gemessene Konzentration des verdünnten NO in ppm
D = die mit dem (H)CLD gemessene Konzentration des unverdünnten NO in ppm
Es können andere Methoden zur Verdünnung und Quantifizierung von CO2- und NO-Kalibriergas wie beispielsweise dynamisches Mischen verwendet werden.
1.9.2.2. Kontrolle der Wasserdampf - Querempfindlichkeit
Diese Überprüfung gilt nur für Konzentrationsmessungen des feuchten Gases. Bei der Berechnung der Wasserdampf-Querempfindlichkeit ist die Verdünnung des NO-Kalibriergases mit Wasserdampf und die Skalierung der Wasserdampfkonzentration des Gemischs im Vergleich zu der während der Prüfung erwarteten Konzentration zu berücksichtigen.
Ein NO-Kalibriergas mit einer Konzentration von 80 bis 100 % des Skalenendwerts des normalen Betriebsbereichs ist durch den (H)CLD zu leiten und der NO-Wert als D aufzuzeichnen. Das NO-Gas muss bei Raumtemperatur durch Wasserperlen und durch den (H)CLD geleitet werden, und der NO-Wert ist als C aufzuzeichnen. Der absolute Betriebsdruck des Analysators und die Wassertemperatur sind zu bestimmen und als E bzw. F aufzuzeichnen. Der Sättigungsdampfdruck des Gemischs, der der Temperatur des Wassers in der Waschflasche F entspricht, ist zu bestimmen und als G aufzuzeichnen. Die Wasserdampfkonzentration (H, in %) des Gemischs ist wie folgt zu berechnen:
H = 100 × (G/E)
Die erwartete Konzentration (De) des verdünnten NO-Kalibriergases (in Wasserdampf) ist wie folgt zu berechnen:
De = D × (1 - H/100)
Bei Dieselabgasen ist die maximale bei der Prüfung erwartete Wasserdampfkonzentration im Abgas (Hm, in %) anhand der Konzentration des unverdünnten CO2-Kalibriergases (A, wie in Abschnitt 1.9.2.1 gemessen) - ausgehend von einem Atomverhältnis H/C des Kraftstoffs von 1,8 zu 1 - wie folgt zu schätzen:
Hm = 0; 9 × a
Die Wasserdampf-Querempfindlichkeit, die nicht größer als 3 % sein darf, ist wie folgt zu berechnen:
% Querempfindlichkeit = 100 × ((De - C) / De) × (Hm/H)
Hierbei bedeuten:
De = erwartete Konzentration des verdünnten NO in ppm
C = Konzentration des verdünnten NO in ppm
Hm = maximale Wasserdampfkonzentration in %
H = tatsächliche Wasserdampfkonzentration in %
Anmerkung: Es ist darauf zu achten, dass das NO-Kalibriergas bei dieser Überprüfung eine minimale NO2-Konzentration aufweist, da die Absorption von NO2in Wasser bei den Querempfindlichkeitsberechnungen nicht berücksichtigt wurde.
1.10. Abstände zwischen den Kalibrierungen
Die Analysatoren sind mindestens alle drei Monate sowie nach jeder Reparatur des Systems oder Veränderung, die die Kalibrierung beeinflussen könnte, entsprechend Abschnitt 1.5 zu kalibrieren.
2. Kalibrierung des CVS-Systems
2.1. Allgemeines
Das CVS-System wird mit einem Präzisionsdurchflussmesser, der auf nationale oder internationale Normen zurückzuführen ist, und einem Durchflussregler kalibriert. Der Durchfluss im System wird bei verschiedenen Druckwerten gemessen, ebenso werden die Regelkenngrößen des Systems ermittelt und ins Verhältnis zu den Durchflüssen gesetzt.
Es können mehrere typen von Durchflussmessern verwendet werden, z.B. kalibriertes Venturi-Rohr, kalibrierter Laminardurchflussmesser, kalibrierter Flügelraddurchflussmesser.
2.2. Kalibrierung der Verdrängerpumpe (PDP)
Sämtliche Kennwerte der Pumpe werden gleichzeitig mit den Kennwerten des Durchflussmessers gemessen, der mit der Pumpe in Reihe geschaltet ist. Danach kann die Kurve des berechneten Durchflusses (ausgedrückt in m3/min am Pumpeneinlass bei absolutem Druck und absoluter Temperatur) als Korrelationsfunktion aufgezeichnet werden, die einer bestimmten Kombination von Pumpenkennwerten entspricht. Die lineare Gleichung, die das Verhältnis zwischen dem Pumpendurchsatz und der Korrelationsfunktion ausdrückt, wird sodann aufgestellt. Hat die Pumpe des CVS-Systems mehrere Antriebsgeschwindigkeiten, so muss für jede verwendete Geschwindigkeit eine Kalibrierung vorgenommen werden. Während der Kalibrierung ist eine gleich bleibende Temperatur zu gewährleisten.
2.2.1. Analyse der Ergebnisse
Die Luftdurchflussmenge (Qs) an jeder Drosselstelle (mindestens 6 Drosselstellen) wird nach den Angaben des Herstellers aus den Messwerten des Durchflussmessers in m3/min ermittelt. Die Luftdurchflussmenge wird dann auf den Pumpendurchsatz (V0) in m3 je Umdrehung bei absoluter Temperatur und absolutem Druck am Pumpeneinlass umgerechnet:
V0= Qs / n × T / 273 x 101,3 / pA
Hierbei bedeuten:
Qs = Luftdurchflussmenge bei Normzustand (101,3 kPa, 273 K), m3/s
T = Temperatur am Pumpeneinlass, K
pA = absoluter Druck am Pumpeneinlass (pB-p1), kPa
n = Pumpendrehzahl, min-1
Zur Kompensierung der gegenseitigen Beeinflussung der Druckschwankungen mit der Pumpendrehzahl und der Verlustrate der Pumpe wird die Korrelationsfunktion (X0) zwischen der Pumpendrehzahl, der Druckdifferenz zwischen Ein- und Auslass der Pumpe und dem absoluten Druck am Pumpenauslass wie folgt berechnet:
Hierbei bedeuten:
Δpp = Druckdifferenz zwischen Pumpeneinlass und Pumpenauslass, kPa
pA = absoluter Druck am Pumpenauslass, kPa
Mit der Methode der kleinsten Quadrate wird eine lineare Anpassung vorgenommen, um nachstehende Kalibriergleichungen zu erhalten:
V0 = D0 - m × (X0)
D0 und m sind die Konstanten für den Achsabschnitt und die Steigung.
Hat das CVS-System mehrere Betriebsgeschwindigkeiten, so muss für jede Pump-Geschwindigkeit eine Kalibrierung vorgenommen werden. Die für diese Geschwindigkeiten erzielten Kalibrierkurven müssen in etwa parallel sein, und die Ordinatenwerte (D0) müssen größer werden, wenn der Durchsatzbereich der Pumpe kleiner wird.
Die mit Hilfe der Gleichung berechneten Werte dürfen nicht mehr als ± 0,5 % vom gemessenen Wert V0 abweichen. Der Wert m ist je nach Pumpe verschieden. Im Laufe der Zeit bewirkt der Partikelzustrom eine Abnahme der Verlustrate der Pumpe, die sich in niedrigeren Werten für m niederschlägt. Daher muss die Kalibrierung bei Inbetriebnahme der Pumpe nach größeren Wartungsarbeiten sowie dann erfolgen, wenn bei der Überprüfung des Gesamtsystems (Abschnitt 2.4) eine Veränderung der Verlustrate festgestellt wird.
2.3. Kalibrierung des Venturi-Rohrs mit kritischer Strömung (CFV)
Bei der Kalibrierung des CVF bezieht man sich auf die Durchflussgleichung für ein Venturi-Rohr mit kritischer Strömung. Wie unten dargestellt, ist die Gasdurchflussmenge eine Funktion des Eintrittsdrucks und der Eintrittstemperatur:

Hierbei bedeuten:
Kv = Kalibrierkoeffizient
pA = absoluter Druck am Eintritt des Venturi-Rohrs, kPa
T = Temperatur am Eintritt des Venturi-Rohrs, K
2.3.1. Analyse der Ergebnisse
Die Luftdurchflussmenge (Qs) an jeder Drosselstelle (mindestens 8 Drosselstellen) wird nach den Angaben des Herstellers aus den Messwerten des Durchflussmessers in m3/min ermittelt. Der Kalibrierkoeffizient ist anhand der Kalibrierdaten für jede Drosselstelle wie folgt zu berechnen:
Hierbei bedeuten:
Qs = Luftdurchflussmenge bei Normzustand (101,3 kPa, 273 K), m3/s
T = Temperatur am Eintritt des Venturi-Rohrs, K
pA = absoluter Druck am Eintritt des Venturi-Rohrs, kPa
Zur Bestimmung des Bereichs der kritischen Strömung ist eine Kurve Kv in Abhängigkeit vom Druck am Eintritt des Venturi-Rohrs aufzunehmen. Bei kritischer (gedrosselter) Strömung ist Kv relativ konstant. Fällt der Druck (d. h. bei wachsendem Unterdruck), so wird das Venturi-Rohr frei, und Kv nimmt ab; dies ist ein Anzeichen dafür, dass der Betrieb des CFV außerhalb des zulässigen Bereichs erfolgt.
Bei einer Mindestanzahl von 8 Drosselstellen im kritischen Bereich sind der Mittelwert von Kv und die Standardabweichung zu berechnen. Die Standardabweichung darf ± 0,3 % des Mittelwerts von Kv nicht überschreiten.
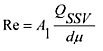
2.4. Kalibrierung des subsonischen Venturirohrs (SSV)
Bei der Kalibrierung des SSV bezieht man sich auf die Durchflussgleichung für ein Venturirohr mit subsonischer Strömung. Der Gasdurchfluss ist abhängig vom Druck und von der Temperatur am Eintritt sowie vom Druckabfall zwischen SSV-Eintritt und -Einschnürung.
2.4.1. Analyse der Ergebnisse
Die Luftdurchflussmenge (QSSV) an jeder Drosselstelle (mindestens 16 Drosselstellen) wird nach den Angaben des Herstellers aus den Messwerten des Durchflussmessers in m3/min ermittelt. Der Durchflusskoeffizient ist anhand der Kalibrierdaten für jede Drosselstelle wie folgt zu berechnen:

Hierbei sind:
QSSV = Luftdurchflussmenge bei Normzustand (101,3 kPa, 273 K), m3/s
T = Temperatur am Eintritt des Venturirohrs, K
d = Durchmesser der Einschnürung am Venturirohr mit subsonischer Strömung (SSV), m
rp = Verhältnis zwischen den absoluten statischen Drücken an der Einschnürung und am Eintritt des SSV =
rD = Verhältnis zwischen den Innendurchmessern an der Einschnürung und am Eintritt des SSV = d / D
Zur Bestimmung der Spanne des Unterschallflusses ist Cd als Funktion der Reynolds-Zahl an der SSV-Einschnürung abzutragen. Re an der SSV-Einschnürung wird nach folgender Formel berechnet:

Hierbei sind:
A1 = Zusammenstellung von Konstanten und Einheitsumrechnungen:
QSSV = Luftdurchflussmenge bei Normzustand (101,3 kPa, 273 K), m3/s
d = Durchmesser der Einschnürung am Venturirohr mit subsonischer Strömung (SSV), m
µ = absolute oder dynamische Viskosität des Gases, berechnet mit folgender Formel:
b = empirische Konstante
S = empirische Konstante = 110,4 K
Da QSSV selbst in die Re-Formel eingeht, müssen die Berechnungen mit einer Schätzung für QSSV oder Cd des Kalibrierungs-Venturirohrs beginnen und so lange wiederholt werden, bis QSSV konvergiert. Die Konvergenzmethode muss eine Genauigkeit von mindestens 0,1 % des Messwertes an der jeweiligen Messstelle erreichen.
Für mindestens 16 Punkte im Bereich der subsonischen Strömung müssen die aus der resultierenden Kalibrierungskurvengleichung für Cd berechneten Werte innerhalb von ± 0,5 % des für jede Kalibrierungsstelle gemessenen Cd liegen.
2.5. Überprüfung des Gesamtsystems
Die Gesamtgenauigkeit des CVS-Entnahmesystems und des Analysesystems wird ermittelt, indem eine bekannte Menge luftverunreinigenden Gases in das System eingeführt wird, wenn dieses normal in Betrieb ist. Der Schadstoff wird analysiert und die Masse nach Anhang III Anlage 2 Abschnitt 4.3. berechnet, allerdings ist anstelle von 0,000479 für HC bei Propan ein Faktor von 0,000472 zu verwenden. Es ist eines der folgenden zwei Verfahren zu verwenden.
2.5.1. Messung mit einer Messblende für kritische Strömung
Durch eine kalibrierte Messblende für kritische Strömung wird eine bekannte Menge reinen Gases (Kohlenmonoxid oder Propan) in das CVS-System eingeführt. Ist der Eintrittsdruck groß genug, so ist die von der Messblende eingestellte Durchflussmenge unabhängig vom Austrittsdruck der Messblende (=Bedingung für kritische Strömung). Das CVS-System wird wie für eine normale Prüfung der Abgasemissionen 5 bis 10 Minuten lang betrieben. Eine Gasprobe wird mit dem normalerweise verwendeten Gerät analysiert (Beutel oder Integrationsmethode) und die Masse des Gases berechnet. Die auf diese Weise ermittelte Masse muss ± 3 % der bekannten Masse des eingespritzten Gases betragen.
2.5.2. Messung mit einem gravimetrischen Verfahren
Es ist eine kleine mit Kohlenmonoxid oder Propan gefüllte Flasche zu verwenden, deren Masse auf ± 0,01 g zu ermitteln ist. Danach wird das CVS-System 5 bis 10 Minuten lang wie für eine normale Prüfung zur Bestimmung der Abgasemissionen betrieben, wobei Kohlenmonoxid oder Propan in das System eingeführt wird. Die abgegebene Menge reinen Gases wird durch Messung der Massendifferenz ermittelt. Eine Gasprobe wird mit einem normalerweise verwendeten Gerät analysiert (Beutel oder Integrationsmethode) und die Masse des Gases berechnet. Die auf diese Weise ermittelte Masse muss ± 3 % der bekannten Masse des eingespritzten Gases betragen.
3. Kalibrierung des Partikelmesssystems
3.1. Einführung
Die Kalibrierung der Partikelmessung beschränkt sich auf die Durchflussmessgeräte, die zur Ermittlung des Probenstroms und des Verdünnungsverhältnisses verwendet werden. Jedes Durchflussmessgerät ist so oft wie nötig zu kalibrieren, damit es den in dieser Richtlinie festgelegten Anforderungen an die Genauigkeit entspricht. Die zu verwendende Kalibrierungsmethode wird in Nummer 3.2 beschrieben.
3.2. Durchflussmessung
3.2.1. Periodische Kalibrierung
3.2.2. Prüfung des Kohlenstoffdurchsatzes
3.2.3. Vorprüfung
3.3. Bestimmung der Umwandlungszeit (nur für Teilstrom-Verdünnungssysteme bei der ETC-Prüfung)
3.4. Kontrolle der Teilstrombedingungen
Der Bereich der Abgasgeschwindigkeit und der Druckschwankungen ist zu überprüfen und erforderlichenfalls entsprechend den Vorschriften in Anhang V Nummer 2.2.1, EP, einzustellen.
3.5. Abstände zwischen den Kalibrierungen
Die Durchflussmengenmessgeräte sind mindestens alle drei Monate sowie nach Reparaturen und Veränderungen des Systems, die die Kalibrierung beeinflussen könnten, zu kalibrieren.
4. Kalibrierung der Geräte für die Rauchmessung
4.1. Einleitung
Der Trübungsmesser ist so oft wie nötig zu kalibrieren, damit er den in dieser Richtlinie festgelegten Anforderungen an die Genauigkeit entspricht. Das bei den Geräten nach Anhang III Anlage 4 Abschnitt 5 sowie Anhang V Abschnitt 3 anzuwendende Kalibrierverfahren ist in diesem Abschnitt beschrieben.
4.2. Kalibrierverfahren
4.2.1. Aufheizzeit
Der Trübungsmesser ist nach den Angaben des Herstellers aufzuheizen und zu stabilisieren. Ist der Trübungsmesser mit einem Spülluftsystem versehen, das die Messkammerfenster von Ruß freihält, so sollte auch dieses System entsprechend den Empfehlungen des Herstellers in Betrieb genommen und justiert werden.
4.2.2. Ermittlung der Linearität
Die Linearität des Trübungsmessers ist bei eingestellter Trübungsanzeige entsprechend den Empfehlungen des Herstellers zu überprüfen. Drei Neutralfilter mit bekanntem Durchlässigkeitsgrad, die die Anforderungen von Anhang III, Anlage 4 Abschnitt 5.2.5 erfüllen, sind in den Trübungsmesser einzusetzen, und der Wert ist aufzuzeichnen. Die nominelle Trübung der Neutralfilter muss ca. 10 %, 20 % und 40 % betragen.
Die Linearität darf höchstens um ± 2 % Trübung vom Nennwert des Neutralfilters abweichen. Jegliche über den genannten Wert hinausgehende Nichtlinearität muss vor Beginn der Prüfung korrigiert werden.
4.3. Abstände zwischen den Kalibrierungen
Der Trübungsmesser ist mindestens alle 3 Monate sowie nach Reparaturen oder Veränderungen des Systems, die die Kalibrierung beeinflussen könnten, entsprechend Abschnitt 4.2.2 zu kalibrieren.
| Kontrolle des Kohlenstoffdurchsatzes | Anlage 6 |
1. Einführung
Bis auf einen winzigen Teil stammt der gesamte Kohlenstoff im Abgas aus dem Kraftstoff und bis auf einen minimalen Anteil ist er im Abgas als CO2 feststellbar. Dies bildet die Grundlage für eine Überprüfung des Systems anhand von CO2-Messungen.
Der Kohlenstoffstrom in die Abgasmesssysteme hinein ist vom Kraftstoffdurchsatz abhängig. An mehreren Probenahmestellen in den Beprobungssystemen für Emissionen und Partikel wird der Kohlenstoffstrom anhand der CO2-Konzentrationen und der Gasdurchsätze an diesen Stellen bestimmt.
Demzufolge stellt der Motor eine bekannte Quelle eines Kohlenstoffstroms dar, und die Beobachtung dieses Kohlenstoffstroms im Auspuffrohr und am Austritt des Teilstrom-Partikel-Probenahmesystems ermöglicht die Überprüfung auf Leckdichtigkeit und Genauigkeit der Durchflussmessung. Diese Prüfung hat den Vorteil, dass die Komponenten hinsichtlich Temperatur und Durchsatz unter tatsächlichen Motorprüfbedingungen arbeiten.
In der folgenden Abbildung sind die Probenahmestellen eingetragen, an denen die Kohlenstoffdurchsätze zu prüfen sind. Die spezifischen Gleichungen für die Kohlenstoffdurchsätze an jeder der Probenahmenstellen werden im Folgenden angegeben.

2. Berechnungen
2.1. Kohlenstoffdurchsatz am Motoreintritt (Stelle 1)
Der Kohlenstoffdurchsatz am Motoreintritt wird für einen Kraftstoff des Typs CHαOε wie folgt bestimmt:

Hierbei ist:
qmf = Massendurchsatz des Kraftstoffs, kg/s
2.2. Kohlenstoffdurchsatz im Rohabgas (Stelle 2)
Der Kohlenstoffmassendurchsatz im Auspuffrohr des Motors wird aus Konzentration des rohen CO2 und dem Massendurchsatz des Abgases bestimmt.
Hierbei sind:
CCO2,r = Konzentration des feuchten CO2 im Rohabgas, %
CCO2,a = Konzentration des feuchten CO2 in der Umgebungsluft, % (ungefähr 0,04)
qmew = Massendurchsatz des Abgases, feucht, kg/s
Mre = Molekularmasse des Abgases
Wird das CO2 auf trockener Basis gemessen, so sind die Werte gemäß Nummer 5.2 der Anlage 1 zu diesem Anhang in Feuchtwerte umzuwandeln.
2.3. Kohlenstoffdurchsatz im Verdünnungssystem (Stelle 3)
Der Kohlenstoffdurchsatz wird aus der Konzentration des verdünnten CO2, dem Abgasmassendurchsatz und dem Probendurchsatz berechnet:

Hierbei sind:
CCO2,d = Konzentration des feuchten CO2 im verdünnten Abgas am Austritt des Verdünnungstunnels, %
CCO2,a = Konzentration des feuchten CO2 in der Umgebungsluft, % (ungefähr 0,04)
qmdew = Massendurchsatz des verdünnten Abgases, feucht, kg/s
qmew = Massendurchsatz des Abgases, feucht, kg/s (nur Teilstromsystem)
qmp = Abgasprobenahmestrom am Eintritt des Teilstrom-Verdünnungssystems, kg/s (nur Teilstromsystem)
Mre = Molekularmasse des Abgases
Wird das CO2 auf trockener Basis gemessen, so sind die Werte gemäß Nummer 5.2 in Anlage 1 zu diesem Anhang in Feuchtwerte umzuwandeln.
2.4. Die molekulare Masse (Mre) des Abgases ist wie folgt zu berechnen:

Hierbei gilt:
qmf = Massendurchsatz des Kraftstoffs, kg/s
qmaw = Massendurchsatz der Ansaugluft, feucht, kg/s
Ha = Feuchtigkeit der Ansaugluft, g Wasser je kg trockene Luft
Mra = Molekularmasse der trockenen Ansaugluft (= 28,9 g/mol)
α, δ, ε, γ = Molverhältnis für einen Kraftstoff des Typs CHαOδNεSγ
Stattdessen können folgende Molekularmassen verwendet werden:
Mre (Diesel) = 28,9 g/mol
Mre (LPG) = 28,6 g/mol
Mre (NG) = 28,3 g/mol
________
1) Die Kommission überprüft die erforderliche Temperatur vor dem Filterhalter, 350 K (52 °C), und schlägt gegebenenfalls eine andere Temperatur vor, die ab 1. Oktober 2008 für die Genehmigung neuer typen gilt.
| Technische Daten des Bezugskraftstoffs für die Genehmigungsprüfungen und für die Nachprüfung der Übereinstimmung der Produktion | Anhang IV |
1.1. Diesel-Bezugskraftstoff für die Prüfung von Motoren anhand der Emissionsgrenzwerte in Zeile a der Tabellen in Nummer 6.2.1 von Anhang I1
| Parameter | Einheit | Grenzwerte2 | Prüfverfahren | Veröffentlicht | |
| Mindestwert | Höchstwert | ||||
| Cetanzahl3 | 52,0 | 54,0 | EN-ISO 5165 | 19984 | |
| Dichte bei 15 °C | kg/m3 | 833 | 837 | EN-ISO 3675 | 1995 |
| Siedeverlauf:
-50 % - 95 % - Siedeende |
°C °C °C |
245 345 - |
- 350 370 |
EN-ISO 3405 EN-ISO 3405 EN-ISO 3405 |
1998 1998 1998 |
| Flammpunkt | °C | 55 | - | EN 27719 | 1993 |
| CFPP | °C | - | - 5 | EN 116 | 1981 |
| Viskosität bei 40 °C | Mm2/s | 2,5 | 3,5 | EN-ISO 3104 | 1996 |
| Polyzyklische aromatische Kohlenwasserstoffe | Massen-% | 3,0 | 6,0 | IP 391 * | 1995 |
| Schwefelgehalt5 | mg/kg | - | 300 | pr. EN-ISO/DIS 14596 | 19984 |
| Kupferlamellenkorrosion | - | 1 | EN-ISO 2160 | 1995 | |
| Conradsonzahl (bei 10 % Rückstand) | Massen-% | - | 0,2 | EN-ISO 10370 | |
| Aschegehalt | Massen-% | - | 0,01 | EN-ISO 6245 | 1995 |
| Wassergehalt | Massen-% | - | 0,05 | EN-ISO 12937 | 1995 |
| Säurezahl (starke Säure) | mg KOH/g | - | 0,02 | ASTM D 974-95 | 19984 |
| Oxidationsbeständigkeit6 | mg/ml | - | 0,025 | EN-ISO 12205 | 1996 |
| *) Neues verbessertes Verfahren für polyzyklische Aromaten in Entwicklung | Massen-% | - | - | EN 12916 | [2000]4 |
| 1) Soll der thermische Wirkungsgrad eines Motors oder eines Fahrzeuges berechnet werden, so kann der Heizwert des Kraftstoffs nach folgender Formel berechnet werden:
Spezifische Energie (Heizwert) (netto) in MJ/kg = (46,423 - 8,792d2 + 3,170d) (1 - (x + y + s)) + 9,420s - 2,499x Hierbei bedeuten: d = Dichte bei 15 °C x = Wassergehalt in Gewichtsanteilen (%/100) y = Aschegehalt in Gewichtsanteilen (%/100) s = Schwefelgehalt in Gewichtsanteilen (%/100). 2) Die in der Spezifikation angegebenen Werte sind "tatsächliche Werte". Bei der Festlegung ihrer Grenzwerte wurden die Bestimmungen aus dem ISO-Dokument 4259 "Petroleum products - Determination and application of precision data in relation to methods of test" angewendet, und bei der Festlegung eines Mindestwerts wurde eine Mindestdifferenz von 2 R über Null berücksichtigt; bei der Festlegung eines Höchst- und Mindestwerts beträgt die Mindestdifferenz 4 R (R = Reproduzierbarkeit). Ungeachtet dieser Maßnahme, die aus statistischen Gründen notwendig ist, sollte der Hersteller der Kraftstoffe jedoch einen Nullwert anstreben, wenn der festgesetzte Höchstwert 2 R ist, und einen Mittelwert bei Angaben von Höchst- und Mindestwerten. Falls Zweifel bestehen, ob ein Kraftstoff die vorgeschriebenen Anforderungen erfüllt, gelten die Bestimmungen des Dokuments ISO 4259. 3) Die angegebene Spanne für die Cetanzahl entspricht nicht der Anforderung einer Mindestspanne von 4 R. Bei Streitigkeiten zwischen dem Kraftstofflieferanten und dem Verwender können jedoch die Bestimmungen des Dokuments ISO 4259 zur Regelung solcher Streitigkeiten herangezogen werden, sofern anstelle von Einzelmessungen Wiederholungsmessungen in für die notwendige Genauigkeit ausreichender Anzahl vorgenommen werden. 4) Der Monat der Veröffentlichung wird zu gegebener Zeit hinzugefügt. 5) Es wird der tatsächliche Schwefelgehalt des Kraftstoffs, der für die Prüfung verwendet wird, festgehalten. Zusätzlich wird der Höchstwert für den Schwefelgehalt des Bezugskraftstoffs, der für die Zulassung eines Fahrzeugs oder Motors in Bezug auf die in Zeile B der Tabelle in Anhang I Abschnitt 6.2.1 aufgeführten Grenzwerte verwendet wird, auf 50 ppm festgesetzt. Die Kommission wird so bald wie möglich eine Änderung zu diesem Anhang vorlegen, in der der Marktdurchschnittswert für den Schwefelgehalt von Kraftstoffen hinsichtlich des in Anhang IV der Richtlinie 98/70/EG bestimmten Kraftstoffs berücksichtigt wird. 6) Auch bei überprüfter Oxidationsbeständigkeit ist die Lagerbeständigkeit wahrscheinlich begrenzt. Es wird empfohlen, sich auf Herstellerempfehlungen hinsichtlich Lagerbedingungen und -beständigkeit zu stützen. |
|||||
1.2. Diesel-Bezugskraftstoff für die Prüfung von Motoren anhand der Emissionsgrenzwerte in Zeile B1, B2 oder C der Tabellen in Nummer 6.2.1 von Anhang I
| Parameter | Einheit | Grenzwerte1 | Prüfmethode | |
| Mindestwert | Höchstwert | |||
| Cetanzahl2 | 52,0 | 54,0 | EN-ISO 5165 | |
| Dichte bei 15 °C | kg/m3 | 833 | 837 | EN-ISO 3675 |
| Siedeverlauf: | ||||
| 50 %-Punkt | °C | 245 | - | EN-ISO 3405 |
| 95 %-Punkt | °C | 345 | 350 | EN-ISO 3405 |
| - Siedeende | °C | - | 370 | EN-ISO 3405 |
| Flammpunkt | °C | 55 | - | EN 22719 |
| CFPP | °C | - | - 5 | EN 116 |
| Viskosität bei 40 °C | mm2/s | 2,3 | 3,3 | EN-ISO 3104 |
| Polyzyklische aromatische Kohlenwasserstoffe | % m/m | 2,0 | 6,0 | IP 391 |
| Schwefelgehalt3 | mg/kg | - | 10 | ASTM D 5453 |
| Kupferkorrosion | - | Klasse 1 | EN-ISO 2160 | |
| Conradson-Zahl (10 % Rückstand) | % m/m | - | 0,2 | EN-ISO 10370 |
| Aschegehalt | % m/m | - | 0,01 | EN-ISO 6245 |
| Wassergehalt | % m/m | - | 0,02 | EN-ISO 12937 |
| Säurezahl (starke Säure) | mg KOH/g | - | 0,02 | ASTM D 974 |
| Oxidationsbeständigkeit4 | mg/ml | - | 0,025 | EN-ISO 12205 |
| Schmierfähigkeit (Durchmesser der Verschleißfläche nach HFRR bei 60 °C) | µn | - | 400 | CEC F-06-A-96 |
| Fettsäuremethylester | unzulässig | |||
| (1) Die in der Spezifikation angegebenen Werte sind "tatsächliche Werte". Bei der Festlegung ihrer Grenzwerte wurden die Bestimmungen des ISO-Dokuments 4259 ,Petroleum products - Determination and application of precision data in relation to methods of test' angewendet, und bei der Festlegung eines Mindestwerts wurde eine Mindestdifferenz von 2R über null berücksichtigt; bei der Festlegung eines Höchst- und Mindestwertes beträgt die Mindestdifferenz 4R (R = Reproduzierbarkeit). Unabhängig von dieser aus statistischen Gründen getroffenen Festlegung sollte der Hersteller des Kraftstoffs dennoch anstreben, dort, wo ein Höchstwert von 2R festgelegt ist, den Wert null zu erreichen, und dort, wo Ober- und Untergrenzen festgelegt sind, den Mittelwert zu erreichen. Falls Zweifel daran bestehen, ob ein Kraftstoff die Anforderungen erfüllt, gelten die Bestimmungen von ISO 4259. (2) Die angegebene Spanne für die Cetanzahl entspricht nicht der Anforderung einer Mindestspanne von 4R. Bei Streitigkeiten zwischen dem Kraftstofflieferanten und dem Verwender können jedoch die Bestimmungen des Dokuments ISO 4259 zur Regelung solcher Streitigkeiten herangezogen werden, sofern anstelle von Einzelmessungen Wiederholungsmessungen in für die notwendige Genauigkeit ausreichender Zahl vorgenommen werden. (3) Der tatsächliche Schwefelgehalt des für die Prüfung Typ I verwendeten Kraftstoffes muss mitgeteilt werden. (4) Auch bei überprüfter Oxidationsbeständigkeit ist die Lagerbeständigkeit wahrscheinlich begrenzt. Es wird empfohlen, sich auf Herstellerempfehlungen hinsichtlich Lagerbedingungen und -beständigkeit zu stützen." |
||||
1.3 Ethanol für Dieselmotoren1
| Eigenschaft | Einheit | Grenzwerte2 | Prüfmethode3 | |
| Minimum | Maximum | |||
| Alkohol, Masse | Massen-% | 92,4 | - | ASTM D 5501 |
| Sonstiger Alkoholanteil in der Gesamtalkohol-
masse außer Ethanol |
Massen-% | - | 2 | ADTM D 5501 |
| Dichte bei 15 °C | kg/m3 | 795 | 815 | ASTM D 4052 |
| Aschegehalt | Massen-% | 0,001 | ISO 6245 | |
| Flammpunkt | °C | 10 | ISO 2719 | |
| Säure, berechnet als Essigsäure | Massen-% | - | 0,0025 | ISO 1388-2 |
| Säurezahl (starke Säure) | KOH mg/l | - | 1 | |
| Farbe | Nach Farbskala | - | 10 | ASTM D 1209 |
| Trockenrückstand bei 100 °C | mg/kg | 15 | ISO 759 | |
| Wassergehalt | Massen-% | 6,5 | ISO 760 | |
| Aldehyde, berechnet als Essigsäure | Massen-% | 0,0025 | ISO 1388-4 | |
| Schwefelgehalt | mg/kg | - | 10 | ASTM D 5453 |
| Ester, berechnet als Ethylacetat | Massen-% | - | 0,1 | ASSTM D 1617 |
| 1) Dem Ethanolkraftstoff können entsprechend den Herstellerangaben Zündverbesserer beigemischt werden. Die höchstzulässige Menge ist 10 Massen-%.
2) Die in der Spezifikation angegebenen Werte sind "tatsächliche Werte". Bei der Festlegung ihrer Grenzwerte wurden die Bestimmungen von ISO 4259, "Mineralölerzeugnisse - Bestimmung und Anwendung der Werte für die Präzision von Prüfverfahren" angewendet, bei der Festlegung eines Mindestwertes wurde eine Mindestdifferenz von 2R über Null berücksichtigt; bei der Festlegung eines Höchst- und Mindestwertes beträgt die Mindestdifferenz 4R (R = Reproduzierbarkeit). Unabhängig von dieser aus statistischen Gründen getroffenen Festlegung sollte der Hersteller des Kraftstoffs dennoch anstreben, dort, wo ein Höchstwert von 2R festgelegt ist, den Wert Null zu erreichen, und dort, wo Ober- und Untergrenzen festgelegt sind, den Mittelwert zu erreichen. Falls Zweifel bestehen, ob ein Kraftstoff die Anforderungen erfüllt, gelten die Bestimmungen von ISO 4259. 3) Gleichwertige ISO-Verfahren werden übernommen, sobald sie für alle oben angegebenen Eigenschaften veröffentlicht sind. |
||||
2. Erdgas (NG)
Handelsübliche europäische Kraftstoffe sind in zwei Gasgruppen erhältlich:
| Bezugskraftstoff GR | |||||
| Eigenschaften | Maßeinheit | Basis | Grenzwerte | Prüfverfahren | |
| Minimum | Maximum | ||||
| Zusammensetzung: | |||||
| Methan | 87 | 84 | 89 | ||
| Ethan | 13 | 11 | 45 | ||
| Rest1 | Mol-% | - | - | 1 | ISO 6974 |
| Schwefelgehalt | m/m32 | - | - | 10 | ISO 6326-5 |
| Bezugskraftstoff G23 | |||||
| Eigenschaften | Maßeinheit | Basis | Grenzwerte | Prüfverfahren | |
| Minimum | Maximum | ||||
| Zusammensetzung: | |||||
| Methan | 92,5 | 91,5 | 93,5 | ||
| Rest3 | Mol-% | - | - | 1 | |
| N2 | 7,5 | 6,5 | 8,5 | ISO 6974 | |
| Schwefelgehalt | mg/m32 | - | - | 10 | ISO 6326-5 |
| Bezugskraftstoff G25 | |||||
| Eigenschaften | Maßeinheit | Basis | Grenzwerte | Prüfverfahren | |
| Minimum | Maximum | ||||
| Zusammensetzung: | |||||
| Methan | 86 | 84 | 88 | ||
| Rest3 | Mol-% | - | - | 1 | ISO 6974 |
| N2 | 14 | 12 | 16 | ||
| Schwefelgehalt | mg/m32 | - | - | 10 | ISO 6326-5 |
| 1) Inertgase +C2+.
2) Im Normalzustand (293,2 K (20 °C) und 101,3 kPa) zu bestimmen. 3) Inertgase (different from N2) +C2++C2+. |
|||||
3. Technische Daten der Flüssiggas-Bezugskraftstoffe
A. Technische Daten der Flüssiggas-Bezugskraftstoffe zur Prüfung der unter Nummer 6.2.1 von Anhang I in Reihe a genannten Emissionsgrenzwerte
| Parameter | Symbol | Kraftstoff A | Kraftstoff B | Prüfmethode |
| Zusammensetzung: | ISO 7941 | |||
| C3-Gehalt | Vol.-% | 50 ± 2 | 85 ± 2 | |
| C4 Gehalt | Vol.-% | Rest | Rest | |
| < C3, > C4 | Vol.-% | max. 2 | max. 2 | |
| Olefine | Vol.-% | max. 12 | max. 14 | |
| Abdampfrückstand | mg/kg | max. 50 | max. 50 | ISO 13757 |
| Wasser bei 0 °C | wasserfrei | wasserfrei | Sichtprüfung | |
| Gesamtschwefelgehalt | mg/kg | max. 50 | max. 50 | EN 24260 |
| Hydrogensulfid | keine | keine | ISO 8819 | |
| Kupferstreifenkorrosion | Einstufung | Klasse 1 | Klasse 1 | ISO 62511 |
| Geruch | charakteristisch | charakteristisch | ||
| Motoroktanzahl | min. 92,5 | min. 92,5 | EN 589 Anhang B | |
| (1) Mit diesem Verfahren lassen sich korrosive Stoffe möglicherweise nicht zuverlässig nachweisen, wenn die Probe Korrosionshemmer oder andere Stoffe enthält, die die korrodierende Wirkung der Probe auf den Kupferstreifen verringern. Es ist daher untersagt, solche Stoffe eigens zuzusetzen, um das Prüfverfahren zu beeinflussen. | ||||
B. Technische Daten der Flüssiggas-Bezugskraftstoffe zur Prüfung der unter Nummer 6.2.1 von Anhang I in Reihe B1, B2 oder C genannten Emissionsgrenzwerte
| Parameter | Einheit | Kraftstoff A | Kraftstoff B | Prüfmethode |
| Zusammensetzung: | ISO 7941 | |||
| C3-Gehalt | Vol.-% | 50 ± 2 | 85 ± 2 | |
| C4-Gehalt | Vol.-% | Rest | Rest | |
| < C3, > C4 | Vol.-% | max. 2 | max. 2 | |
| Olefine | Vol.-% | max. 12 | max. 14 | |
| Abdampfrückstand | mg/kg | max. 50 | max. 50 | ISO 13757 |
| Wasser bei 0 °C | wasserfrei | wasserfrei | Sichtprüfung | |
| Gesamtschwefelgehalt | mg/kg | max. 10 | max. 10 | EN 24260 |
| Hydrogensulfid | keine | keine | ISO 8819 | |
| Kupferstreifenkorrosion | Einstufung | Klasse 1 | Klasse 1 | ISO 62511 |
| Geruch | charakteristisch | charakteristisch | ||
| Motoroktanzahl | min. 92,5 | min. 92,5 | EN 589 Anhang B | |
| 1) Mit diesem Verfahren lassen sich korrosive Stoffe möglicherweise nicht zuverlässig nachweisen, wenn die Probe Korrosionshemmer oder andere Stoffe enthält, die die korrodierende Wirkung der Probe auf den Kupferstreifen verringern. Es ist daher untersagt, solche Stoffe eigens zuzusetzen, um das Prüfverfahren zu beeinflussen.≪ | ||||
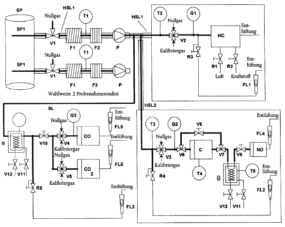
| Analyse- und Probenahmesysteme | Anhang V |
1. Bestimmung der gasförmigen Emissionen
1.1. Einleitung
Ausführliche Beschreibungen der empfohlenen Probenahme- und Analysesysteme sind in Abschnitt 1.2 sowie in den Abbildungen 7 und 8 enthalten. Da mit verschiedenen Anordnungen gleichwertige Ergebnisse erzielt werden können, ist eine genaue Übereinstimmung mit den Abbildungen 7 und 8 nicht erforderlich. Es können zusätzliche Bauteile wie Instrumente, Ventile, Elektromagnete, Pumpen und Schalter verwendet werden, um weitere Informationen zu erlangen und die Funktionen der Teilsysteme zu koordinieren. Bei einigen Systemen kann auf manche Bauteile, die für die Aufrechterhaltung der Genauigkeit nicht erforderlich sind, verzichtet werden, wenn ihr Wegfall nach bestem technischen Ermessen begründet erscheint.
Abbildung 7
Flussdiagramm des mit Rohabgas arbeitenden Analysesystems für CO, CO2, NOx, HC (nur ESC)

1.2. Beschreibung des Analysesystems
Es wird ein Analysesystem für die Bestimmung der gasförmigen Emissionen im Rohabgas (Abbildung 7, nur ESC) oder verdünnten Abgas (Abbildung 8, ETC und ESC) beschrieben, das auf der Verwendung
Die Probe zur Bestimmung sämtlicher Bestandteile kann mit einer Probenahmesonde oder zwei nahe beieinander befindlichen Probenahmesonden entnommen werden und intern nach den verschiedenen Analysatoren aufgespalten werden. Es ist sorgfältig darauf zu achten, dass sich an keiner Stelle des Analysesystems Kondensate von Abgasbestandteilen (einschließlich Wasser und Schwefelsäure) bilden.
Abbildung 8
Flussdiagramm des mit verdünntem Abgas arbeitenden Analysesystems für CO, CO2, NOx, HC
(ETC, für ESC wahlfrei)

![]() |
weiter . | ![]() |
(Stand: 11.03.2019)
Alle vollständigen Texte in der aktuellen Fassung im Jahresabonnement
Nutzungsgebühr: ab 105.- € netto
(derzeit ca. 7200 Titel s.Übersicht - keine Unterteilung in Fachbereiche)
Die Zugangskennung wird kurzfristig übermittelt
? Fragen ?
Abonnentenzugang/Volltextversion